时间:2013-04-09 15:25
人气:
作者:admin
中国国家电网宣布将在2020年建成覆盖全国的智能电网,并且已投入了4万亿人民币用于基础设计建设。这一宏大计划的实施将涉及到新能源发电、新能源并网接入、大容量能量存储、特高压输电以及数字化变电站、智能计量等广泛的相关领域,为全球电力设备企业打开了一个前所未有的巨大市场,同时也对半导体厂商和设备厂商提出了更高的技术挑战。
智能电网的建设中所面临的关键挑战有很多,“我们可以看到更多的需求包括高精度的模数转换器及精密的运算放大器、支持网络功能的处理器以及控制器,长寿命、宽温度范围、高可靠的隔离器件,等等。”在最近召开的“2012产业发展趋势媒体研讨会”上,ADI公司技术业务经理张松刚(Singer)指出。
ADI公司参与能源相关的半导体解决方案已有超过十年的历史,并在2009年专门成立了从事智能电网和其他能源应用的新机构,从能源计量芯片到全面能源及电力系统各个环节的控制系统方案中都有丰富的产品方案,在输配电、继电保护、测控系统、电能计量及能量控制等方面一直保持领先技术优势,并占据着很高的市场份额。面临智能电网逐步全球普及带来的巨大机遇,ADI又有怎样的观察?能提供哪些领先的技术支持呢?

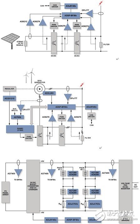
图1:在发、输、配、用所有环节,ADI均能提供领先的技术解决方案。
发电环节,新能源前景依然看好
NPD Solarbuzz中国项目报告近期指出,许多光伏制造企业已经制订了宏伟的计划,准备2012年在国内自主或合作开发数百兆瓦的项目。而不少业界人士近期也纷纷指出,经过去年下半年的洗牌和下滑,当前光伏市场的成本大幅下降,现在建电站的成本大幅减小,市场又开始呈现出火热的态势。在风电方面,根据《新兴能源产业发展规划》,仅海上风电规划中,“十二五”时期中国装机容量为500万千瓦,2020年装机容量将达3000万千瓦。
尽管以风电、太阳能光伏为代表的新能源在迎来快速增长的势头之后,2011年曾经一度面临过山车般的市场景气逆转,但不可否认,新能源依然具有美好的发展前景。“在发电这一块,新能源将作为未来主要趋势。我们也会花更多的时间关注新能源领域。”Singer表示,“而目前中国企业在新能源装备制造领域占据全球市场领先地位,ADI期待帮助中国企业在技术上进一步提高竞争能力。”
新能源发电主要涉及的技术包括了大功率风力发电机组的设计与组装技术、发电机控制技术、大功率变流技术、光伏系统的MPPT控制、光伏逆变技术和并网技术等。“在这些方面,ADI都有相关的技术提供支持,特别是ADI高精度转换器和运算放大器保证了新能源的电压电流的精密测量。”Singer指出,“例如,对逆变器的母线电流进行检测以及电气隔离,ADI的AD7400、AD7401因为集成了Sigma-Delta调制器和ADI的专利技术iCoupler隔离器,可以大大降低系统复杂性,提高了集成度和稳定性。同时,对于某些利用霍尔器件做隔离的系统,ADI也提供精密ADC作为母线电流检测的转换器。另外,对于有些需要做马达转速/转角检测的应用,由于系统要求稳定性极高,AD2S1210这类RDC可以为系统提供一个简便、稳定的正/余旋信号处理转换通道。”

图2:ADI在风能、太阳能以及能源存储等新能源领域提供了广泛的解决方案。