时间:2017-09-19 06:45
人气:
作者:admin
1、硬件需求说明书
硬件需求说明书是描写硬件开发目标,基本功能、基本配置,主要性能指标、 运行环境,约束条件以及成本和进度等要求,它的要求依据是产品规格说明书和系统需求说明书。它是硬件总体设计和制订硬件开发计划的依据,具体编写的内容有:系统工程组网及使用说明、硬件整体系统的基本功能和主要性能指 标、硬件分系统的基本功能和主要性能指标以及功能模块的划分等。
要点:硬件需求,其实来自产品需求包。如果想做好最终的产品:
一、需要对整个产品的需求包有所了解。
二、需要做好竞争分析
三、做好需求跟踪
案例1:
我们的iBox在产品定义初期,对竞争对手的产品特点,关键特性,销量,都做了深入分析和探讨。包括选型的过程。

案例2:
某个物联网项目的需求跟踪表

2、硬件总体设计报告
硬件总体设计报告是根据需求说明书的要求进行总体设计后出的报告,它是硬件详细设 计的依据。编写硬件总体设计报告应包含以下内容: 系统总体结构及功能划分,系统逻辑框图、组成系统各功能模块的逻辑框图,电路结构 图及单板组成,单板逻辑框图和电路结构图,以及可靠性、安全性、电磁兼容性讨论和硬件测试方案等。
要点:这部分内容需要强调结构、单板功能模块的划分,EMC、安规、可靠性、环境、背板等维度的整机的考虑。所谓硬件架构设计,往往就是在这个环节考验驾驭整个硬件系统的能力。例如背板的网络拓扑是否合理,最终影响这个硬件产品的长远规划、升级潜力、成本空间、兼容性等问题。
案例:某一个硬件平台定型之后,每个槽位的电路总功耗就已经确定了。因为摩尔定律,芯片的规格不断军备竞赛。随着芯片的不断升级,我们就不能使用新一代的高功耗的主流器件,会导致最终影响整机规格,最终影响产品的综合竞争力。同样的、如果产品划分的电路的颗粒度过于大,导致配置不灵活,也会影响整个产品的市场竞争力。
曾经见过一个项目,希望扣板能够传输出视频来,但是只留了一个I2C的总线,这样的项目自然会流产。
3、单板总体设计方案
在单板的总体设计方案定下来之后应出这份文档,单板总体设计方案应包含单板版本 号,单板在整机中的位置、开发目的及主要功能,单板功能描述、单板逻辑框图及各功能模 块说明,单板软件功能描述及功能模块划分、接口简单定义与相关板的关系,主要性能指标、 功耗和采用标准。
要点:
一、单板框图应该说明清楚连线的规格、器件的规格、尽量与预布局保持一致,便于发现带宽、容量、走线、功耗、散热、电源等维度的问题。
二、不要教条的认为,写总体设计方案就是套模板。而是针对关键风险和关键技术需要有针对性的深入研究和撰写。
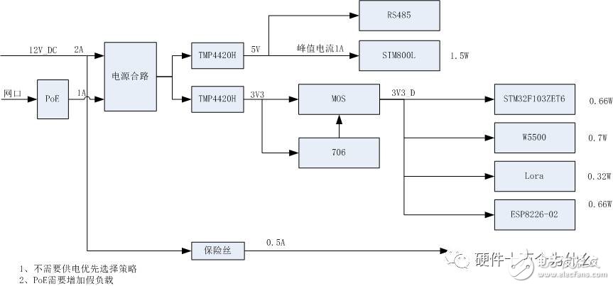
案例:iBox单板款图

iBox主芯片MCU的IO管脚定义和接口分配

4、单板硬件详细设计
在单板硬件进入到详细设计阶段,应提交单板硬件详细设计报告。在单板硬件详细设计 中应着重体现:单板逻辑框图及各功能模块详细说明,各功能模块实现方式、地址分配、控 制方式、接口方式、存贮器空间、中断方式、接口管脚信号详细定义、时序说明、性能指标、 指示灯说明、外接线定义、可编程器件图、功能模块说明、原理图、详细物料清单以及单板 测试、调试计划。有时候一块单板的硬件和软件分别由两个开发人员开发,因此这时候单板 硬件详细设计便为软件设计者提供了一个详细的指导,因此单板硬件详细设计报告至关重 要。尤其是地址分配、控制方式、接口方式、中断方式是编制单板软件的基础,一定要详细 写出。
案例:iBox的详细设计:
电源树设计


5、单板硬件过程调试文档
开发过程中,每次所投 PCB 板,工程师应提交一份过程文档,以便管理阶层了解进度, 进行考评,另外也给其他相关工程师留下一份有参考价值的技术文档。每次所投 PCB 板时 应制作此文档。这份文档应包括以下内容:单板硬件功能模块划分,单板硬件各模块调试进度,调试中出现的问题及解决方法,原始数据记录、系统方案修改说明、单板方案修改说明、 器件改换说明、原理图
要点:发现的问题及时记录,特别是改版需求记录
下图为早期某个物联网项目的改版记录跟踪表:

6、单板系统联调报告
在项目进入单板系统联调阶段,应出单板系统联调报告。单板系统联调报告包括这些内 容:系统功能模块划分、系统功能模块调试进展、系统接口信号的测试原始记录及分析、系 统联调中出现问题及解决、调试技巧集锦、整机性能评估等。
7、单板硬件测试文档
在单板调试完之后,申请内部验收之前,应先进行自测以确保每个功能都能实现,每项 指标都能满足。自测完毕应出单板硬件测试文档,单板硬件测试文档包括以下内容:单板功 能模块划分、各功能模块设计输入输出信号及性能参数、各功能模块测试点确定、各测试参 考点实测原始记录及分析、板内高速信号线测试原始记录及分析、系统 I/O 口信号线测试原 始记录及分析,整板性能测试结果分析。
8、硬件信息库
为了共享技术资料,我们希望建立一个共享资料库,每一块单板都希望将的有价值 有特色的资料归入此库。硬件信息库包括以下内容:典型应用电路、特色电路、特色芯片技 术介绍、特色芯片的使用说明、驱动程序的流程图、源程序、相关硬件电路说明、PCB 布板注意事项、单板调试中出现的典型及解决、软硬件设计及调试技巧。
我们正在做的iBox可以说是,每个细节都希望做到完美,整个设计过程可谓诚惶诚恐。只有我们把每个动作都做成标准动作,才能让iBox成为教科书式的开源硬件。
我们在制作iBox的过程中,希望展示过程的每个细节,在下面的流程图中,细化每个环节的文档,努力践行着《硬件开发文档规范》。

因为大家的支持热情,也让我们压力山大。
为了不辜负大家的期望,我们在交付高质量的设计,也同时交付出高质量的文档。
如果你已经参与iBox,在此表达感谢。为了答谢支持的朋友,我们将在下周邀请6位专家做在线分享,分享iBox相关专题。进群等待通知。加hw100k微信好友,申请加群。
