时间:2023-08-02 09:21
人气:
作者:admin
总结:学习就是探索的过程,特别是需要技术,如果有硬件设备做支持,自己根据学习的指导视频去做,学习进步是非常快的,当然学习还要举一反三,先学习容易的,然后一步一步升级,这样小白就能升级到大神。
步进电机在我们电工工作场景中属于十分常见的电机类型,步进电机主要用作定位等,虽然步进电机我们常见,有时我们也会对它经常性接线,知道接A+、A-,B+,B-,然后就是485进行对插就可以了,但是还是有很多的师傅不知道该怎么接驱动器,怎么接线到PLC,今天我们讲解下整个接线过程。
步进电机与驱动器接线连接。
步进电机出来的线有4根,5根、6根,但是4根线是最常用的,四根线为红,蓝,绿,黑,默认分别对应的 意思是A+,A-,B+,B-。具体需要看步进电机的标签,在标签上标注有线的颜色和接线序号,按照标签接线就行。
驱动器分别接步进电机和接线PLC。
步进电机需要接收到到脉冲后才能执行转动,驱动器控制电机的转速和转向通过调节驱动器的控制参数,可以实现对电机的转速和转向的控制,从而满足不同的工业需求。PLC可以发出脉冲经过驱动器中转扩大控制步进电机提高电机的精度和稳定性,步进电机驱动器可以提高电机的精度和稳定性,使得电机在工作时更加准确和稳定。

驱动器接线图

驱动器接线图
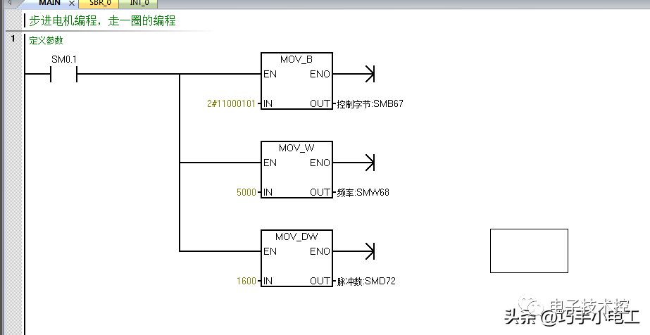
西门子200smart编程程序
在所有硬件工作准备完成后,我们需要写程序来控制步进电机的精确运动,下面是控制程序。

程序步骤1

程序步骤2
程序编写完成后下载程序,然后检查下线路,没有问题就可以实现步进电机的控制。
审核编辑:汤梓红
下一篇:智能汽车的主动悬架系统设计