时间:2023-07-17 10:17
人气:
作者:admin
熟悉和掌握工厂常用控制电气控制电路,是每个电工必备的基本功,很多人面对各种各样的实际控制电路常常觉得无从下手。
小编花了两天终于找到这个,在这分享给大家:电气设备控制电路的图集,其中除了控制电路图外还有对应的实物接线图,比较直观,有助于大家提高实际接线能力。
其中包含了全压启动的电动机常用控制电路124例:



无声装置的电动机控制电路12例

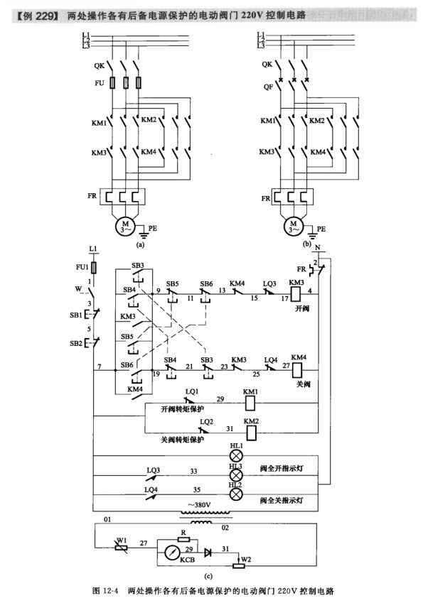
按照生产工艺要求的电动机控制电路21例

液位控制器启停的供排水泵电动机控制电路7例

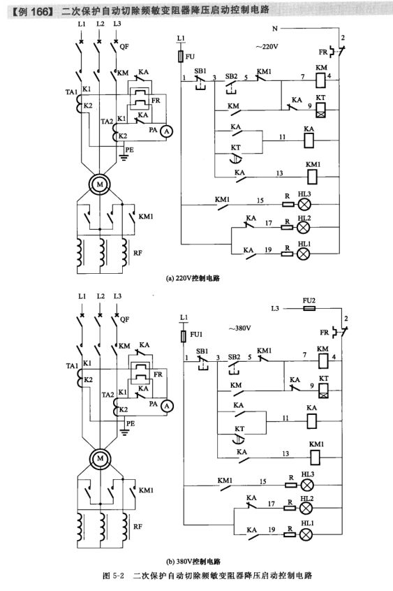
采用频敏变阻器启动的电动机控制电路5例

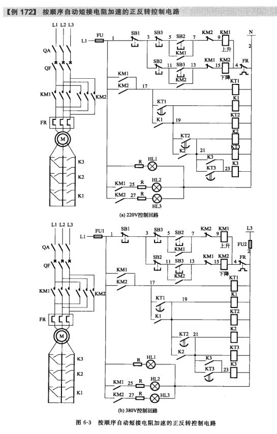
绕线型电动机转子串联电阻启动控制电路8例

小型混凝土搅拌机控制电路9例等301例电路图



此外还有常用的电气文字符号、图形符号大全附录哦!


审核编辑:汤梓红
上一篇:变频器的四种控制电机方式