时间:2023-03-28 17:53
人气:
作者:admin
电动机顺序控制电路的工作原理
电动机顺序控制电路是一种用于控制多个电动机依次运行和停止的电子电路。其主要作用是在机器正常启动和停止时,通过对电机的运行顺序进行控制,确保机器的安全运行。该电路的主要原理是在电路中使用电子开关、接触器等装置来控制电机的顺序和运行状态。具体流程如下:
1. 电源电压:通过主控制开关将电源电压送入电路中。
2. 控制电路:电动机顺序控制电路中包括控制器、计时器、继电器等元件,通过这些元件的配合可以实现对电动机的启动顺序控制。计时器的作用是进行电机运行的时间延迟,以实现电机顺序启动。
3. 电路启动:通过启动开关来控制电路的启动,在启动过程中,电动机按照设定的顺序依次启动。
4. 电机停止:在电机工作一定时间后,计时器将发出停止信号,控制器接收到信号后将继电器动作,停止当前电机的运行。
5. 电机顺序:通过控制器和继电器的组合,可以实现多台电机的顺序启动和停止。在实际应用过程中,通常需要根据电机数目、电机彼此之间的感应逻辑、电机运行速度以及其它操作要求等因素进行选择和设计。
6. 保护装置:电动机顺序控制电路中应包括多种保护装置,包括电气保护、热保护和机械保护等。保护装置的作用是确保设备始终处于安全状态,防止发生机器故障和突发事件。
总之,电动机顺序控制电路是一种用于控制多个电动机依次启动和停止的基本电路。通过对电路内各元器件的组合和协作,可以实现电机的顺序控制,保证机器的安全运行。不同规模和应用领域的机器需要选择不同的电机顺序控制电路,以满足其工作要求和控制变化。
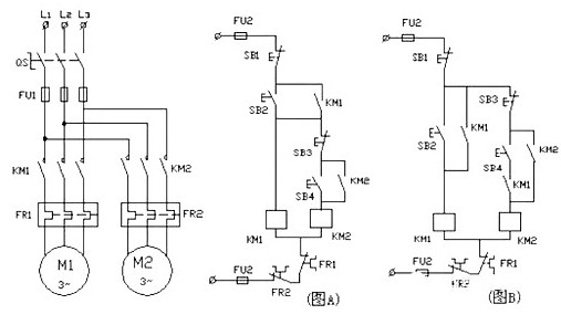
下面是一个基本的电动机顺序控制电路图:

图A:KM2线圈电路由KM1线圈电路起动、停止控制环节之后接出。按下起动按钮SB2,KM1线圈得电吸合并自锁,此时才能控制KM2线圈电路。停止按钮SB3只能控制M2电动机的停转,停止按钮SB1为全停按钮。本电路只有满足M1电动机先起动的条件,才能起动M2电动机。
图B:控制电路由KM1线圈电路和KM2线圈电路单独构成。KM1的动合触点作为一控制条件,串接在KM2线圈电路中,只有KM1线圈得电吸合,其辅组助动合触点闭合,此时才能控制KM2线圈电路。停止按钮SB3只能控制M2电动机的停转,停止按钮SB1为全停按钮。本电路只有满足M1电动机先起动的条件,才能起动M2电动机。
电动机顺序控制电路的结构组成
电动机顺序控制电路是一种电气控制设备,通常由以下几个部分组成:
1. 电源模块:电源模块主要用于提供电动机顺序控制电路所需的电源电压。电源模块通常包括电源开关、保险丝、直流稳压器等元件。
2. 控制模块:控制模块是电动机顺序控制电路的核心部分,主要用于电动机的启动、停止和顺序控制。控制模块一般由计时器、继电器、接触器、电子开关等元件组成。
3. 电机模块:电机模块主要用于控制电动机的运转方向、速度和幅度。电机模块一般由电机控制器、频率变换器等元件组成。
4. 信号模块:信号模块主要用于传输电动机顺序控制电路中的信号。常用的信号模块有光电传感器、接近开关等元件。
5. 保护模块:保护模块主要用于保护电动机顺序控制电路和电动机。保护模块一般由过载保护器、接地保护器、短路保护器和绝缘检测器等元件组成。
总之,电动机顺序控制电路的结构组成由上述部分组成,不同规模和应用领域的电动机顺序控制电路需要选择不同的电源模块、控制模块、电机模块、信号模块和保护模块,以满足其工作要求和控制变化。同时,对于运行中的电动机,需要经常检查电路中各组件是否正常、接线是否牢固、保护装置是否完好等,以确保电动机系统的安全、稳定运行。
电动机顺序控制电路的接线方法
电动机顺序控制电路的接线方法主要分为两种,即星三角启动和自耦变压器启动。具体接线方法如下:
1. 星三角启动:
(1)将三个电机依次连接到三个接线器(K1,K2,K3)上。同时将电动机的中点连接到另一个接线器(K4)上,将空白端口(L1或L2或L3)连接到电源中的接线器上。
(2)在 K1、K2 之间放置一个 NC 接触器,F 接点连接电源;在 K1、K3 之间放置一个 NC 接触器,G 接点连接电源;在 K2、K3 之间放置一个 NO 接触器,H 接点连接电源。
(3)根据电路图的标记,将控制线连接到对应的接触器上。
(4)接线完成后,检查所有接线是否牢固,并进行必要的保护措施。
2. 自耦变压器启动:
(1)将三个电机依次连接到自耦变压器的三相输出端上(其中中点线只需连接一台电机),将自耦变压器的输入端连接到电源中。
(2)根据电路图标记,将控制线连接到对应的接触器上。
(3)接线完成后,检查所有接线是否牢固,并进行必要的保护措施。
需要特别注意的是,电动机顺序控制电路的接线方法需要严格按照电路图进行,同时需要保证各个元器件的质量符合国家标准。在实际安装调试过程中,要对电路进行详细的检查和测试,以确保其能够稳定运行。同时,为了保障人员和设备的安全,电动机顺序控制电路还需要配备必要的保护措施,如过流保护、短路保护、接地保护等。
电动机顺序控制电路的接线注意事项
电动机顺序控制电路是一种用于控制多台电动机顺序启动和停止的电气控制设备。在进行接线时,需要注意以下事项:
1. 控制器的接线:控制器是电动机顺序控制电路的核心设备,需要正确连接电源电压和控制信号线。一般来说,电源电压的连线方式应与接线图一致,控制信号线的接线也需要根据控制器上的标识进行。
2. 电机接线:电机是电动机顺序控制电路的控制对象,需要正确接入电路。电机接线必须保证相序正确,确保电机正确运行。
3. 计时器的接线:电动机顺序控制电路中的计时器用于控制电机的启动时间和停止时间,因此需要正确接线。在接线时,需要根据计时器的功能设置正确的工作时间和延时时间,避免电机工作时间过长或者过短。
4. 接触器的接线:在电动机顺序控制电路中,接触器用于将电机启动信号传输给另一台电机。因此,在接线时,需要严格按照接触器上的标识进行接线。
5. 保护装置的接线:保护装置是电动机顺序控制电路中的重要保护设备,需要正确、可靠地接入电路。在接线时,需要按照保护装置说明书进行操作,并保持接线牢固、可靠。
总之,电动机顺序控制电路的接线需要遵循以上几点注意事项,确保接线的正确性、可靠性以及保持一定的工作安全性。在接线前需要进行认真的检查和测试,以确保设备的安全性能和稳定性。
上一篇:一文详解电动机控制电路