时间:2023-03-29 14:54
人气:
作者:admin
拿到通信手册我们发现两个三菱plc之间的通信方式有许多种,如CC-LINK、N:N网络、并联连接、计算机链接、MODBUS通信以及以太网通信。这里我们主要针对三菱小型plc进行叙述,根据通信的简易程度和硬件价格可以分为并联连接、N:N网络和MODBUS通信。下面我们就依次以三菱FX3U型号的plc来完成通信。
因为三菱FX系列的基本单元都不自带通信接口需要额外的模块来完成,首先我们理清楚它们之间的关系,以485接口为例有两种模块,1是485BD通信板,2是485ADP-MB通信适配器,其中2的功能和价格都要大于1。它们之间硬件连接图如下,FX3U485BD可以直接与plc进行搭配在其左侧的扩展模块进行连接即可。

FX3U-ADPMB则不能直接,中间必须通过CNV-BD转换板进行连接示意图如下,总的来看价格上要比上面多出好多钱,但它的通讯距离可以达到500m,支持的通信指令也多,用起来比较方便。

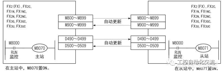
1、并联链接,就是连接2台同一系列的FX可编程控制器,且其软元件相互链接的功能最多只支持两台PLC进行通信。这里所谓的互相链接其实是数据共享机制。
两台plc中的M800~M999以及D490~D509数据是一样的。比如现在主站的plc想要知道从站plc中的一个温度数据怎么实现很简单,首先在从站中把温度数据发送到D490中,然后在主站中读取D490就知道了温度是多少,原理还是很简单的。那如果需要更多数量的plc之间进行通信则需要使用N:N网络了。

2、N:N网络,它呢可以说是并联链接的升级版支持最多8台plc,每台plc最多共享64个位软元件和8个字软元件。因此这里可以说不分主站和从站,因为从站与从站之间也可以实现直接通信。
功能与上面的差不多也是把需要共享数据上传到链接的元件上,然后站的plc都可以读取。不过区别是上传的时候是有要求的,比如站号0上的数据只能共享到D0~D7、M1000~M1064上(模式2),其他站则不能上传只能读取。那如果要求的plc数量超过8台或者数据链接不够怎么办,可以使用MODBUS通信功能。

3、MODBUS,它不仅能够支持plc与plc之间的通信,也可以支持其他设备如变频器、其他型号plc之间的,想要用它就必须选择FX3U485ADPMB模块485BD是不支持的(需要注意一下)。
采用ADPRW:用于和MODBUS主站所对应从站进行通信(数据的读出/写入)的指令,因此它的功能是比较强大的包括plc所有的数据如计数器、定时器都可以读取和写入。它与上面两种通信的区别在于主从通信,意思就是主站可以与任何从站进行数据交换,但从站之间则不允许,必须通过主站进行数据交换。
审核编辑:汤梓红
上一篇:为什么使用固态变压器
下一篇:固态变压器:开发周期