时间:2023-03-13 17:46
人气:
作者:admin
学过西门子TIA(博途)的朋友都知道它的FC/FB块非常好用,深受开发者的喜欢,今天我们简单的讲一个普通电机功能块的封装。
电机控制工艺要求如下:
1.)手动/自动功能;
2.)程序默认是“手动”模式,需要选择“手动”到“自动”模式,再按下“自动”启动命令,若默认为“手动模式”下,则输出一个故障指示,并记录一次自动故障,需要按下复位键复位后电机输出点才输出;假如“自动模式”下末选到“手动模式”就按下“手动”启动,则不能启动手动功能,并输出一个“手动故障”,并记录1次“手动故障”,除非去复位,不然不可用。
3.)我们打开博途V16软件,添加一个FB块并申明变量名称:

建立FB块和变量定义
4. )编写电机FB程序:
4.1)通过输出输入来定义电机的几种状态如下:

定义电机状态
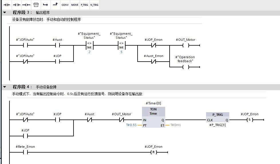
4.2)设备(电机)如果没有故障,手自动模式下直接输出;手动模式下,按下去手动命令后,0.5秒后没有运行反馈,则设备存在输出故障。

4 .3)自动模式下,按下自动命令后,0.5秒后没有运行反馈,则设备存在输出故障。

不管是手自动模式下,出现故障,必须按下复位命令,才可以解除故障,才可以重新输出。

清除故障次数
4.4)当我们想重新记录手自动故障次数记录时,可以按下清除命令进行清0:

调用FB1
4.5)我们在OB1程序试调用一次:

HMI监控效果
4.6)HMI监控效果:
以上简单的介绍电机FB块编写思路,仅作参考和学习,若运用到实际项目还时以现场为主来设计吧。