时间:2023-02-15 09:24
人气:
作者:admin
对紧凑但功能强大的电机的需求为设计工程师带来了新的挑战。为了尽可能提高小型电机的功率输出,工程师们开始转向高压和高频工作。硅 (Si) 金属氧化物半导体场效应晶体管 (MOSFET) 和集成栅极双极晶体管 (IGBT) — 它们都是传统开关模式逆变器(现代电机控制的重要组成部分)的基础 — 正在努力应对这些工作需求。有限的功率密度和击穿电压阈值限制了驱动电压,而高频工作所需的快速开关又推高了功率损耗,产生的结果就是效率低下、热量积聚。
氮化镓 (GaN) 高电子迁移率晶体管 (HEMT) 为高电压和高频电机驱动应用提供了MOSFET和IGBT的替代品。这些宽禁带 (WBG) 半导体器件为高功率密度电机开辟了新的应用,因为它们可以处理更高的电压、电流、温度和开关频率,而且损耗比硅晶体管低得多。高功率密度电机应用中的集成GaN HEMT以及驱动逆变级已经实现商业化,这为新技术的采用提供了便利。
GaN HEMT逆变器是对新一代陶瓷电容器的补充,它可以处理高电压尖峰和浪涌,而这些尖峰和浪涌可能会给高功率密度电机固有的传统直流 (DC) 链路元件造成过大的压力。
在下文中,我们将探讨高功率密度电机功率级中使用的元件所面临的挑战,以及GaN HEMT和高性能陶瓷电容器为何能作为一种解决方案。
电机设计的进展
设计人员需要更小、更轻的电机,以提高现有产品的性能,并使其能够用于各种新应用。高电源电压和控制频率有望成为一种解决方案。
高压工作的优势
电机标称功率是电源电压乘以电流 (V × A) 的乘积。传统电机在低电压 (<1000V) 下运行,需要在大电流下运行才能产生高功率。大电流运行的缺点是需要较大的线圈,这增加了线圈电阻,降低了效率,也提高了温度。高压 (≥10kV) 降低了对电流的要求,从而能够使用较小的线圈。其缺点是电机元件(包括电机驱动电子元件)必须承受高电压,限制了选择并增加了成本,而且小线圈具有低电感绕组的特点,难以抑制开关模式电源产生的电流纹波,这些电流纹波会导致电磁干扰 (EMI) 问题。
高频工作的优势
现代电机的一种常见类型是三相交流 (AC) 型,通过依次向电机的各相(绕组)施加电流来驱动。电机转子被绕组产生的旋转磁场拉动,其转速与工作频率成正比(图1)。

图1:施加到感应电机各相的正弦信号,会产生一个旋转磁场,拖动转子旋转。(图源:Sciencing)
脉宽调制 (PWM) 叠加在基本工作频率上,用于控制启动电流、转矩和功率等参数。半导体晶体管(通常为MOSFET或IGBT)的开关决定了PWM波形。
或IGBT)的开关决定了PWM波形。
高频PWM的一个关键优势在于它可以减小电流纹波(整流后剩余的交流输入痕迹),从而克服了较小线圈的缺点。电流纹波减小后,就可以采用更小、更便宜的无源元件进行滤波。高频工作还可以减小转矩波动(由于不完美的正弦波输入到电机线圈而导致的电动势不均匀),这种波动可能会导致电机振动和过早磨损。
总体而言,高频开关会提高功率密度(每单位体积产生的功率),从而使较小型电机的输出能够与较大型的设备相当。
传统电机驱动已达到极限
传统三相交流电机的工作电压最高为1000V,开关频率最高为20kHz。这样的工作参数完全在廉价且商业上广泛使用的硅MOSFET的能力范围之内,这些MOSFET用于在电机驱动的最后阶段构造逆变桥。
但是,由于以下原因,硅晶体管在高功率密度电机应用中达到了极限。
此类元件相对较低的击穿电压限制了电源电压;
随着工作频率上升,晶体管的开关损耗(由晶体管每次从导通到关断时的残余电阻和电容引起)程度会迅速超过效率提高程度。
由于开关时间相对较长,此类器件的开关频率存在阈值,无法在更高频率工作。
IGBT较高的击穿电压为工程师提供了一些喘息机会,使他们可以提高工作电压和工作频率。但当工作频率攀升至50kHz以上时,IGBT开始出现不可接受的开关损耗,并且无法快速开关。
GaN HEMT的优势
尽管硅是电子工业的支柱,但其他半导体往往还是会用于需要高压和高频操作或需要耐受高温的专业应用。这些其他种类半导体具有宽禁带 (WBG) 的特点。禁带宽度是指在半导体中释放电子实现导电所需的能量。与硅相比,这些材料的电气特性有显著区别。WBG半导体的禁带宽度为2eV至4eV,而硅的禁带宽度为1eV至1.5eV。氮化镓 (GaN) 就是一种成熟的商业化WBG半导体。
WBG的特性
在硅MOSFET中,高于100°C的温度会影响受控开关,因为一些电子会从热量(而非开关电压)中获得足够的能量,从而逃离母原子。由于WBG半导体的电子需要更多能量才能从原子中逃离并实现导电,因此直到温度达到300°C时,GaN晶体管才会出现相同的效果。
WBG半导体具有比硅更高的击穿电压(高于600V),其原理很复杂,但部分原因是由于一种称为电子饱和速度(也称为电子迁移率)的特性。更高的迁移率使WBG半导体材料能够处理两倍于硅的电流密度 (A/cm2)。这一特性也使得GaN HEMT的开关时间仅为硅MOSFET翻转时间的四分之一。
由于寄生电阻和电极电阻的影响,所有半导体晶体管都会出现导通功率损耗,此外诸如电极间电容等其他因素也会导致功率损耗。这些损耗发生在每次开关晶体管时,并且与开关频率和电机电流成正比。GaN HEMT的寄生电阻和电极电阻约为硅MOSFET的一半,电极间电容约为后者的五分之一。这种差异表明,对于给定的开关频率和电机电流,GaN HEMT的开关损耗约为硅MOSFET的10%至30%。IGBT在高频下表现出比MOSFET更低的开关损耗,但效率仍远低于GaN HEMT。
GaN HEMT还有一项优势是这种晶体管不会遭受反向恢复电荷的影响。反向恢复电荷是指硅MOSFET从导通到关断时剩余的少数载流子电荷的耗散,它会导致硅MOSFET的开关电流过冲(振铃),从而可能导致EMI。
GaN HEMT在电机设计中的使用
GaN HEMT的电气特性使其成为工程师们设计紧凑型、高压和高频电机的诱人主张。总体而言,这些设备具有以下优点:
击穿电压高,有助于使用更高的输入电压(大于1000V)
电流密度高,使基于GaN的组件能够在不降低功率处理能力的情况下缩小体积
具有快速开关能力,可实现电机的高频(200kHz以上)工作
高频工作,使输出电流纹波得到限制,并且能够减小滤波器组件的尺寸
开关损耗低,使功率耗散得到限制,并提高效率
耐高温,能够使用较小的散热器
高水平集成,可以将GaN HEMT制造在芯片上(不同于硅功率组件)。
缩短材料清单 (BOM),缩小解决方案尺寸,因为在电机驱动解决方案中,GaN HEMT可以处理续流电流,而不需要IGBT所需的反向并联二极管。
这些优势使工程师能够设计出高度紧凑的电机,其输出功率与传统电机相同,但体积不到传统电机的一半,功耗也大大降低。GaN HEMT设计的关键缺点是对电路开发和测试方面专业知识的要求很高。
集成解决方案能够利用好GaN HEMT的优势
直到最近,硅MOSFET和IGBT还保留着相对于GaN HEMT的一项关键优势 — 其广泛的商业可用性。但时至今日,工程师们已经可以轻松获得GaN HEMT技术。更妙的是,一些硅供应商现在提供了基于GaN HEMT的集成解决方案,从而简化了高压和高频交流电机逆变级。
以前,由于晶体管和驱动器组件基于不同的工艺技术,而且往往由不同的制造商提供,因此GaN HEMT被封装成分立器件,并带有独立驱动器。这种做法的缺点是存在接合线,其寄生电阻和电感会增加开关损耗。将GaN HEMT和驱动器安装在同一引线框架上可消除共源电感,这在快速开关(高di/dt)电路中尤为重要。多余的电感会产生振铃,并可能导致电流保护机制发生故障。集成封装的第二个关键优势:驱动器中可以内置热传感功能,以确保在出现过热情况时,GaN HEMT在发生损坏之前关闭。
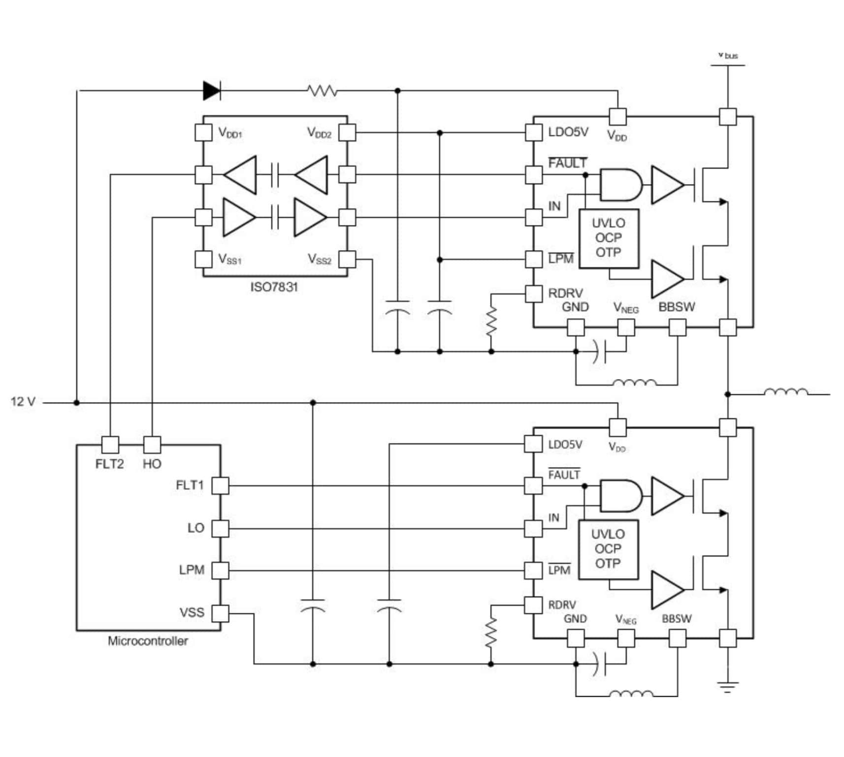
Texas Instruments在其LMG3410R070 GaN功率级中提供GaN HEMT和驱动器集成。该公司将该产品描述为业界首款600V GaN驱动器产品。该器件是一个8mm × 8mm的四方扁平无引线 (QFN) 多芯片模块 (MCM),由一个集成20V串联MOSFET的GaN HEMT和驱动器组成。其导通电阻非常低,仅为75mΩ。栅极驱动器具有内置的降压/升压转换器,以产生关闭GaN HEMT所需的负电压。
LMG3410 GaN功率级的关键优势在于其可以控制硬开关期间的压摆率。这种控制对于限制印刷电路板 (PCB) 的寄生延滞和EMI非常重要。这款Texas Instruments产品采用可编程电流源来驱动GaN栅极,使压摆率可以设置在30V/ns至100V/ns之间。
LMG3410还包括一个有用的故障输出,如果开关因故障事件而停止,可通知主机微控制器。
两个半桥配置的紧凑型LMG3410 GaN功率级可提供快速硬开关、低开关损耗、低寄生电感和零反向恢复电荷,而这些正是设计人员驱动高功率密度电机各相所需的(图3)。

图3:该应用电路原理图显示了两个Texas Instruments的GaN功率级以半桥配置驱动三相电机的一相。(图源:Texas Instruments)
构建高性能电机的驱动器
完整的交流电机驱动解决方案(图4)包含三个元素:整流器(AC/DC转换器)、直流链路和逆变器(DC/AC转换器)。

图4:该电机驱动解决方案原理图说明了直流链路电容器的位置。(图源:KEMET)
整流器通常基于二极管或晶体管拓扑结构,将标准的50Hz或60Hz交流电源转换为(近似)直流电源。来自整流器的直流电源经过滤波后储存在直流链路中,直到逆变器使用为止。然后,逆变器将直流电源转换为三个正弦波PWM信号,每个信号驱动一个电机相位。
直流电元件发挥了几项关键作用:
滤除来自整流级的电流和电压纹波
滤除可能损坏逆变器晶体管的整流器电压瞬变
提高电路效率
限制可能会损坏晶体管的感应电流
确保电力平稳传输到负载
直流链路电路由安装在电机驱动器的整流器级和逆变器级之间的电源线上的单个电容器组成,虽然实现起来很简单,但由于其对电机整体性能和效率的重要性,使得选择高品质组件变得至关重要。
直流链路在具有高压摆率 (dV/dt) 和高电压峰值的挑战性条件下工作,因此设计人员必须选择能够承受这种压力的器件。KEMET KC-LINK电容器使用陶瓷(锆酸钙,CaO3Zr)电介质和镍内电极,是一个很好的选择,因为它们是专门为高压、高频直流链路应用而设计的。
KC-LINK器件的关键特性是极低的等效串联电阻 (ESR) 和等效串联电感 (ESL)。低ESR和ESL值有助于提高效率,特别是在高压应用中。此外,电容器还可以在下一代电机应用中常见的高频和高温下工作。这些电容器可以承受高达10MHz的频率,并且可以承受−55°C至150°C的温度范围。这些器件还具有不随电压变化而发生电容偏移的特点,并通过了汽车级认证。
结语
WBG半导体器件,例如用于电机逆变器的GaN HEMT和用于直流链路的高性能电容器等已经实现商业化,满足了设计人员对用于高功率密度电机驱动器的可靠元件的需求。这些关键组件将使设计人员能够使用更紧凑、更轻巧、更便宜的电机来增强现有产品,同时将电机的使用扩展到广泛的新应用中。此外,新一代的高功率密度电机将大大降低能源需求,为绿色地球做出贡献。
审核编辑:郭婷