时间:2022-12-29 11:14
人气:
作者:admin
一、三菱变频器部分
FR-A7NP 是 FR-A700 和 FR-F700 系列变频器进行 Profibus-DP 通信的通信选件。
FR-A7NP E-kit 是 FR-E700 系列变频器进行 Profibus-DP 通信的通信选件。
FR-A7NP 与 FR-A7NP E-kit 的主体都是一样的,只是 FR-A7NP E-kit 比 FR-A7NP 多了一些用于安装到 FR-E700 系列变频器上面去的附件。
1、端子排列

2、站号设置
使用 FR-A7NP 上的节点地址开关可在 “0H~7DH(16进制) ” 之间设定节点地址。 变频器复位或下次开机时此设定生效。

3、接线

注:如选用标准 Profibus 电缆,需将红色线( Pin3,B)接 D+,绿色线( Pin8,A )接D-。
4、相关参数设置
在本例中,将 Pr.340 设置为 10,重新上电后即进入网络运行模式。
二、西门子 PLC 部分( STEP7 软件设置)
1、安装 GSD 文件( FR-A7NP 的 GSD 文件是 melc08fa.gsd )

2、在右侧窗口中选中 FR-A7NP 并拖至 DP 主站总线上

3、在右侧窗口中选中 PPO type2 并拖至下面的窗口中

三、相关说明
1、PPO type2 的格式:

2、控制变频器正、反转运行(通过 STW )的说明:


根据之前在 STEP7 软件中的设置,在本例中 STW 即为 QW40,所以:
① 如果要 正转 ,则: STF 信号( b11)为 ON,STR 信号( b12)为 OFF,PZD 启用(b10)为 ON,控制启用( b3)为 ON。由此得出 STW 为 1000 1100 0111 1111,即 8C7F。
② 如果要 反转 ,则: STF 信号( b11)为 OFF,STR 信号( b12)为 ON,PZD 启用(b10)为 ON,控制启用( b3)为 ON。由此得出 STW 为 1001 0100 0111 1111,即 947F。
③ 如果要 停止 ,则: STF 信号( b11)为 OFF,STR 信号( b12)为 OFF, PZD 启用(b10)为 ON,控制启用( b3)为 ON。由此得出 STW 为 1000 0100 0111 1111,即 847F。
④ 如果要 复位 ,则: Fault 复位信号( b7)为 ON,PZD 启用( b10)为 ON,控制启用( b3)为 ON。由此得出 STW 为 0000 0100 1111 1111,即 4FF。
所以只要用 MOV 指令将以上对应的 16 进制数值赋给 QW40(即 STW ),即可实现正、反转运行,停止及复位等项操作。
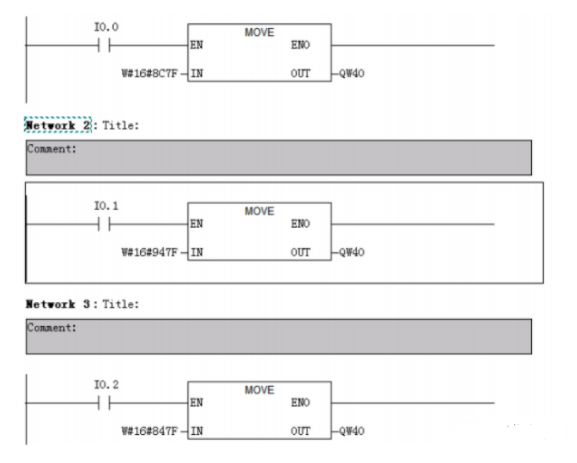
在下图所示程序中:
① 当 I0.0 接通时,会将 8C7F 赋给 QW40( STW),即正转。
② 当 I0.1 接通时,会将 947F 赋给 QW40(STW ),即反转。
③ 当 I0.2 接通时,会将 847F 赋给 QW40(STW ),即停止。

3、控制变频器高、中、低速运行(通过 ECW)的说明:


根据之前在 STEP7 软件中的设置,在本例中 ECW 即为 QW44,所以:
① 如果要 高速运行 ,则: RH 信号( b0)为 ON,由此得出 ECW 为 1。
② 如果要 中速运行 ,则: RM 信号( b1)为 ON,由此得出 ECW 为 2。
③ 如果要 低速运行 ,则: RL 信号( b0)为 ON,由此得出 ECW 为 4。
同上,只要用 MOV 指令将以上对应的 16 进制数值赋给 QW44(即 ECW ),即可实现高、中、低速运行等项操作。
4、设定频率 /读取频率(通过 HSW/HIW )的说明:

根据之前在 STEP7 软件中的设置,在本例中:
HSW (设定频率 值)对应为 QW42,
HIW (运行频率 值)对应为 IW42 。
只要用 MOV 指令将希望的频率值(以 0.01Hz 为单位,比如数值 5000 即对应 50Hz)赋给QW42 (即 HSW),即可改变当前的运行频率,实现变频器的调速。在 IW42 (即 HIW )中可读取到当前的运行频率。
5、设定参数 /读取参数的说明:
根据之前在 STEP7 软件中的设置,在本例中:
设定参数值( PWE)对应为 QW36 ,
读取参数值( PWE)对应为 IW36 。
以设定参数 为例:
1) 先通过 MOV 指令将要设定的参数号信息赋给 QW30(即 PKE)。
具体参数号信息举例来说:
参数 4(高速):设定为 H23EC ,
参数 5(中速):设定为 H23ED ,
参数 6(低速):设定为 H23EE。
2) 再通过 MOV 指令将需要设定的参数值赋给 QW36(即 PWE)。
以读取参数 为例:
1) 通过 MOV 指令将要设定的参数号信息赋给 QW30(即 PKE)。
具体参数号信息举例来说:
参数 4(高速):设定为 H13EC ,
参数 5(中速):设定为 H13ED ,
参数 6(低速):设定为 H13EE。
2) 此时 IW36 (即 PWE)中的值即为读取到的参数值。
6、读取变频器状态 /报警信息的说明:
1)读取变频器状态(通过 ZSW):


根据之前在 STEP7 软件中的设置,在本例中, ZSW 对应为 IW40 ,当其中的 b3 位为 ON时表示有 故障 。
2)读取报警信息:
先通过 MOV 指令将 H63B3 赋给 QW30(即 PKE),通过 MOV 指令将 H100 赋给QW32(即IND ),此时 IW36(即 PWE)中的值即为读取到的 报警信息 ,其具体含义如下:

编辑:黄飞