时间:2022-11-29 14:40
人气:
作者:admin
电气原理图
电气原理图一般分为主电路和辅助电路两大部分。主电路中通过的电流较大,它主要是对电动机等主要用电设备供电 , 通常用粗实线画在图纸左边或上部 , 它受辅助电路的控制。

基本电气控制电路
辅助电路主要是对控制电器供电 , 它是控制主电路动作的电路 ,所以又叫控制电路或控制回路 , 一般用细实线画在图纸右边或下部。
通常,在熟记电气图形符号的基础上就可以阅读电气原理图。看图时,首先看主电路,其次看辅助电路,最后看照明、信号、保护等电路
(1)看主电路的步驟:
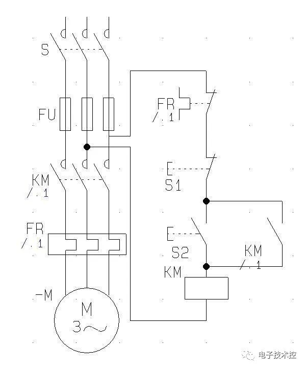
①看主电路中有些什么用电设备(如电动机、电弧炉等),它们的用途和工作特点。例如电动机的起动方式,有无正、反转,调速和制动等要求(如上图中的电动机M);
②看主电路中的用电设备是用什么电器控制的〈如上图中电动机用一接触器控制);
③看主电路中还接有什么电器,这些电器起什么作用。通常,主电路中除了用电设备和控制电器之外,还有电源开关、熔断器、热继电器等。图中S是电源开关,用以控制电源;FU是熔断器,作为短路保护装置;FR是热继电器,作为过载保护装置;
④看电源,要了解主电路的电源电压是380伏还是220伏。
(2)看辅助电路的步骤:
①看电源。首先要看清电源是交流电源还是直流电源,其次要看清电源是从何处接来,电压有多大。通常,从主电路的两根相线上接来的电源,其线电压为 380伏;从主电路的一根相线和一根地线上接来的电源,其相电压为220伏。此外,从变压器上接来的电源电压有127伏、36伏、24伏或& 3伏等几种。在上图中,辅助电路的电搡线从主电路的两根相线上接来,其电压为380伏;
②根据辅助电路的回路研究主电路的动作情况。在电路图中,整个辅助电路构成一条大回路,大回路又分为几条独立的小回路,每一条小回路控制一个用电设备或一个电器的一个动作。在上图中,辅助电路只有一条回路。按下起动按钮,接通原来断开的电路,电流进人接触器的线圈,主电路中的主触头闭合,于是电动机接入电源而运转。按下停止按钮,电路断开,接触器线圈断电,接触器释放,主触头断开,于是电动机被切断电源而停止运转。这就是开关(或按钮)一一接触器(或继电器)一一电动机的控制方式,也是机械自动化或半自动化的基本形式;
③研究电器之间的相互联系。电路中的所有电器都是相互联系、相互制约的。有时用甲电器去控制乙电器,甚至用乙电器再去控制丙电器,在阅读电路图时应仔细查明它们之间的相互联系。
(3)看其他电路。
其他电路是指照明、信号、保护等电路,这些电路一比较单,只要看清它们的线路走向、电路的来龙去脉即可。
通常,每一用电设备都有不同的电气控制电路,但任一控制电路都是由一些单元线路(即基本环节)组成的 。因此 , 阅图时 ,可以逐步分析各个基本环节 , 然后再综合起来 ,全面分析。如果电路比较复杂 , 可以先看简单的部分 , 后看复杂的部分。
学习电气知识,理论很重要,但是如果想快速入门,建议大家可以去看一下实物接线的书籍,上面既有电路图,又有实物图,方便大家快速上手
编辑:黄飞