时间:2018-10-06 09:45
人气:
作者:admin
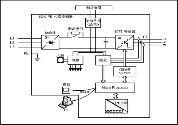
主电路是给异步电动机提供调压调频电源的电力变换部分,防爆变频器的主电路大体上可分为两类电压型是将电压源的直流变换为交流的防爆变频器。直流回路的滤波是电容。电流型是将电流源的直流变换为交流的防爆变频器, 其直流回路滤波是电感。 它由三部分构成,将工频电源变换为直流功率的“整流器”,吸收在变流器和逆变器产生的电压脉动的“平波回路”,以及将直流功率变换为交流功率的“逆变器”。
(1)整流器:近期大量使用的是二极管的变流器,它把工频电源变换为直流电源。也可用两组晶体管变流器构成可逆变流器,由于其功率方向可逆,可以进行再生运转。
( 2 )平波回路:在整流器整流后的直流电压中,含有电源6倍频率的脉动电压,此外逆变器产生的脉动电流也使直流电压变动。为了抑制电压波动, 采用电感和电容吸收脉动电压(电流)。装置容量小时,如果电源和主电路构成器件有余量,可以省去电感采用简单的平波回路。
( 3 )逆变器:同整流器相反,逆变器是将直流功率变换为所要求频率的交流功率,以所确定的时间使6个开关器件导通、关断就可以得到3相交流输出。以电压型pwm逆变器为例示出开关时间和电压波形。控制电路是给异步电动机供电(电压、频率可调)的主电路提供控制信号的回路,它有频率、电压的“运算电路”,主电路的“电压、电流检测电路”,电动机的“速度检测电路”,将运算电路的控制信号进行放大的“驱动电路”,以及逆变器和电动机的”保护电路”组成。
(1 )运算电路:将外部的速度、转矩等指令同检测电路的电流、电压信号进行比较运算,决定逆变器的输出电压、频率。
( 2 )电压、电流检测电路:与主回路电位隔离检测电压、电流等。
( 3 )驱动电路:驱动主电路器件的电路。它与控制电路隔离使主电路器件导通、关断。
( 4)速度检测电路:以装在异步电动机轴机。上的速度检测器(tg、plg 等)的信号为速度信号,送入运算回路,根据指令和运算可使电动机按指令速度运转。
( 5 )保护电路:检测主电路的电压、电流等,当发生过载或过电压等异常时,为了防止逆变器和异步电动机损坏,使逆变器停止工I作或抑制电压、电流值。

上一篇:英威腾变频器故障代码速查资料
下一篇:风机变频器作用是什么