时间:2018-08-23 10:06
人气:
作者:admin
循环风机控制系统主要检测风机运行时的温度,振动,主电机机芯温度等测点,通过这些测点实现对风机的启停、调节、保护。通过给定风门开度大小控制风机的流量,通过给定频率控制其转速。系统主要由英威腾PLC、英威腾HMI等硬件组成。PLC安装在机柜的最上面,它是系统的核心部分,具有智能逻辑,必要时提供准确保护信号。触摸屏上形象的显示了系统的运行状态和测点数值,具有很高的人机交互功能。
本系统具有极高的灵活性和可靠性,模块化的结构便于维护,图形化显示直观,操作简单方便,是风机安全运行的一个重要保证。
本项目采用英威腾16点DI、14点DO、2点AI(需求7点AI)、1点AO(需求2点AO)、4点PT100信号(需求7点PT100信号)的PLC,以及HMI人机画面,根据项目要求作出如下PLC接线图(图1)。

图(1)
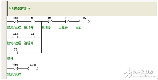
程序主要逻辑:1、采集风机、电机轴承温度、风机轴承振动、风门开度反馈、转速频率反馈2、对电机加热器的就地/远程控制3、对循环风机的就地/远程控制(启动条件未满足时,禁止启动风机)4、风门开度就地/远程控制(根据所需流量在0~100%范围内自由给定)5、转速就地/远程控制(根据所需转速在0~50HZ范围内自由给定)6、当各温度达到设定的报警或停机值时,系统报警或停机。
图(2)
子程序调用(PT100信号运算、4-20mA信号运算)

控制对象(电机加热器),分为就地控制和远程控制

循环风机启动条件(条件满足方可启动风机)

控制对象风机(启、停信号输出2s脉冲)

4-20mA运算子程序



PT100信号运算(列出部分)

HMI画面概况
此画面监视系统各测点参数、报警停机值以及量程值设置,控制加热器、风机启动/停止,转速频率、风门开度的给定。
注:在条件未满足的情况下加热器或风机的启动/停止按钮将显示为“灰阶”,禁止操作。
系统报警、停机信息都会在此画面显示
图示(左)为检测的实际测点数值,图示(右上)为状态显示区,图示(右下) 为控制区(其中4个按钮为“灰阶”显示,说明其未满足启动/停止条件)。
下图为元件布置图
最终的循环风机控制系统控制柜
此次体验的英威腾PLC及英威腾HMI,虽然只是短时间的接触,但已让我了解和熟悉了它的基本应用。
英威腾PLC除了自带编程口外,还带有一组MODBUS通讯口,它可以跟诸多上位机进行通讯来实现数据交换,英威腾PLC种类多、功能全面,用户可以根据项目要求选择合适的CPU。
英威腾HMI设计更贴近实际应用,可以跟诸多PLC进行数据传输,其诸多功能在此只体现一部分,还有更多功能需要用户慢慢发掘。本次体验的产品在循环风机控制系统中已正常工作一月有余。
总的来说英威腾产品性价比高、物超所值、技术支持也很到位,具有很强的市场竞争力。