时间:2018-05-10 14:08
人气:
作者:admin
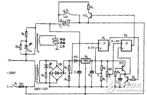
如图介绍的是一款点焊机主电路及控制电路。其中,双向晶闸管控制的负载是一台用于焊接薄金属片的微型点焊机。工作时,焊接变压器T2副边与焊接工作组或闭合回路。上百安倍的电流瞬间通过焊条,并集中在极小的焊点上,从而产生高热,熔化金属,完成焊接。如下图所示。

B2是降压变压器。也是电焊机的核心部件。AB2整流桥、单向可控硅SCR、单结晶体管UJT、电阻R2、R3、R4、R5、电容C2及电位器RP构成了焊接电流无级调节器。直流电流表A用于间接指示焊接工作电流大小。与LED组成电源指示电路。小型变压器B1、整流桥AB1、电容C1以及风扇M构成了散热系统。
由图可以看出设备电路十分简洁,要说复杂就只能算是电流调节器了。它利用单结晶体管的负阻特性组成张弛振荡器,来作为单向可控硅的触发电路。由于单结晶体管张弛振荡器的电源取自桥式整流电路输出的全波脉动直流电压。当可控硅没有导通时,张弛振荡器的电容C2经R2、R5及RP充电,电容两端电压VC2按指数规律上升。到单结晶体管的峰点电压VP时。单结晶体管UJT突然导通,基区电阻RB1急剧减小。电容C2通过PN结向电阻R4迅速放电,使R4两端电压Vg发生一个正跳变。形成陡峭的脉冲上升沿,随着电容C2放电,VC2按指数规律下降,当低于谷点电压V时单结晶体管截止。
在R4两端输出的是尖顶触发脉冲。使得可控硅SCR导通。B2初级绕组内有交流电流流过,同时可控硅两端压降变得很小,迫使张弛振荡器停止工作,当交流电压过零瞬间,可控硅被迫关断。张弛振荡器再次得电,电容C2又开始充电,这样周而复始不断重复上述过程。调节电位器RP可以改变电容C2的充电时间,也就是改变张弛振荡器振荡周期。自然也就改变了每次交流电压过零后张弛振荡器发出第一个触发脉冲的时刻。相应地改变了可控硅SCR的导通控制角,使加在B2初级绕组两端的电压发生变化。最终达到调节控制次级输出电流的目的。
器件的选择及测试
降压变压器B2选用的是废旧彩色电视发射机声末高功放电子管FU-720F的灯丝变压器。初级交流电压220V。次级交流电压4V。稳定输出电流可达80A。如果一时找不到诸如此类合适的低电压大电流变压器,也完全可以自制,首先找一个功率300W以上的220V交流电源变压器,拆除原次级绕组线圈。另用0,5平方厘米以上的铜质电缆线在变压器上绕6~10匝,确保输出电压约为4V即可。
单结晶体管选用BT33F,单向可控硅选用CR10AM,实际制作前还要检测一下好坏并分清引脚电极。对单结晶体管。首先判定发射极e,将指针式万用表电阻档置于RX1k档,用两表笔测得任意两个电极间的正、反向电阻均相等(约2~1OkΩ)时,这两个电极即为b1和b2,余下的一个电极为发射极e,接着区分第一基极b1与第二基极b2,将黑表笔接E极,用红表笔依次去接触另外两个电极,分别测得正向电阻值。由于管子构造上的原因,第二基极b2靠近PN结,所以发射极e与b2间的正向电阻应略小于e与b1间的正向电阻,范围均在几到十几kΩ。因此测得阻值较小时红表笔所接的电极即为b2。阻值较大时红表笔所接的则为b1。不过即使b1、b2弄颠倒了。正常情况下也不会损坏管子。只会影响输出脉;中的幅度,如果发现输出的脉冲幅度偏小时。只需将两个基极对调就可以了。
单向可控硅外形酷似大功率三极管。判别其阳极(a)、阴极(k)和控制极(g)三电极引脚时。要用指针式万用表R×10档。测量阻值与其余两脚
均不通(正反阻值达几百千欧以上)的则为A极。再测剩余两脚问阻值。阻值较小(约为几十或几百欧)时。黑表笔所接的为g极。另一脚为k极。如果测试结果与上述情况不符。说明元件已坏。
直流电流表A可以用易购的毫安表并接一段长导线代替。导线就相当于一个小阻值的分流电阻。具体长度要根据实际使用显示情况适当修剪后确定。散热风扇使用常见的直流12V电脑风扇,变压器B1次级取10V即可。电阻要选2W以上的,FU选250V、4A的保险丝。考虑次级输出的电流较大,焊把导线应采用紫铜芯线,并要有足够的截面,以保证在使用过程中不会因过载而发烫。
最后提请注意的是,电路组装完毕要安放到合适的金属外壳内,除保证良好通风外,整个电路要与外壳良好绝缘,同时外壳还要可靠接地。

