时间:2018-04-25 14:36
人气:
作者:admin
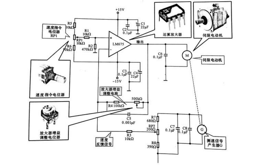
下图所示是一种采用功率运算放大器LM675制成的伺服电动机控制电路,电动机采用直流伺服电动机。从图可见,功率运算放大器LM675由15V供电,15V电压经RP1加到运算放大器LM675的同相输入端,LM675的输出电压加到伺服电动机的输入端。电动机上装有测速信号产生器,用于实时检测电动机的转速。实际上测速信号产生器是一种发电机,它输出的电压与转速成正比。测速信号产生器G输出的电压经分压电路后作为速度误差信号反馈到运算放大器的反相输入端。速度指令电位器RP1设定的电压值经R1.R2分压后加到运算放大器的同相输入端,相当于基准电压。

伺服电动机的控制原理图
伺服电动机用字母M表示伺服电动机,是驱动系统的动力之源。运算放大器:用电路名称表示,即LM675,是伺服控制电路中的放大器件,为伺服电动机提供驱动电流。
速度指令电位器RP1:在电路中设定运算放大器的基准电压,即速度设定。放大器增益调整电位器RP2:在电路中分别用于微调放大器的增益和速度反馈信号的大小。当电动机的负载发生变动时,反馈到运算放大器反相输入端的电压也会发生变化,即电
动机负载加重时,速度会降低,测速信号产生器的输出电压也会降低,使运算放大器反相输入端的电压降低,该电压与基准电压之差增加,运算放大器的输出电压增加。反之,当负载变小、电动机速度增加时,测速信号产生器的输出电压上升,加到运算放大器反相输入端的反馈电压增加,该电压与基准电压之差减小,运算放大器的输出电压下降,会使电动机的速度随之下降,从而使转速能自动稳定在设定值。
1、精度:实现了位置,速度和力矩的闭环控制;克服了步进电机失步的问题;
2、转速:高速性能好,一般额定转速能达到2000~3000转;
3、适应性:抗过载能力强,能承受三倍于额定转矩的负载,对有瞬间负载波动和要求快速起动的场合特别适用;
4、稳定:低速运行平稳,低速运行时不会产生类似于步进电机的步进运行现象。适用于有高速响应要求的场合;
5、及时性:电机加减速的动态相应时间短,一般在几十毫秒之内;
6、舒适性:发热和噪音明显降低。

每种型号伺服电机的规格项内均有额定转矩、最大转矩及伺服电机惯量等参数各参数与负载转矩及负载惯量间必定有相关联系存在,选用伺服电机的输出转矩应符合负载机构的运动条件要求,如加速度的快慢、机构的重量;机构的运动方式(水平、垂直旋转)等;运动条件与伺服电机输出功率无直接关系,但是一般伺服电机输出功率越高,相对输出转矩也会越高。
因此不但机构重量会影响伺服电机的选用,运动条件也会改变伺服电机的选用。惯量越大时,需要越大的加速及减速转矩,加速及减速时间越短时,也需要越大的伺服电机输出转矩。选用伺服电机规格时,依下列步骤进行。
(1)明确负载机构的运动条件要求,即加/减速的快慢、运动速度、机构的重量、机构的运动方式等。
(2)依据运行条件要求选用合适的负载惯量计算公式计算出机构的负载惯量。
(3)依据负载惯量与伺服电机惯量选出适当的假选定伺服电机规格。
(4)结合初选的伺服电机惯量与负载惯量,计算出加速转矩及减速转矩。
(5)依据负载重量、配置方式、摩擦系数、运行效效率计算出负载转矩。
(6)初选伺服电机的最大输出转矩必须大于加速转矩+负载转矩;如不符合条件,必须选用其他型号计算验证直至符符合要求。
(7)依据负载转矩、加速转矩、减速转矩及保持转矩计算出连续瞬时转矩。
(8)初选伺服电机的额定转矩必须大于连续瞬时转矩,如,如果不符合条件,必须选用其他型号计算验证直至符合要求。
(9)完成选定。
伺服电机选择的时候,首先一个要考虑的就是功率的选择。一般应注意以下两点:
1、如果电机功率选得过小。就会出现“小马拉大车”现象,造成电机长期过载,使其绝缘因发热而损坏,甚至电机被烧毁。
2、如果电机功率选得过大。就会出现“大马拉小车“现象,其输出机械功率不能得到充分利用,功率因数和效率都不高,不但对用户和电网不利。而且还会造成电能浪费。
也就是说,电机功率既不能太大,也不能太小,要正确选择电机的功率,必须经过以下计算或比较:
P=:F*V/100
(其中P是计算功率,单位是KW,F是所需拉力,单位是N,V是工作机线速度m/s)
此外。最常用的是采用类比法来选择电机的功率。所谓类比法,就是与类似生产机械所用电机的功率进行对比。
具体做法是:了解本单位或附近其他单位的类似生产机械使用多大功率的电机,然后选用相近功率的电机进行试车。试车的目的是验证所选电机与生产机械是否匹配。
验证的方法是:使电机带动生产机械运转,用钳形电流表测量电机的工作电流,将测得的电流与该电机铭牌上标出的额定电流进行对比。
如果电功机的实际工作电流与铭脾上标出的额定电流上下相差不大,则表明所选电机的功率合适。
如果电机的实际工作电流比铭牌上标出的额定电流低70%左右。则表明电机的功率选得过大,应调换功率较小的电机。
如果测得的电机工作电流比铭牌上标出的额定电流大40%以上。则表明电机的功率选得过小,应调换功率较大的电机。
实际上应该是考虑扭矩(转矩),电机功率和转矩计算公式。
即T=9550P/n
式中:
P一功率,kW;n一电机的额定转速,r/min;T一转矩,Nm。
电机的输出转矩一定要大于工作机械所需要的转矩,一般需要一个安全系数。
机械功率公式:P=T*N/97500
P:功率单位W;T:转矩,单位克/cm;N:转速,单位r/min。
1、有些系统如传送装置,升降装置等要求伺服电机能尽快停车,而在故障、急停、电源断电时伺服器没有再生制动,无法对电机减速。同时系统的机械惯量又较大,这时对动态制动器的要依据负载的轻重、电机的工作速度等进行选择。
2、有些系统要维持机械装置的静止位置,需电机提供较大的输出转矩,且停止的时间较长。如果使用伺服的自锁功能,往往会造成电机过热或放大器过载,这种情况就要选择带电磁制动的电机。
3、有的伺服驱动器有内置的再生制动单元,但当再生制动较频繁时,可能引起直流母线电压过高,这时需另配再生制动电阻。再生制动电阻是否需要另配,配多大,可参照相应样本的使用说明来配。
4、如果选择了带电磁制动器的伺服电机,电机的转动惯量会增大,计算转矩时要进行考虑。