时间:2017-11-29 14:04
人气:
作者:admin
工艺要求:近千米的距离非均匀分布N多分站,每个分站就地控制一台电机正反转。控制室需要监控联网的所有分站设备。
用CN之间PPI联网,软件自带的PPI向导组态很是方便,整个网络基于RS485接口传输。现在SMART自带的DB9口不支持PPI联网通讯,支持以太网口的GET/PUT通讯,下来一起完成GET/PUT通讯联机过程。
2台SR30,一台做主机(192.168.2.200),一台做从机(192.168.2.201)。
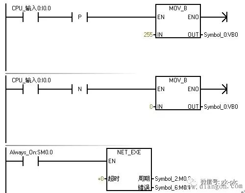
主机中程序编写如下:

从机中程序编写如下:

主机中利用向导组态GET/PUT网络过程:

打开向导
1.进入向导
2.点击添加,操作项目树下添加一个名称,与默认名称共2个分别组态成PUT/GET
3.双击可以修改名称以及添加注释
4.完成后自动出现组态的数量,上图为2个

2个操作——Put、Get的具体组态步骤:
双击组态Put界面,相当于将主站VB0映射到分站QB0(写一个字节的数据)

双击或者“下一页”组态Get界面,相当于将分站VB0映射到主站QB0(读一个字节的数据)

继续点击“下一页”,出现“存储器分配”界面。表明刚刚组态的数据交换占用主站plc的43个字节(VB43~VB85)
继续点击“下一页”,出现“组件”界面。刚刚的组态生成一个逻辑控制块、一个符号表、一个数据块。

主机检测到自己I0.0上升沿,将255 MOV到VB0(即就是VB0的8个位都为1),而组态的联机Put指令将主站VB0映射到了分站QB0,那么此时分机(192.168.2.201)Q0.0~Q0.7整个QB0全部都有输出;同理,主机检测到自己I0.0下降沿,将0 MOV到VB0(即就是VB0的8个位都为0),此时分机(192.168.2.201)Q0.0~Q0.7整个QB0全部没有输出。
简单点说,就是用主机I0.0点控制从机QB0一个字节的输出;用从机I0.0点控制主机QB0一个字节的输出。
到底是不是这样子?下载程序后看看运行情况。

连接网线,将主控程序下载进主机PLC,上图右侧为主机(192.168.2.200)。监控时可以发现Rx/Tx指示灯亮(上图右侧PLC上橘黄色灯光)。
监控主机程序截图。

将分控程序下载进分站PLC,如上图将2台PLC网口用网线连接起来,红色按键按下锁定(接于主机I0.0位),此时检测到主机I0.0上升沿,分机PLC的Q0.0~Q0.7全部输出(上图左边PLC下端一排绿灯)

绿色自复位按键按下不放(接于从机I0.0位),此时检测到从机I0.0上升沿,主机PLC的Q0.0~Q0.7全部输出(上图右边PLC下端一排绿灯)
OK!在STEP 7-MicroWIN SMART V2.0环境下采用Get/Put向导完成PLC之间Get/Put以太网通讯就是这样简单。