全球最实用的IT互联网信息网站!

AI人工智能P2P分享&下载搜索网页发布信息网站地图

当前位置:诺佳网 > 电子/半导体 > 工业控制 >

PLC控制步进电机实例,实现机构原点回归、相对

时间:2017-11-13 06:01

人气:

作者:admin

标签: plc  伺服电机 

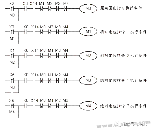
导读:由PLC与伺服电机组成一个系统,通过PLC控制伺服电机,实现机构的原点回归、相对定位和绝对定位功能...

本文转自网络,版权归原作者,如果您觉得不好,请留言联系我们删除!


温馨提示:以上内容整理于网络,仅供参考,如果对您有帮助,留下您的阅读感言吧!
相关阅读
本类排行
相关标签
本类推荐

CPU | 内存 | 硬盘 | 显卡 | 显示器 | 主板 | 电源 | 键鼠 | 网站地图

Copyright © 2025-2035 诺佳网 版权所有 备案号:赣ICP备2025066733号
本站资料均来源互联网收集整理,作品版权归作者所有,如果侵犯了您的版权,请跟我们联系。

关注微信