时间:2017-04-26 14:10
人气:
作者:admin
合著者Miro Oljaca与Tattiana Davenport
固态继电器(SSR)是用于负荷通/断控制的半导体型装置。通常用于SSR的半导体包括两种类型的功率晶体管与两种类型的晶闸管。功率晶体管包括双极结型晶体管(BJT)与金属氧化物半导体场效应晶体管(MOSFET)。晶闸管包括硅控整流器(SCR)与三极管交流开关 (TRIAC)。
用一个很小的外部电压或电流控制这些半导体。因此,半导体可以利用低输入功率控制高输出功率型负荷。负荷电流可以是交流(AC)或直流(DC),这决定了用于执行切换功能的半导体类型。除负荷控制外,可取决于具体应用将SSR绝缘或半绝缘。
相比机电继电器(EMR),SSR不具有可能磨损并限制末端设备使用寿命的机械触点。可以利用SSR的一些末端设备包括诸如暖通空调(HVAC)系统控制、恒温器、工厂自动化可编程逻辑控制器(PLC)与测试测量设备。
控制交流负荷
晶闸管与功率MOSFET通常控制交流负荷。晶闸管是一个闭锁装置,在栅极接收到电流脉冲时开始导电并将持续导电,直到电流降为零。晶闸管系列包括SCR和TRIAC。SCR是一个单向半可控开关,在负荷电流降为零时断开。
由于SCR的单向功能,用一个配置有两个反并联SCR的TRIAC控制交流电流,如图1所示。TRIAC将使正负电流实现接通可控性。电流降为零的延迟时间最长为半个周期,在栅控信号消除与电流降为零之间。这在无需控制断开时间时并非理想状态。例如,当今的智能恒温器包括更多功能,需要更高功率。恒温器可通过HVAC电源自供电,而非消耗来自恒温器电池的额外功率。此方案仅在接通与断开时间受控时可行。

图1:带一个交流负荷的TRIAC SSR
此问题的解决方案是功率MOSFET。功率MOSFET为双向性,但仅在一个方向完全可控。通过采用两个串联的MOSFET,如图2所示的配置方案,可完全控制交流电流以及MOSFET的接通与断开时间。利用任一个MOSFET的体二极管,正负电流均可在接通时间内流动。图3a所示为电流如何流经MOSFET及其相应的体二极管。
在断开期间,两个MOSFET的体二极端均会阻止电流流动。顶部体二级管针对正电压施加反向偏压,底部体二极管针对负电压施加反向偏压,如图3b所示。栅极驱动电路的输入电容与电流驱动能力决定MOSFET的接通与断开时间。

图2:带一个交流负荷的MOSFET SSR

图 3:电流在接通时间 (a) 流经MOSFET SSR;断开时间 (b)
由于低导通电阻与广域电流/电压能力,并得益于各种成套选项,包括经业内认可且测量精度可达1.53 mm x 0.77 mm的LGA装置,你可轻松借助TI的MOSFET强化你的设计,而无需在性能上妥协。例如,100V NexFET™ CSD19537Q3 采用3.3-mm x 3.3-mm SON封装的N通道功率MOSFET可以控制建筑物内HVAC系统的交流负荷。
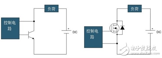
控制直流负荷
功率BJT或MOSFET通常控制直流负荷。功率BJT为单向且完全可控装置,功率MOSFET则为双向性但仅在一个方向可控,如前文I中所述。由于直流电流为单极性,仅需要一个BJT或MOSFET,如图4所示。这两个装置均需要一个恒定的控制信号以保持在接通状态。SCR与TRIAC不适合此类应用,因为直流负荷的电流不会变为零并使这两种装置自然断开。直流负荷的一个示例是家用电器或工业系统内的直流电机。

图4:带一个功率BJT (a)或功率MOSFET (b)的直流负荷SSR
绝缘
SSR用于需要高压或多负荷控制的应用情况。将两个或更多负荷整合至一个系统时必须进行绝缘。此类情况下,即使是在低压系统内,也应务必借助绝缘措施保持接地分离。用于SSR的两种典型的绝缘方法是变压器耦合与光绝缘器耦合。
在变压器耦合中,施加至变压器一次侧与二次侧的控制信号触发功率开关。变压器的益处是功率可随着传送至二次则电路的信号转换。
在光绝缘器耦合中,光敏半导体感测由诸如发光二极管(LED)等光源或红外线源施加的控制信号。光敏半导体发出的信号触发功率开关。此方法不涉及控制输入与负荷之间的电气连接,可确保电气绝缘。缺点是你必须向不包括光耦可控硅的二极侧电路提供一个独立电源。
下一篇:蓝牙低功耗的工业应用