时间:2010-04-01 15:06
人气:
作者:admin
移相触发芯片TCA785在磁粉探伤机周向电流控制中的应用
0 概述
磁粉探伤机由于其结构相对简单、检测速度快、成本低、对环境污染较小等特点,已广泛应用于航空、机械、汽车、内燃机、铁道、船泊等部门。由于某些车轮轮对荧光磁粉探伤机的退磁不稳定,故需要对周向电流电路控制系统中的可控硅调压方案进行改进。目前,在生产中使用的磁粉探伤设备中,周向电流多采用2只可控硅反向并联组成调压电路。而本文则给出了采用TCA785移相触发器对可控硅实现调压的方法。
1 可控硅调压原理和触发方式
可控硅具有体积小、重量轻、耐压高、价格低廉、控制灵敏和使用寿命长等优点,它使半导体器件的应用从弱电领域进入强电领域,而且广泛应用于整流、逆变和调压等大功率电子电路中。可控硅是一种有源开关器件,平时它保持在非导通状态,直到一个较小的控制信号对其触发(或称“点火”)使其导通,而且一旦导通后,即使撤离触发信号,它也保持导通,而要使其关断,可在其阳极与阴极间加上反向电压或将流过可控硅二极管的电流减少到某一个阀值以下。磁粉探伤机的磁化电路绝大多采用可控硅调压方式来控制周向磁化电流。
1.1 可控硅调压原理
可控硅导通和关断的条件是:当阳极电位高于阴极电位且控制极有足够的正向电压和电流时,即可实现从关断到导通;而阳极电位高于阴极电位且阳极电流大于维持电流时,可维持可控硅的导通;阳极电位低于阴极电位或阳极电流小于维持电流时,可控硅便从导通状态变为关断。
产生触发脉冲是可控硅导通的必要条件之一,其质量将直接对可控硅的工作情况和性能造成影响。因此,产生触发信号的触发电路的可靠性直接关系到可控硅调压装置的质量。
1.2 可控硅的触发方式
用可控硅实现交流调压通常有两种触发方式,即过零触发方式和移相触发方式。
过零触发是在电源电压零点附近触发晶闸管导通,并通过改变设定周期内晶闸管导通的周波数来实现交流调压。可控硅定周期过零触发工作波形如图1所示。图1中,Tc为控制信号的周期,tl和t2分别为可控硅的通、断时间,且Tc=t1+t2。该电路是通过改变可控硅的通断时间,即改变通断的周波数来实现电压调节。通常控制电路先把负载与输入电压U在周期Tc时间接通t1秒(通n个周波),然后再断开t2秒(断m个周波),即通过改变通断时间来调节负载的输出电压。
移相触发是通过改变导通角来实现调压。图2所示就是触发脉冲的移相触发角分别为45°、90°和135°时的导通情况,由图2可知,负载两端的电压是随移相触发角的变化而变化的。
移相触发在可控硅的每个正或负周期中都有保持通断的部分,即输出连续可调,故能适应各种负载,但在控制过程中,会对电网产生电磁干扰。根据负载性质、使用条件和周围环境,本设计选择移相触发作为可控硅的触发控制方式。
2 可控硅移相触发器电路的设计
随着集成电路制作技术的提高,集成触发器克服了分立元件触发器的缺点,因而得到广泛的应用。本文采用集成触发电路TCA785来改造现有设备,以提高设备性能。
2.1 TCA785移相触发器简介
TCA785移相触发器属单片移相触发器,为双列直插式16脚大规模集成电路,与其它芯片相比,TCA785具有输出脉冲整齐度好、移相范围宽、输出脉冲宽且可人为调节等优点,所以适用范围更为广泛。
2.2 TCA785的工作原理
TCA785的原理如图3所示,其中脚11接移相控制电平Vn,脚6接调制信号,脚5接同步信号,脚12通过电容接地,脚9和10分别接锯齿波斜率电阻和电容,脚15和14为脉冲输出端Q1和Q2。
同步电压VSYNC经电阻R5到零点鉴相器ZD,当ZD检测出其过零点后,可送同步寄存器SR寄存,并由SR控制锯齿波发生器RG,RG的电容C10由电阻R9决定的恒流源SC充电,当电容C10的锯齿波电压V10大于移相控制电压V11时,便产生一个脉冲信号到输出逻辑单元,并在引脚14(Q1)、引脚15(Q2)产生触发脉冲。可以看出:触发脉冲的移相受移相控制电压V11大小的控制,触发脉冲Q1、Q2可在0°~180°范围内移相,且管脚14、15输出脉冲相位差180°。
TCA785的主要引脚波形如图4所示。其中5脚为外界同步信号端,用于检测交流电压过零点。10脚为片内产生的同步锯齿波,其斜坡最大及最小值由9、10两脚的外界电阻与电容决定。通过与11脚的控制电压相比较,可在15和14脚输出同步的脉冲信号,因此,改变11脚的控制电压,就可以实现移相控制。脉冲的宽度则由12脚的外接电容值决定,当选择双窄脉冲的驱动方式时,12脚应接150pF电容。实际上,有几十个微秒的脉冲宽度即可使晶闸管正常导通。
2.3 可控硅移相触发电路的设计
本控制系统的控制对象为CJW-4000型车轮轮对磁粉探伤机,它由电源控制系统、进/出轮系统、喷淋磁化系统、荧光灯系统、磁选液喷淋回收系统以及暗室等组成。设备控制电路采用可编程控制器PLC集中控制。
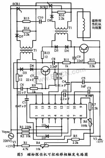
车轮轮对荧光磁粉探伤机的可控硅移相触发电路如图5所示。该电路应用TCA785输出的Q1和02 (即14、15脚的输出)脉冲分别在交流电源的正负半周来直接触发晶闸管,移相控制电压U11来自外接的直流电源V1(此处用+15 V),在其有效范围内(0.2 V~V1-2 V)内连续变化时,脉冲输出Q1和Q2的相位即可在0°~180°范围内移相。
由于从同步变压器过来的信号都是正弦信号,而且TCA785是利用检测过零的原理来实现同步的,因此,如果正弦波的幅值过小,那么就不能提供清晰的过零点,同时电磁干扰也可能导致过零点检测错误,但是,正弦波的幅值过大又会超过芯片的同步电压输入范围,所以应将同步信号整形成方波。如图5中脚1(接地)和脚5之间就是利用反并限幅二极管(管压降为1 V左右)来将正弦波变为方波。引脚5外接220 kΩ的电阻后,可直接接220 V AC的同步电压信号,以用于检测交流电压的过零点,同时对地端接两个正、反向并联的限幅二极管,以起保护作用。
引脚12是输出脉冲Q1和Q2的脉宽控制端。其应用范围为150~4700 pF。
引脚6是脉冲信号禁止端。可通过阻值10 kΩ的电阻R2接+15 V电源。当该端电压小于2.5 V时,输出脉冲被封锁;而当该端电压大于4 V时,封锁功能不起作用。因此,该脚可作为主电路的可控硅过流、过热保护使用。
10脚为芯片产生的同步锯齿波的斜率最大及最小值由9、10两脚的外接电阻和电容决定,然后通过与11脚的控制电压相比较,便可在15和14脚输出同步脉冲,以改变11脚的控制电压,从而实现移相控制。11脚可通过电容接+15 V电源。
3 TCA785应用中应注意的问题
TCA785移相触发器采用的是负逻辑工作方式,即控制电压增加,输出脉冲的控制角增大,可控硅的导通角减小。这点在应用中应该注意。
另外,TCA785的脚1和脚5之间一般利用反并限幅二极管将脚5外接的220 V交流电变成方波,从而给TCA785提供清晰的过零点信号。
若把该触发电路用于周向电流充退磁,应在可控硅输出的交流电流后加整流桥,以将该电流变为直流,再与磁粉探伤机周向线圈连接。
4 结束语
本文以TCA785为核心的可控硅移相触发电路,可对车轮轮对荧光磁粉探伤机周向磁场的充退磁实现有效控制,这样,不仅可使充磁能够通过吸引荧光磁粉有效的检测出车轮是否有裂纹,还能把检测完毕的轮对磁场降到标准以内,从而提高产品质量。该电路设计相对简单、可靠性好,并可有效地保障探伤机的检测质量。
上一篇:小型工业机器人的设计状况与前景