时间:2006-04-17 23:26
人气:
作者:admin
Hi-Fi界有一句至理名言,就是“简洁至上”。这就是说,假如能用一个元件或器件做成的电路,就尽量不用两个。电子电路中常用的电子元件有电阻、电容、电感等,常用的电子器件有二极管、三极管及集成电路等。电阻、电容都属于线性元件,在放大电路中可以认为不会因它们而产生非线性失真。但是,目前用于放大的电子器件,不论是电子管、晶体管,还是集成电路,统统都是非线性器件,它们是放大电路中产生非线性失真的根源。因此,在放大电路中应尽量少用管子。要做到这一点也并非容易,所以通常所见到的放大电路都比较复杂。要想“简洁”,必须解决两个问题:一是放大倍数要足够大,至少应该在接CD机时能够达到额定的输出功率;二是非线性失真要尽量小些,在不加负反馈或只加少量的负反馈时,谐波失真系数能够达到Hi-Fi要求。
功率放大器的输出电路方式,可按有无输出变压器分为两类。无输出变压器的功放电路为了使扬声器中无直流电流通过,必须采用电容耦合(OTL电路)或者正负两套电源(OCL电路)。本文介绍的晶体管甲类音频放大器选用变压器输出的单管放大方式,每声道只用两只管子,而若采用互补推挽电路,则至少要用四五只管子。由于所用的输出变压器初级阻抗只有几十欧姆,所以绕制起来很容易,性能也很容易达到要求。采用变压器输出的一个突出优点就是可以避免烧扬声器。另外,变压器次级线圈极小的直流电阻,会改善扬声器的阻尼,使瞬态失真减小。
电路结构与特点
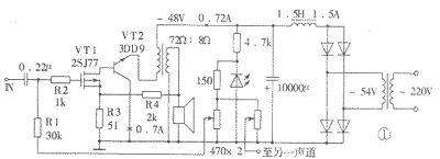
该晶体管甲类音频功率放大器电路及电源电路如图1所示。这一功放电路具有高达15W的有效值输出功率,它只用两只晶体管,并把它们直接相连,复合成一只高跨导的功率场效应晶体管。这是笔者受到绝缘栅双极型晶体管(IGBT)的启发偶尔想到的。IGBT是一种新型半导体功率器件,已成功地应用于高频开关电源中,近几年在高保真声频功率放大器中也常见到它的踪影。它兼有双极型晶体管(即普通PNP、NPN晶体管)和单极型晶体管(即场效应管)两者的优点,但没有两者各自的缺点,所以应用前景非常广阔。普通晶体管的饱和压降小,但开关速度慢,而且是正温度系数。场效应管不需要输入电流,开关速度快,具有负的温度系数,但是导通电阻较大。IGBT的等效电路如图2所示,图中(a)示出了由P沟道场效应管和NPN型晶体管复合而成的IGBT等效电路,(b)示出了由N沟道场效应管和PNP型晶体管复合而成的IGBT等效电路。由于目前的IGBT主要设计目的是用于开关电路而不是线性放大电路,所以其输出特性曲线的线性不太好。笔者采用了一只性能优良的日立名管2SJ77与一只国产大功率晶体管3DD9按IGBT结构复合成输出管。2SJ77(互补管为2SK214)是专门设计用于线性放大的中功率MOSFET,在高保真功率放大器中常用作推动管,口碑颇好。其跨导高达40mA/V(或40mS),输入电容CIS为90pF,还不到大功率场效应管2SJ49(2SK134)输入电容的六分之一。


这种复合方式有以下显著优点:(1)具有极高的跨导,可产生足够的电压增益。2SJ77的跨导为40mA/V。因为VT1的漏极直接接到了VT2的基极,所以VT2的发射极电流就是VT1漏极电流的(β+1)倍。如果VT2的电流放大系数β为50,则这只复合管的跨导就是2000mS。这就是说,场效应管VT1的跨导被VT2放大了大约β倍。在图1所示电路中3DD9的β选为40。当R3短路、R4开路时的开环电压放大倍数为60。负载为8Ω时最大输出功率为15W,可计算出所需输入电压的有效值约为0.18V。当R3=51Ω,R4开路时的电压放大倍数约为30,这就是说,R3产生了-6dB的负反馈。当R3=51Ω,R4=2kΩ时的总电压放大倍数为15,总负反馈量为-12dB。其中R3产生的反馈为电流串联负反馈,R4产生的反馈为电压串联负反馈,各为-6dB。(2)VT1对于VT2来说为电流驱动,VT2的基极电流就是VT1的漏极电流,因此可避免双极型晶体管VT2产生奇次谐波失真。场效应管的栅源电压UGS与其漏极电流ID为平方关系,虽然不是线性关系,但理论上只会产生二次谐波失真。而双极型晶体管的基射电压UBE与其集电极电流IC为指数关系,如果采用电压源激励,就会同时产生奇次和偶次谐波失真。但是如果采用电流驱动,则集电极电流IC与基射电压UBE无关,就可避免奇次谐波失真的产生。该功率放大器的音色醇厚而温暖,颇有胆机的味道,其原因可能就在于此。(3)复合管的输出管VT2的集电极直接接地,因此与散热器之间不必加绝缘垫,有利于减小热阻,这对于产生热量较大的甲类功放更显得必要。实际安装时,应将2SJ77靠近3DD9,目的是产生热耦合,利用MOS型场效应管的负温度系数改善整个放大电路的温度特性。如果不加负反馈,则2SJ77也可以不加绝缘垫,因为它的源极(即中间的管脚)正好为外壳。(4)这种复合管比目前IGBT管线性好,并且价格低。
该功放大器电路的偏置电路利用发光二极管作为偏压稳定,在电源电压发生波动时,可保持静态电流基本不变。
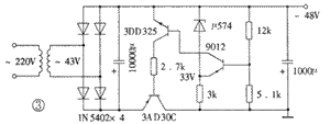
电源电路采用扼流圈输入式倒L型滤波电路,输出直流电压约为电源变器次级电压有效值的0.9倍。滤波电感器要求电感量大于1H,电流大于1.5A。如果感到扼流圈不便于自制与安装,也可以采用图3所示的稳压电源供电。因为单端放大电路对电源纹波没有抑制作用,所以如果不用扼流圈或稳压电源而仅靠电容滤波,则即使电容用到20000μF时,也仍有几十毫伏的交流声。

图1所示电路中的VT1与VT2,如改用MJ29585与2SK214,则输出功率为10W。需注意的是复合后管子属于N沟道的IGBT,故电源与电路中有极性的元器件与组件的极性都要反过来。
安装、调试与技术指标
1.元器件的选择 输出管VT2选用国产的3DD9(F-3型金属封装),也可使用2SC2922等大功率管,但要求左右声道两只管尽量做到特性一致。最好用晶体管特性图示仪测试,挑选线性较好(即曲线间隔均匀)的管子,但应该注意测试条件要尽量接近实际工作状态。正宗的进口管线性较好,一致性也较佳。而国产管的离散性较大,需要耐心挑选。还要特别注意该晶体管基极开路时的集射极间最高反向击穿电压,这一电压应大于电源电压的三倍以上(即不低于160V),并要留有一定的裕量。否则当扬声器开路时,输出变压器产生的感应电压容易将管子击穿。
当VT2的电流放大系数为40,集电极静态电流为0.7A时,基极电流约为17.5mA,它等于VT1的漏极电流。为了使VT1的静态工作电流不致于太小而进入非线性区,VT2的电流放大系数就不能太大。例如,若选VT2的电流放大系数为100,则VT1的漏极电流仅为7mA就可以使VT2的集电极电流达到0.7A。常见进口大功率管(如三肯的2SC2922,东芝的2SC3281等)的β值一般都在90以上,故VT2选用国产的3DD9。国产的3DF10C采用F-4型金属封装,也很不错。
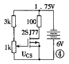
推动管VT1选用2SJ77,也需要在接近实际工作状态的条件下进行挑选配对。2SJ77的挑选配对工作可采用图4所示的电路来进行。,图中6V电源可采用4节1号干电池。调节1kΩ电位器使100Ω电阻上的电压为1.75V,此时漏极电流即为17.5mA。再用数字万用表测量并记录此时栅极对源极的直流电压UGS,挑选两只UGS相近的管子即可。如果要测量2SK214,则别忘了把电源极性反过来。MOS型场效应管比较娇气,所以用晶体管特性图示仪测试时,要特别谨慎,以免接地不良将管子击穿损坏。

电源变压器的功率容量应不小于150VA,次级额定电流不应低于2A。
输出变压器的制作工艺比胆机要求简单得多。要求初级阻抗为72Ω,如果次级负载阻抗为8Ω,则初次级的匝数比为3∶1。该功率放大器所用输出变压器是在定州飞达电子厂定做的,也可以参照有关资料自己制作。
稳压电源中的调整管采用了国产锗晶体管3AD30C,要求其电流放大系数不低于70。稳压电路虽然为集电极输出电路,但由于锗管的穿透电流比较大,故可不必另外设置启动电路。调整管的集电极也可以直接接地。稳压二极管采用μ574,是彩电中专门用于稳定高频头调谐电压的集成电路,效果很好。同时还要调整取样电阻,使输出电压为+38V,电源变压器的次级电压也应降为43V左右。
2.安装与调试 输出管VT2在工作时会产生较大的热量,所以应加上足够面积的散热器,并在两者的接触面上涂上导热硅脂。因为该放大电路非常简单,所以采用搭棚方式焊接,找三只具有4个焊片的接线架就够用。要将每个声道的两只管子装在同一块散热器上,并且尽量靠近。防自激电阻R2(1kΩ)靠近栅极一端的引线应尽量短一些。为了保证在焊接时MOS型场效应管不至于损坏,可先用细保险丝将其三个电极绕接在一起,等整个电路都焊接完毕后再拆开。尽管这样,还是要注意电烙铁的金属外壳接地是否良好。最为保险的方法是拔掉电烙铁的电源插头,利用余热进行焊接。
整机的调整工作非常简单,只要在输出变压器的初级回路中串入一个1A的直流电流表,再调整相应的可调电阻,使两管总电流大约为720mA即可。也可以串上一个0.1~0.3Ω的取样电阻,测出其两端电压后再换算出电流值。
3.主要技术指标 该音频功率放大器的主要技术指标如下:频率响应为25Hz~45kHz(-1dB),12Hz~66kHz(-3dB);最大输出功率为15W(RMS);灵敏度为0.73V(RMS);残留噪声(采用稳电源时)为0.32mV;最高效率(正弦波)为43%。