时间:2009-10-21 18:32
人气:
作者:admin
一种GPS/Glonass接收器IC
一、 引 言
随着GPS通信技术的发展,新型GPS接收器不断涌现,其中抗阻塞特性是衡量接收器性能的主要指标。本文介绍一种具有良好抗阻塞特性的GPS接收器IC MAX2740。
二、 芯片简介
如图 1所示,MAX2740接收IC将1.57542GHz的GPS/Glonass输入信号下变频至135.42MHz的第一中频。信号进入片内低噪声放大器(LAN)之前首先进行外部滤波,以便抑制镜频。集成化的LAN具有2.2dB(50Ω源阻抗)的典型噪声系数。MAX2740的一个关键优点在于它能提供足够的低噪声射频增益,以弥补因声表面波(SAW)滤波器的高选择性所造成的严重的信号损失而不牺牲接收机灵敏度。典型为-30dB的高输入IP3,再加上第一中频SAW所提供的高选择性,使其具有优异的抗干扰能力。第二级下变换器将信号混频至最终的15.42MHz中频。然后被送入一个增益控制范围达50dB的AGC放大器,总的接收器增益大于100dB。

图 1 MAX2740功能结构
MAX2740输出为差分方式,使后续的三重自适应数字化具有很高的接收灵敏度和抑制带内干扰信号的能力。
集成化的频率合成器从20MHz外部基准产生两级下变频所需要的本振信号。外接电感或陶瓷谐振器组成的VCO谐振网络具有极低的相位噪声,使本振抖动降至最小。这使MAX2740对于采用载波相位技术、要求亚厘米精度的产品如高精度遥测来说也非常理想。其主要特点如下:
(1) 6种频率输出:1MHz、100kHz、40kHz、10kHz、4kHz、1kHz;
(2) 3个UART,带有一个可设置的4/16字节FIFO接口;
(3) 32位内部数据总线;
(4) 16位外部处理器数据总线;
(5) 8位A/D接口能力;
(6) 8位D/A接口能力;
(7) 可编程通用I/O;
(8) 支持Intel、Motorola及Strong-ARM处理器;
(9) 自适应多径抑制,降低多径误差90%以上;
(10) 嵌入式实时时钟;
(11) 嵌入式32位ARM RISC处理器(12MIPS)工作于20MHz外部时钟;
(12) 32字节片内RAM。
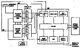
三、 接收器配置
MAX2740典型的接收器配置如图 2所示。

图 2 GPS/Glonass接收器配置
其主要特点如下:
1.L1波段,C/A码(SPS),12通道连续跟踪接收器含12路相关器;
2.1Hz更新速率;
3.精度:
(1) 位置:15m CEP(50%),无SA;
100m CEP(50%),有SA。
(2) 速度:1m/s,有SA;
0.15m/s,无SA。
(3) 时间:300ns;
4.RTCM兼容的DGPS输入;
5.DGPS(差分定位)精度:
(1) 位置:1m CEP(50%)
(2) 速度:0.03m/s
6.目标捕获(90%)
(1) 概略星历开启时间:<60s
(2) 卫星星历开启时间:30s
7.信号丢失后重新捕获时间最多1s(最长间隔60s);
8.动态特性:
(1) 高度:最高50000m;
(2) 速度:最快550m/s;
(3) 加速度:最大9g;
(4) 振动:最大4g/s。
四、 抗阻塞特性
将图 2所示的接收器直接连接至RF端口的无源锥形天线构成一个接收系统,其抗阻塞特性如图 3所示。可以看出,最大可超过90dB。

图 3 抗阻塞特性
以上介绍了一种具有良好抗阻塞特性的GPS/Glonass接收器IC。随着通信技术的不断发展,相信更先进的GPS接收器必将不断涌现 。
上一篇:超高性能微波天线馈源系统的设计