全球最实用的IT互联网信息网站!
AI人工智能P2P分享&下载搜索网页发布信息网站地图
附合导线坐标计算(附计算表)
阅读全文2008-06-21
德国Sypro Optic公开超小型LED投影仪性能指标
锂离子充电电池吹响车载用途进军号
日本泰克推出手提式实时频谱分析仪
电子式电度表工作原理及原理图
阅读全文2008-06-18
电子电度表功率表工作原理及窃电
机械电度表工作原理图
感应系电度表的结构示意图原理图
数字电子技术精品课件免费ppt
阅读全文2008-05-27
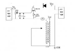
DH4-20电路原理图与测试
阅读全文2008-05-12
替代水浸泡水法,气密性检测仪成产品防
高温热重分析仪是什么
示波器怎么看峰峰值呢?
输出过冲原因及改善措施
CPU | 内存 | 硬盘 | 显卡 | 显示器 | 主板 | 电源 | 键鼠 | 网站地图
Copyright © 2025-2035 诺佳网 版权所有 备案号:赣ICP备2025066733号 本站资料均来源互联网收集整理,作品版权归作者所有,如果侵犯了您的版权,请跟我们联系。