全球最实用的IT互联网站!
人工智能P2P分享搜索全网发布信息网站地图标签大全
罗德与施瓦茨:自定义EMC测试系统,使测试流程
阅读全文2022-08-26
NV080D语音芯片在甲醛检测仪上的应用
直流电机测试如何测试方案分享
磐石测控:深圳拉力试验机出现测试失误怎么处
一种高压直流电源的原理与原理图
交流恒流源电源作用和电路设计
参考解决方案:测试和测量配置的新方法
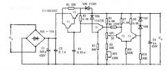
构建一个基于555定时器的简单ESR测量装置
阅读全文2022-08-25
激光位移传感器丨锂电池生产(叠片\卷绕)隔膜
自动光学影像测量仪的使用方法
替代水浸泡水法,气密性检测仪成产品防
高温热重分析仪是什么
示波器怎么看峰峰值呢?
输出过冲原因及改善措施
CPU | 内存 | 硬盘 | 显卡 | 显示器 | 主板 | 电源 | 键鼠 | 网站地图
Copyright © 2025-2035 诺佳网 版权所有 备案号:赣ICP备2025066733号 本站资料均来源互联网收集整理,作品版权归作者所有,如果侵犯了您的版权,请跟我们联系。