时间:2024-05-17 09:57
人气:
作者:admin

11.1实验内容
通过本实验主要学习以下内容:
11.2实验原理
11.2.1SPI简介
SPI(Serial Peripheral interface),顾名思义是串行外设接口,和UART不同的是,SPI是同步通讯接口,所以带有时钟线,而UART是异步通讯接口,不需要时钟线。
SPI通常使用4根线,分别为SCK、MOSI、MISO、NSS(CS):
SPI默认为全双工工作,在这种工作模式下,主机通过MOSI线发送数据的同时,也在MISO线上接受数据,简单来说就是主机和从机之间进行数据交换。
SPI是一个可以实现一主多从的通讯接口,从机的片选由主机NSS脚来控制:

每个通讯时刻,只有一个从机NSS被主机选中,选中方式为主机拉低响应的NSS(CS)脚。
SPI的数据线只有一条(虽然有MOSI和MISO,但实际上每个CLK主机都只能发送和接受一个bit),所以称之为单线SPI。从SPI衍生出来的还有4线制SPI(QSPI)和8线制SPI(OSPI)以及其他多线制SPI,这个我们后面具体再聊。
11.2.2GD32F470 SPI简介
GD32F470的主要特性如下:
◼具有全双工和单工模式的主从操作;
◼ 16位宽度,独立的发送和接收缓冲区;
◼ 8位或16位数据帧格式;
◼低位在前或高位在前的数据位顺序;
◼软件和硬件NSS管理;
◼硬件CRC计算、发送和校验;
◼发送和接收支持DMA模式;
◼支持SPI TI模式;
◼支持SPI NSS脉冲模式
◼支持SPI四线功能的主机模式(仅在SPI0中)
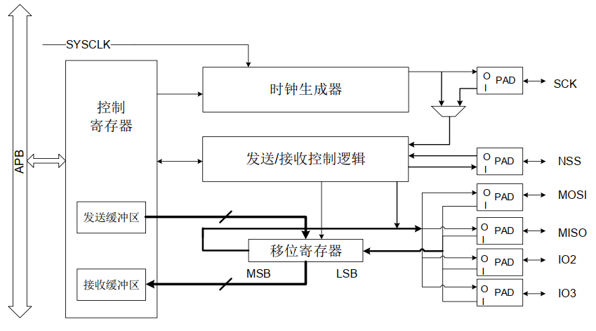
以下为GD32F470 SPI的框图:

我们可以看到GD32F470有一个发送缓冲区和一个接受缓冲区这两个缓冲区都对应的是SPI_DATA寄存器,向SPI_DATA寄存器写数据将会把数据存入发送缓冲区,从SPI_DATA读数据,将从接受缓冲区获得数据。GD32F470还有一个移位寄存器,当主机发送缓冲区被写入数据时,数据将立刻转移到移位寄存器,移位寄存器通过MOSI信号线将字节传送给从机,从机也将自己的移位寄存器中的内容通过MISO信号线返回给主机。这样,两个移位寄存器中的内容就被交换。外设的写操作和读操作是同步完成的。如果只进行写操作,主机只需忽略接收到的字节;反之,若主机要读取从机的一个字节,就必须发送一个空字节来引发从机的传输。
SPI数据bit在CLK的有效边沿被锁存,而有效边沿是可以选择的,分别为:
通过SPI_CTL0寄存器中的CKPL位和CKPH位来设置有效锁存沿。其中CKPL位决定了空闲状态时SCK的电平,CKPH位决定了第一个或第二个时钟跳变沿为有效采样边沿。SPI_CTL0中的LF位可以配置数据顺序, 当LF=1时,SPI先发送LSB位,当LF=0时,则先发送MSB位。SPI_CTL0中的FF16位配置数据长度, 当FF16=1时,数据长度为16位,否则为8位。下图为SPI的时序图:

4线SPI(QSPI)的时序图如下(CKPL=1, CKPH=1, LF=0) ,我们可以看到QSPI是通过MOSI、MISO、IO2、IO3来进行数据收或发,所以QSPI是工作在半双工模式:

这里再介绍下SPI的NSS(片选)功能。NSS电平由主机来控制,主机将需要操作的从机NSS拉低,从而使该从机在总线上生效。
主机控制NSS的方式有两种——硬件方式和软件方式。主机硬件NSS模式下,NSS脚只能选择特定IO口(具体见datasheet中IO口功能表),当开始进行数据读写时,NSS自动拉低,这种方式的优点是主机NSS由硬件自动控制,缺点是只能控制一个从机;主机NSS软件模式下,NSS可以使用任意IO口,需要控制哪个从机,软件将对于IO拉低即可,这种方式的优点是可以实现一个主机多个从机的通讯,缺点是软件需要介入控制NSS脚。
注意:GD32F470 主机硬件NSS模式下,一旦开始第一次数据读取,NSS被硬件自动拉低后,将不会自行拉高,从机将处于始终被片选的状态下。 |
从机获取NSS状态的方式也有两种——硬件方式和软件方式。从机硬件NSS模式下,SPI从NSS引脚获取NSS电平, 在软件NSS模式(SWNSSEN = 1) 下,SPI根据SWNSS位得到NSS电平。
SPI除了单线全双工模式外,还有很多其他方式,比如可以实现只用MOSI进行数据收和发的半双工通讯,这样就可以省下MISO用作他处了,具体可以参考GD32F4xxx系列官方用户手册。
下面介绍下SPI的发送和接受流程:
发送流程
在完成初始化过程之后, SPI 模块使能并保持在空闲状态。在主机模式下, 当软件写一个数据到发送缓冲区时,发送过程开始。在从机模式下,当SCK引脚上的SCK信号开始翻转, 且NSS引脚电平为低, 发送过程开始。 所以, 在从机模式下,应用程序必须确保在数据发送开始前, 数据已经写入发送缓冲区中。
当 SPI 开始发送一个数据帧时, 首先将这个数据帧从数据缓冲区加载到移位寄存器中,然后开始发送加载的数据。在数据帧的第一位发送之后,TBE(发送缓冲区空) 位置1。TBE标志位置1, 说明发送缓冲区为空, 此时如果需要发送更多数据, 软件应该继续写SPI_DATA寄存器。在主机模式下, 若想要实现连续发送功能, 那么在当前数据帧发送完成前, 软件应该将下一个数据写入SPI_DATA寄存器中。
接收流程
在最后一个采样时钟边沿之后, 接收到的数据将从移位寄存器存入到接收缓冲区, 且 RBNE(接收缓冲区非空) 位置1。软件通过读SPI_DATA寄存器获得接收的数据, 此操作会自动清除RBNE标志位。
11.2.3SPI FLASH——GD25Q32ESIGR简介
GD25Q32ESIGR是一款容量为32Mbit(即4Mbyte)的SPI接口的NOR FLASH,其支持SPI和QSPI模式,芯片示意图如下:

GD25Q32ESIGR管脚定义如下:

GD25Q32ESIGR内部flash结构如下:

下面介绍GD25Q32ESIGR的一些功能码。
Write Enable (WREN) (06H) :接受到该命令后,GD25Q32ESIGR做好接受数据并进行存储的准备,时序如下:

Read Status Register (RDSR) (05H or 35H or 15H) :读GD25Q32ESIGR的状态,时序如下:

Read Data Bytes (READ) (03H) :接受到该命令后,GD25Q32ESIGR将数据准备好供主机读走,时序如下:

Dual Output Fast Read (3BH) :使GD25Q32ESIGR切换到QSPI模式,时序如下:

Quad Output Fast Read (6BH) :QSPI读命令,时序如下:

Quad Page Program (32H) :QSPI写命令,时序如下:

Sector Erase (SE) (20H) :Sector擦除命令,时序如下:

GD25Q32ESIGR就介绍到这里,读者可以在兆易创新官网下载该NOR FLASH的datasheet以获取更多信息。
11.3硬件设计
紫藤派开发板SPI——NOR FLASH的硬件设计如下:

从图中可以看出,本实验使用的是普通单线SPI,GD25Q32ESIGR的片选由GD32F470的PF6控制,并采用主机NSS软件模式,GD25Q32ESIGR的SO、SI和SCLK分别和GD32F470的PF8(SPI4_MISO)、PB9(SPI4_MOSI)以及PF7(SPI4_CLK)相连。
11.4代码解析
11.4.1SPI初始化函数
在driver_spi.c文件中定义了SPI初始化函数driver_spi_init:
| C void driver_spi_init(typdef_spi_struct *spix) { spi_parameter_struct spi_init_struct; rcu_periph_clock_enable(spix->rcu_spi_x); /* spi configure */ spi_i2s_deinit(spix->spi_x); driver_gpio_general_init(spix->spi_cs_gpio); driver_gpio_general_init(spix->spi_sck_gpio); driver_gpio_general_init(spix->spi_mosi_gpio); driver_gpio_general_init(spix->spi_miso_gpio); if(spix->spi_mode==MODE_DMA) { if(spix->spi_rx_dma!=NULL) { if(spix->frame_size==SPI_FRAMESIZE_8BIT){ driver_dma_com_init(spix->spi_rx_dma,(uint32_t)&SPI_DATA(spix->spi_x),NULL,DMA_Width_8BIT,DMA_PERIPH_TO_MEMORY); } else{ driver_dma_com_init(spix->spi_rx_dma,(uint32_t)&SPI_DATA(spix->spi_x),NULL,DMA_Width_16BIT,DMA_PERIPH_TO_MEMORY); } } if(spix->spi_tx_dma!=NULL) { if(spix->frame_size==SPI_FRAMESIZE_8BIT){ driver_dma_com_init(spix->spi_tx_dma,(uint32_t)&SPI_DATA(spix->spi_x),NULL,DMA_Width_8BIT,DMA_MEMORY_TO_PERIPH); } else{ driver_dma_com_init(spix->spi_tx_dma,(uint32_t)&SPI_DATA(spix->spi_x),NULL,DMA_Width_16BIT,DMA_MEMORY_TO_PERIPH); } } } if(spix->spi_cs_gpio!=NULL) { driver_gpio_pin_set(spix->spi_cs_gpio); } spi_struct_para_init(&spi_init_struct); /* SPI3 parameter config */ spi_init_struct.trans_mode = SPI_TRANSMODE_FULLDUPLEX; spi_init_struct.device_mode = spix->device_mode; spi_init_struct.frame_size = spix->frame_size; spi_init_struct.clock_polarity_phase = spix->clock_polarity_phase; if(spix->device_mode==SPI_MASTER){ spi_init_struct.nss = SPI_NSS_SOFT; }else{ spi_init_struct.nss = SPI_NSS_HARD; } spi_init_struct.prescale = spix->prescale; spi_init_struct.endian = spix->endian; spi_init(spix->spi_x, &spi_init_struct); /* enable SPI3 */ spi_enable(spix->spi_x); } |
11.4.2SPI轮训接受一个数函数
在driver_spi.c文件中定义了使用轮训方式发送接受一个字节数据函数driver_spi_master_transmit_receive_byte:
| C uint8_t driver_spi_master_transmit_receive_byte(typdef_spi_struct *spix,uint8_t byte) { SPI_DATA(spix->spi_x); SPI_STAT(spix->spi_x); driver_spi_flag_wait_timeout(spix,SPI_FLAG_TBE,SET); spi_i2s_data_transmit(spix->spi_x,byte); DRV_ERROR==driver_spi_flag_wait_timeout(spix,SPI_FLAG_RBNE,SET); return spi_i2s_data_receive(spix->spi_x); } |
上面函数中有带超时功能的等待SPI状态的函数driver_spi_flag_wait_timeout,该函数定义在driver_spi.c:
| C Drv_Err driver_spi_flag_wait_timeout(typdef_spi_struct *spix, uint32_t flag ,FlagStatus wait_state) { uint64_t timeout = driver_tick; while(wait_state!=spi_i2s_flag_get(spix->spi_x, flag)){ if((timeout+SPI_TIMEOUT_MS) <= driver_tick) { return DRV_ERROR; } } return DRV_SUCCESS; } |
11.4.3SPI NOR FLASH 接口bsp层函数
操作NOR FLASH的函数都定义在bsp层文件bsp_spi_nor.c中,这个文件中定义的函数都是针对NOR FLASH特性来实现的,我们选取几个函数进行介绍。
| C void bsp_spi_nor_sector_erase(uint32_t sector_addr) { /* send write enable instruction */ bsp_spi_nor_write_enable(); /* sector erase */ /* select the flash: chip select low */ bsp_spi_nor_cs_low(); /* send sector erase instruction */ driver_spi_master_transmit_receive_byte(&BOARD_SPI,SE); /* send sector_addr high nibble address byte */ driver_spi_master_transmit_receive_byte(&BOARD_SPI,(sector_addr & 0xFF0000) >> 16); /* send sector_addr medium nibble address byte */ driver_spi_master_transmit_receive_byte(&BOARD_SPI,(sector_addr & 0xFF00) >> 8); /* send sector_addr low nibble address byte */ driver_spi_master_transmit_receive_byte(&BOARD_SPI,sector_addr & 0xFF); /* deselect the flash: chip select high */ bsp_spi_nor_cs_high(); /* wait the end of flash writing */ bsp_spi_nor_wait_for_write_end(); } |
2.按page写数据函数bsp_spi_nor_page_write,该函数实现在page范围内写数据,该函数流程是:使能NOR FLASH的写功能->拉低片选->向NOR FLASH发送写指令WRITE(0x02)->从低地址到高地址发送要写的地址(每次进行写数据时,只需要给初始地址即可,写完一个数据后NOR FLASH内部会自动把地址+1)->写数据->拉高片选->等待NOR FALSH内部操作完成(循环去读NOR FLASH状态,直到读出编程状态为0)
| C void bsp_spi_nor_page_write(uint8_t* pbuffer, uint32_t write_addr, uint16_t num_byte_to_write) void bsp_spi_nor_page_write(uint8_t* pbuffer, uint32_t write_addr, uint16_t num_byte_to_write) { /* enable the write access to the flash */ bsp_spi_nor_write_enable(); /* select the flash: chip select low */ bsp_spi_nor_cs_low(); /* send "write to memory" instruction */ driver_spi_master_transmit_receive_byte(&BOARD_SPI,WRITE); /* send write_addr high nibble address byte to write to */ driver_spi_master_transmit_receive_byte(&BOARD_SPI,(write_addr & 0xFF0000) >> 16); /* send write_addr medium nibble address byte to write to */ driver_spi_master_transmit_receive_byte(&BOARD_SPI,(write_addr & 0xFF00) >> 8); /* send write_addr low nibble address byte to write to */ driver_spi_master_transmit_receive_byte(&BOARD_SPI,write_addr & 0xFF); /* while there is data to be written on the flash */ while(num_byte_to_write--){ /* send the current byte */ driver_spi_master_transmit_receive_byte(&BOARD_SPI,*pbuffer); /* point on the next byte to be written */ pbuffer++; } /* deselect the flash: chip select high */ bsp_spi_nor_cs_high(); /* wait the end of flash writing */ bsp_spi_nor_wait_for_write_end(); } |
3.按buffer写数据函数bsp_spi_nor_buffer_write,该函数实现任意长度数据写入,使用page写函数搭配算法,可以跨page进行写数据:
| C void bsp_spi_nor_buffer_write(uint8_t* pbuffer, uint32_t write_addr, uint16_t num_byte_to_write) { uint8_t num_of_page = 0, num_of_single = 0, addr = 0, count = 0, temp = 0; addr = write_addr % SPI_FLASH_PAGE_SIZE; count = SPI_FLASH_PAGE_SIZE - addr; num_of_page = num_byte_to_write / SPI_FLASH_PAGE_SIZE; num_of_single = num_byte_to_write % SPI_FLASH_PAGE_SIZE; /* write_addr is SPI_FLASH_PAGE_SIZE aligned */ if(0 == addr){ /* num_byte_to_write < SPI_FLASH_PAGE_SIZE */ if(0 == num_of_page) bsp_spi_nor_page_write(pbuffer,write_addr,num_byte_to_write); /* num_byte_to_write > SPI_FLASH_PAGE_SIZE */ else{ while(num_of_page--){ bsp_spi_nor_page_write(pbuffer,write_addr,SPI_FLASH_PAGE_SIZE); write_addr += SPI_FLASH_PAGE_SIZE; pbuffer += SPI_FLASH_PAGE_SIZE; } bsp_spi_nor_page_write(pbuffer,write_addr,num_of_single); } }else{ /* write_addr is not SPI_FLASH_PAGE_SIZE aligned */ if(0 == num_of_page){ /* (num_byte_to_write + write_addr) > SPI_FLASH_PAGE_SIZE */ if(num_of_single > count){ temp = num_of_single - count; bsp_spi_nor_page_write(pbuffer,write_addr,count); write_addr += count; pbuffer += count; bsp_spi_nor_page_write(pbuffer,write_addr,temp); }else bsp_spi_nor_page_write(pbuffer,write_addr,num_byte_to_write); }else{ /* num_byte_to_write > SPI_FLASH_PAGE_SIZE */ num_byte_to_write -= count; num_of_page = num_byte_to_write / SPI_FLASH_PAGE_SIZE; num_of_single = num_byte_to_write % SPI_FLASH_PAGE_SIZE; bsp_spi_nor_page_write(pbuffer,write_addr, count); write_addr += count; pbuffer += count; while(num_of_page--){ bsp_spi_nor_page_write(pbuffer,write_addr,SPI_FLASH_PAGE_SIZE); write_addr += SPI_FLASH_PAGE_SIZE; pbuffer += SPI_FLASH_PAGE_SIZE; } if(0 != num_of_single) bsp_spi_nor_page_write(pbuffer,write_addr,num_of_single); } } } |
4.按buffer读数据函数bsp_spi_nor_buffer_read,该函数实现任意地址读数据,该函数流程是:拉低片选->向NOR FLASH发送读指令READ(0x03)->从低地址到高地址发送要读的地址(每次进行读数据时,只需要给初始地址即可,读完一个数据后NOR FLASH内部会自动把地址+1)->读数据->拉高片选:
| C void bsp_spi_nor_buffer_read(uint8_t* pbuffer, uint32_t read_addr, uint16_t num_byte_to_read) { /* select the flash: chip slect low */ bsp_spi_nor_cs_low(); /* send "read from memory " instruction */ driver_spi_master_transmit_receive_byte(&BOARD_SPI,READ); /* send read_addr high nibble address byte to read from */ driver_spi_master_transmit_receive_byte(&BOARD_SPI,(read_addr & 0xFF0000) >> 16); /* send read_addr medium nibble address byte to read from */ driver_spi_master_transmit_receive_byte(&BOARD_SPI,(read_addr& 0xFF00) >> 8); /* send read_addr low nibble address byte to read from */ driver_spi_master_transmit_receive_byte(&BOARD_SPI,read_addr & 0xFF); /* while there is data to be read */ while(num_byte_to_read--){ /* read a byte from the flash */ *pbuffer = driver_spi_master_transmit_receive_byte(&BOARD_SPI,NOR_DUMMY_BYTE); /* point to the next location where the byte read will be saved */ pbuffer++; } /* deselect the flash: chip select high */ bsp_spi_nor_cs_high(); } |
11.4.4main函数实现
以下为main函数代码:
| C int main(void) { //延时、共用驱动部分初始化 driver_init(); //初始化LED组和默认状态 bsp_led_group_init(); bsp_led_on(&LED1); bsp_led_off(&LED2); //初始化UART打印 bsp_uart_init(&BOARD_UART); //初始化SPI bsp_spi_init(&BOARD_SPI); //初始化SPI NOR bsp_spi_nor_init(); printf_log("\n\rSPI Flash:GD25Q configured...\n\r"); //读取flash id flash_id = bsp_spi_nor_read_id(); printf_log("\n\rThe Flash_ID:0x%X\n\r",flash_id); //比对flash id是否一致 if(SFLASH_4B_ID == flash_id || SFLASH_16B_ID == flash_id) { printf_log("\n\rWrite to tx_buffer:\n\r"); //准备数据 for(uint16_t i = 0; i < BUFFER_SIZE; i++){ tx_buffer[i] = i; printf_log("0x%02X ",tx_buffer[i]); if(15 == i%16){ printf_log("\n\r"); } } printf_log("\n\r"); printf_log("\n\rRead from rx_buffer:\n\r"); //擦除要写入的sector bsp_spi_nor_sector_erase(FLASH_WRITE_ADDRESS); //写入数据 bsp_spi_nor_buffer_write(tx_buffer,FLASH_WRITE_ADDRESS,TX_BUFFER_SIZE); //延时等待写完成 delay_ms(10); //回读写入数据 bsp_spi_nor_buffer_read(rx_buffer,FLASH_READ_ADDRESS,RX_BUFFER_SIZE); /* printf_log rx_buffer value */ for(uint16_t i = 0; i < BUFFER_SIZE; i++){ printf_log("0x%02X ", rx_buffer[i]); if(15 == i%16){ printf_log("\n\r"); } } printf_log("\n\r"); //比较回读和写入数据 if(ERROR == memory_compare(tx_buffer,rx_buffer,BUFFER_SIZE)){ printf_log("Err:Data Read and Write aren't Matching.\n\r"); //写入错误 /* turn off all leds */ bsp_led_on(&LED2); /* turn off all leds */ bsp_led_on(&LED1); while(1); }else{ printf_log("\n\rSPI-GD25Q16 Test Passed!\n\r"); } }else{ //ID读取错误 /* spi flash read id fail */ printf_log("\n\rSPI Flash: Read ID Fail!\n\r"); /* turn off all leds */ bsp_led_on(&LED2); /* turn off all leds */ bsp_led_on(&LED1); while(1); } while(1){ /* turn off all leds */ bsp_led_toggle(&LED2); /* turn off all leds */ bsp_led_toggle(&LED1); delay_ms(200); } } |
main函数中实现了向特定NOR FLASH地址写数据,并回读出来,并将写入的数据和回读出来的数据进行对比,看是否写入成功。
11.5实验结果
将本实验例程烧录到GD32F470紫藤派开发板中,将会显示对外部SPI flash写入以及读取的数据以及最终的校验结果,如果写入读取校验正确,将会显示SPI-FLASH Test PASS,LED1和LED2将会交替闪烁。
本教程由GD32 MCU方案商聚沃科技原创发布,了解更多GD32 MCU教程,关注聚沃科技官网