时间:2023-07-22 16:57
人气:
作者:admin
在很多工程应用中,需要使用到PWM波(脉宽调制),例如电机调速、温度控制调整功率等。本文讲述怎么利用单片机的一个定时器生成多路PWM波形。
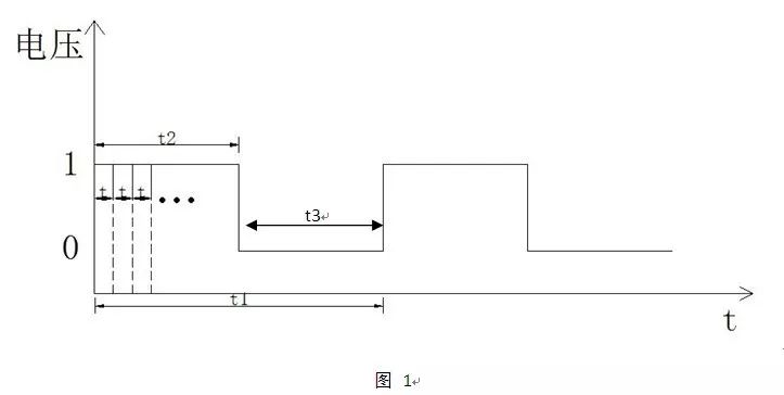
一般的,PWM的周期t1是一个固定值,如1ms,10ms,100ms等,在一个周期中包含了高电平t2和低电平t3,它们的关系是t2+t3=t1。改变一个周期中高电平的时间,就能达到速度或者功率调整的目的。PWM适用于高速开关器件的控制,不适合于继电器等低速开关元件的控制,因为继电器等低速元件达不到如此快的开关速度。
PWM控制的关键是控制改变PWM的高电平时间t2,这个时间在其他子程序中由控制算法中进行修改,如PID控制算法。

在微处理器,如单片机中,实现一个定时器生成多路PWM的方法如下。
首先来看看用一个定时器实现一路PWM输出的方法:
定义一个时间基准刻度t,这个也是计时器中断周期,一般在程序中t不改变。PWM的周期、高低电平时间由若干个基准时间t组成;
定义一个全局计时变量n,n表示这段时间经过了多少个基准时间t;
定义一个全局计时变量n1,n1表示一个PWM的周期包含多少个基准时间t,n1=t1/t。一般在程序中n1,t1不改变。
定义一个全局计时变量n2,n2表示一个PWM周期中高电平包含多少个基准时间t,n2=t2/t。由于高电平的时间受其他算法控制改变的,n2也是随时在改变。
程序的流程如下:
①初始化定时器,定时器中断时间设置为t,如设置t为1ms或其他;
②初始化变量:n=0;//计时变量n清零
n1=t1/t;//一个PWM的周期t1包含了多少个基准时间t.
//假如设PWM周期为100ms,则n1=100;
n2=t2/t;//计算一个PWM中高电平时间t2由多少个基准时间//t组成。t2由其他控制算法改变。
③ 开始计时,打开定时器中断。定时器中断程序中n++;
当n
当n>=n2&& n
当n>n1时,返回步骤①进行下一个周期的PWM.
程序流程图如下:

如果在同一个定时器中需要多路PWM,再定义多组类似的变量,按照图2 中流程处理即可。
从profibusDP转ModbusTCP,一网打尽转换技巧!