时间:2022-11-18 11:28
人气:
作者:admin
相比传统的标准Ethernet,Flex Ethernet(FlexE)的本质是将以太网速率与实际物理接口通过FlexE Shim层实现了速率分离。
这使得映射以太网 MAC 速率成为可能,该速率可以大于或小于Ethernet PHY速率。在阅读以下内容前,需要理解FlexE Client、FlexE Group和Ethernet PHY之间的关系。

如上图,FlexE Client是FlexE的客户侧业务类型;FlexE Group是若干绑定的Ethernet PHY的集合,例如将多路100GE物理端口绑定在一起形成FlexE Group;FlexE Shim实现FlexE Client到 FlexE Group的复用和解复用。
同时,我们也需要了解FlexE提供的三种基本功能:捆绑(Bonding)、子速率(Sub-Rate)和通道化(Channelization)。
基于以上功能,OTN承载FlexE的以太网PHY接口可以使用下面描述的三种模式中的一种来操作:
在这种情况下,OTN不知道FlexE,这种模式下使用的是FlexE的捆绑功能。例如,这种情况下,OTN网络不区分是否是FlexE数据,传输网络按照PCS编码进行透明传输。

来自每个以太网PHY的有效负载被独立地使用PCS码字透明映射到适当的ODUk中,该ODUk由OTU承载。
如果FlexE Group通过多个OTU传送,那么为了控制FlexE Group之间的差分延迟,所有OTU必须通过同一OMS链路传送。
从而可以实现跨OTN光传输网络的端到端超大带宽通信。
在这种情况下,OTN能够感知到FlexE,这种模式下利用的是FlexE的子速率特性,但是FlexE Group没有终结。这种情况下,支持OTU携带的比特率与以太网PHY的比特率不匹配或者不是以太网PHY速率的倍数。

在同一个FlexE Group中,来自1个或多个Ethernet PHY中的FlexE Client,, 被映射到OTU携带的ODUflex中。
如果FlexE Group通过多个OTU传送,那么为了控制FlexE Group之间的差分延迟,所有OTU必须通过同一OMS链路传送。
在以太网Ethernet PHY的比特率大于OTU比特率或不是OTU比特率的整数倍的情况下,传输网络可以丢弃来自OTN网络入口处的不可用日历Calendar时隙的bit或bytes。
这些bit或bytes在OTN网络出口处用固定值重新插入(以恢复原始以太网Ethernet PHY的比特率)。
从而解决OTN网络可以传输小于FlexE接口PHY带宽的数据。
在这种情况下,FlexE Client在进入传输网络前被边缘设备被终结,使用的是FlexE 的通道化和捆绑功能。FlexE Group之间通过差分延迟补偿来对齐,并且FlexE Client被提取。
然后将每个FlexE Client映射到ODUflex。每个FlexE Client(在ODUflex中携带)可以路由到不同的目的地。

通道这种模式可以解决FlexE数据长距离传输的问题。
上面讲到了FlexE与OTN在接口处的几种操作模式,那么FlexE到ODUk的映射(通过OPUflex)是到底如何实现的?
在这里,我们将业务分成两类,一类是基于分组的客户业务,这些业务都可以通过以太帧的数据流呈现;第二类是OTU不匹配以太网速率或以太网PHY速率的倍数的业务。需要根据G.709协议的规定,可以通过如下方式实现:
1. 分组业务通过IMP映射到OPUflex
这里的IMP 指的是空闲映射规程(Idle Mapping Procedure)。
聚合带宽大于100Gbit/s的分组Client信号可以呈现为以太网MAC帧和帧间间隙的n×25gbit/数据流时,然后按照IEEE 802.3的规定,编码为64B/66B的Flex Client信号,再映射到OPUflex(IMP,s);
聚合带宽小于或等于100Gbit/s的分组Client信号可以表示为10、25、40、50,75或100 Gbit/s的以太网MAC帧和帧间间隙数据流,然后按照IEEE 802.3的规定将64B/66B编码为FlexE Client信号,再将其映射为OPUflex(IMP,s)。
也就是说具有任何速率的聚合带宽的一组分组Client信号可呈现为以太网MAC帧和帧间间隙的数据流,都可以映射为OPUflex(IMP)。
但是需要注意的是,如是非以太网数据包,Client信号在呈现之前已经假设被封装到以太网MAC帧中了。
以上IMP映射的OPUflex负载由4个3808字节(如下图)。在IMP控制机制的控制下,经过加扰的Client信号的66B块被映射到OPUflex的66 bits有效负载区域。
在这里,66B块被对齐,以便sync报头的第1bit出现在OPUflex有效负载中字节的1、3、5或7 bit位置之一。

图:用于映射FlexE Client信号的OPUflex帧结构
在这里,此映射的OPUflex开销包括:
有效载荷结构标识符(PSI),包括有效载荷类型(PT)、Client信号失败(CSF)和用于未来国际标准化的保留字的7个字节RES;
RES:15/16列为将来的国际标准化7个保留字节。
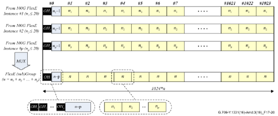
如Flex-Aware业务的含有p个100G FlexE Client,需要映射到m×100G FlexE Group信号中,每个100G FlexE Client按照下图进行压缩、填充和交织。这将产生长度为1024×n块的FlexE子速率Sub Group信号。

图:Full/partial 速率的FlexE的实例交织
上图中:
p:图左位置 ,表示FlexE Client,按Flex实例编号升序排列;
np:图黄色区域,表示要传输的FlexE 5G等效Calendar的时隙数;
上面的p个100G FlexE Client映射到m×100G FlexE Group信号可能产生剩余的(m-p)x 100G FlexE,那么这些剩余的FlexE实例将通过其他ODUflex信号传输。
同时,上面的FlexE Aware业务中的每个100G FlexE实例都是从100G、200G或400G以太网PHY中提取的100G FlexE实例。
因此,在k×200GBASE-R 的PHY上的FlexE Group中,每个PHY配备1个或2个FlexE实例,在k×400GBASE-R的PHY上的FlexE Group中,每个PHY配备1个或4个FlexE实例。
审核编辑:刘清
从profibusDP转ModbusTCP,一网打尽转换技巧!