时间:2021-03-01 09:57
人气:
作者:admin
使用下面的例程你可以在S7-200CPU之间设置一个简单的Modbus通讯。
这个例子是关于Modbus功能码6的(写从站保持寄存器), 也可以作为其他所支持的功能码:1, 2, 3, 4, 5, 15 和16 的基本参数设置步骤 。
要求:
要使用Modbus协议必须先在STEP 7 Micro/Win上安装指令库 。
Modbus主站协议只支持STEP 7 Micro/Win V4.0 SP5及其以上版本。。
1. 硬件设置
2. 参数匹配
3. 指令库的存储地址
4. 保持寄存器值得传输
1. 硬件设置
例程中的Modbus通讯是在两个S7-200 CPU的0号通讯口间进行的(最好每个CPU都有两个通讯口)。在主站侧也可以选择相应库文件 “MBUS_CTRL_P1” 和 “MBUS_MSG_P1”通过1号通讯口通信。通讯口1与Micro/WIN建立PG或PC连接,两个CPU的通讯口0通过PPI电缆进行连接(电缆的 针脚 连接为2,3,7,8)。
图1
2. 参数匹配
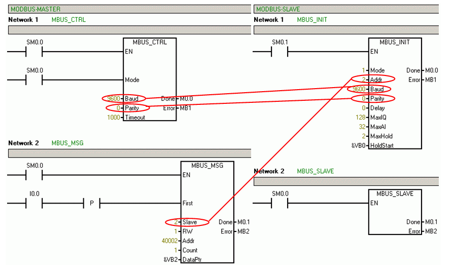
对于MODBUS通讯, 主站侧需要程序库 “MBUS_CTRL” 和 “MBUS_MSG”, 从站侧需要程序库 “MBUS_INIT” and “MBUS_SLAVE”。
在 Micro/WIN 中您需要为主站和从站新建一个项目,程序与参数设置见图.02。
必须要保证主站与从站的“Baud”和“Parity”的参数设置要一致,并且程序块“MBUS_MSG”中的“Slave”地址要与程序块“MBUS_INIT”中的“Addr”所设置的一致 (见图。 02)。
Micro/WIN“系统块”中设置的0通讯口的波特率与MODBUS协议无关(“Mode” = “1”)。

图2
下面的表格列出了程序块各个参数选项及其意义
主站
MBUS_CTRL
表 01
1) 参看STEP 7 Micro/WIN 帮助: “MODBUS主站执行MBUS_MSG时的错误代码MBUS_MSG” 。
MBUS_MSG
表 02
1)参看STEP 7 Micro/WIN 帮助: “MODBUS主站执行MBUS_MSG时的错误代码MBUS_MSG” 。
从站
MBUS_INIT
表 03
2) 最大的地址取决于所用CPU的类型及其最大值。
3)参看STEP 7 Micro/WIN 帮助: “MODBUS从站协议的错误代码”。
MBUS_SLAVE
表 04
3)参看STEP 7 Micro/WIN 帮助: “MODBUS从站协议的错误代码” 。
3. 库的存储地址
项目完成后必须要在Micro/WIN中定义库的存储地址,当定义完存储区后, 要保证在任何情况下不能再被其它程序所使用 (主站侧: “DataPtr” + “Count” 从站侧: “HoldStart” + “MaxHold”)。
图3

图4
关于STEP 7 Micro/WIN MOBDUS 库的更多信息可以参看 S7-200 系统手册 ( Entry ID 1109582) 和 STEP 7 Micro/WIN 帮助。
如何在 STEP 7 Micro/WIN 中找到 Modbus RTU 协议和 USS 协议操作库?
说明:
在 STEP 7 Micro/WIN 中,Modbus RTU 协议和 USS 协议操作库位于操作树的“库”文件夹中。MODBUS 函数库要求 STEP 7 Micro/WIN 为 V3.2 或更高版本。
图1: 添加函数库
这些库是附加函数库,并非组态软件 STEP 7 Micro/WIN 的组成部分。
您如果需要使用 Modbus RTU 协议,必须购买“SIMATIC STEP 7 Micro/WIN ADD ON: Function Library V1.1 (USS + MODBUS) for STEP 7 Micro/WIN 32”软件。
这个可选附加函数库的订货号是 6ES7830-2BC00-0YX0。
安装顺序:
先安装“STEP 7 Micro/WIN 32 Toolbox V1.0”(包括库),然后安装“STEP 7 Micro/WIN”。
注意:
这个函数库包含可以在 STEP 7 Micro/WIN V3.2 中使用的 Modbus RTU 协议库和 USS 协议库。
如果您安装了 STEP 7 Micro/WIN V4.0 SP5 或者更高版本,那么操作库中就会包含下列函数:
Modbus RTU Master V1.2 对应端口 0 和端口 1
Modbus RTU Slave V1.0 对应端口 0
USS protocol V2.3 对应端口 0 和端口 1
责任编辑人:CC
从profibusDP转ModbusTCP,一网打尽转换技巧!