时间:2023-03-06 16:35
人气:
作者:admin
电动机正反转的工作原理
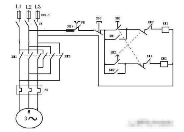
电动机的正反转原理图分为主回路跟控制回路,其根本远离是改变电源的两个相序实现电动机的正反转,控制回路主要是控制两个接触器的通断,实现两个接触器的主触点完成电动机的正转和反转,主要接线图如下:

主回路是使用工业380伏电压,用熔断器FU进行线路的保护,用热继电器进行过载保护,通过KM1和KM2两个接触器的主触点来改变电源的相序,实现电动机M的正反转,具体如图所示,当按下SB2,KM1线圈得电,KM1常开点闭合,KM1常开主触点闭合,电机正转,而右侧KM1的常闭触电断开,此时的KM2线圈是不得电的,KM2不能吸合,此时KM1和Km2是互锁,防止在KM1动作时候KM2动作造成相间短路。同理当按下SB3时候,KM2线圈得电,KM2的常开触点闭合,KM2的常闭触点断开,KM2的常开主触点接通,KM1的常开主触点回复,电机实现反转!
电动机正反转的接线方法
一、正向启动:
1、合上空气开关QF接通三相电源。
2、按下正向启动按钮SB3,KM1通电吸合并自锁,主触头闭合接通电动机,电动机这时的相序是L1、L2、L3,即正向运行。

二、反向启动:
1、合上空气开关QF接通三相电源。
2、按下反向启动按钮SB2,KM2通电吸合并通过辅助触点自锁,常开主触头闭合换接了电动机三相的电源相序,这时电动机的相序是L3、L2、L1,即反向运行。
综合整理自头条号MR哈喽、头条号电梯大叔
上一篇:电动机控制电路的工作原理
下一篇:额定电机功率怎么计算