时间:2022-09-06 14:40
人气:
作者:admin
在水资源严峻的形势下,节约用水迫在眉睫。工厂用水更应如此,数据显示,如果采用循环水系统,即一水多用,则工厂的用水可节约40%至90%左右。本文介绍的变频控制恒压供水系统,既体现了变频控制恒压供水的技术优势,同时也全面介绍了三菱PLC、AB变频调速恒压供水系统的运行模式及运行中的注意事项。
系统介绍
变频恒压供水系统原理如图1所示,它主要是由PLC、触摸屏、变频器、压力传感器、动力控制线路以及3台水泵等组成。操作人员可通过控制柜面板上的指示灯和按钮、转换开关来了解和控制系统的运行。

图1 变频恒压供水系统原理图
通过安装在出水管网上的压力传感器,把出口压力信号变成4~20mA的标准信号送入PLC,经运算与给定压力参数进行比较,得出一调节参数,送给变频器,由变频器控制水泵的转速,调节系统供水量,使供水系统管网中的压力保持在给定压力上。
当用水量超过一台泵的供水量时,通过PLC控制加泵,根据用水量的大小由PLC控制工作泵数量的增减及变频器对水泵的调速,实现恒压供水。当供水负载变化时,输入电机的电压和频率也随之变化,这样就构成了以设定压力为基准的闭环控制系统。
系统运行模式及功能
本系统具备手动、自动两种运行模式。在自动模式下通过启动/停止按钮控制水泵电机的运行与停止;变频器根据设定压力自动调整电机转速,使管网压力保持在设定压力。手动模式下通过启动/停止按钮控制水泵电机;通过修改变频器参数A145进行运行频率设定(即预设频率2)。
该系统具备低压自动启动水泵、故障自动切换备泵及故障锁定等功能。如当前使用泵发生故障,系统将锁定故障泵,只有通过触摸屏解锁后,该泵才能再次启动。
该系统中,如三台控制柜均选择“自动”模式,则系统为两用一备模式。任意启动其中两台,第三台自动选择为备用;如三台控制柜任意两台选择“自动”模式,一台选择“手动”模式,则两台选为自动模式的控制柜构成一用一备模式。任意启动其中一台,另一台自动选择为备用。
系统运行方式分析
该系统有手动和自动两种运行方式,系统启动前进行下述操作:
①打开触摸屏的“PID设置”画面,进行压力设定;
②打开触摸屏的“功能设置”画面,选择“故障自动切换”为“是”或“否”。当选择“是”时,启动水泵后系统自动选择备用泵,当运行泵发生故障时,系统自动启动备用泵。
③打开“功能设置”画面,选择“低压自动切换”为“是”或“否”。当选择“是”时,当管网压力低于“低压力设定值”设定时,会依次启动1#、2#、3#水泵,启动过程中如管网压力超过“低压力设定值”时,不会再启动后续泵。

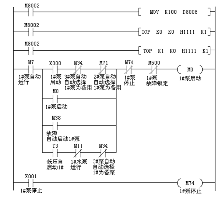
图2 1#水泵自动运行控制程序
1.手动运行
将水泵控制方式选择旋钮旋至“手动”位置,按下控制柜面板上的“启动”按钮,变频器会以A145设定的频率运行。
2.自动运行
①两用一备模式(三台水泵均正常,均可以自动使用)
将三台水泵的“手动/自动”旋钮旋到自动位置;按下任意两台水泵的“启动”按钮,水泵启动,并通过变频器自动调速运行。需要停车时,按下“停止” 按钮,水泵停止运行。图2为1#水泵自动运行的控制程序。
在操作中值得注意的是,三台水泵均选择“自动”时,任意启动其中两台,第三台自动被选择为备用泵。如仅启动一台,则不会自动选择备用泵。故障自动切换选择为“是”后,如运行泵任意一台泵发生故障,则自动启动备用泵;如选择“否”,处于自动状态的水泵则需要通过柜面按钮启动。
②一用一备模式(两台水泵均正常,均可以自动使用)
将任意两台水泵“手动/自动”旋钮旋到自动位置,组成一用一备系统。第三台水泵“手动/自动”旋钮旋到手动位置;按下自动两台水泵任意一台“启动”按钮,水泵启动,并自动调速运行;需要停车时,按下“停止”按钮,水泵停止运行。
关于“故障”
1.当变频器自身故障时,故障蜂鸣器发出声光报警,同时触摸屏上显示“故障”;
2.当水泵“手动/自动”旋钮旋到自动位置时,按下“启动”按钮,如PLC未收到变频器的运行信号,视为变频器故障,同时触摸屏上显示“故障”;
3.当水泵“手动/自动”旋钮旋到自动位置时,因“低水压自动启动”或“故障自动切换”而自动启动水泵,如PLC未收到变频器的运行信号,视为变频器故障,同时触摸屏上显示“故障”;
4.当水泵“手动/自动”旋钮旋到自动位置时,如果触摸屏上显示“故障”时,该水泵不能够自动启动,按下柜面“启动”按钮也无效。
当水泵“手动/自动”旋钮旋到手动位置时,如变频器未故障,则按下柜面“启动”按钮能够启动水泵。但在实际操作过程中,在未查明故障原因之前不要尝试手动启动水泵。
5.如触摸屏显示“故障”,只有按下“解除”后,变频器才能再次自动启动。
关于“低压力自启动”
1.“手动/自动”旋钮旋到自动位置时,才可以自启动。
2.如“低压力自启动”选择了“是”,当管网压力低于“低压力设定值”设定时,会首先启动1#水泵,经过15秒延时后启动2#水泵,再经过15秒延时后启动3#水泵。启动过程中如管网压力超过“低压力设定值”时,便不会再启动后续泵。
3.如停电再来电,“低压力自启动”会自动保持停电之前的状态。
4.“低压力自启动”的应用:在系统以两用一备或一用一备模式运行时,如果管网用水量增大超出变频器调节范围后,管网压力会下降。当管网压力低于“低压力设定值”后,会自动启动备用水泵。停电再来电时,能够自动启动水泵。图3为低压力自启动控制部分程序。

图3 低压力自启动控制部分程序
AB变频器主要参数设置
本系统采用罗克韦尔公司AB变频器,型号为22P-D208-110KW。参数设置的前提是变频器参数为默认值,就是出厂设置。而且要参看电气原理图,确认变频器控制端子接线正确及变频器型号。P为基本编程代号,T为端子代号,A为高级编程代号。本系统中变频器的主要参数设置如下:

表1 变频器的主要参数设置
其他注意事项
1.水泵检修时必须切断变频器主电源;
2.三台变频器的A145参数设置要一致,从而避免多台水泵同时手动运行时出水相互影响;自动启动水泵时加、减速时间取决于P39、P40的设定值;手动启动水泵时加、减速时间取决于A147、A148的设定值;
3.变频器显示面板上红色按键按下后变频器会停止工作;变频器故障时能够清除故障,务必谨慎操作;
4.天气炎热时,必须打开柜内散热风扇,避免变频器热故障停机。
结束语
在供水系统中采用变频调速运行方式,系统可根据实际设定水压自动调节水泵电机的转速或加减泵,使供水系统管网中的压力保持在给定值,以求最大限度的节能、节水、节地、节资,并使系统处于可靠运行的状态,实现恒压供水。
该系统采用压力闭环控制,系统用水量任何变化均能使供水管网的压力保持给定,大大提高了供水品质。目前该系统在我公司投入使用,效果明显。
审核编辑:汤梓红
上一篇:变频器选择技巧总结
下一篇:变频电机故障原因分析及解决方法