时间:2017-08-09 18:11
人气:
作者:admin
星三角启动,属降压启动他是以牺牲功率为代价来换取降低启动电流来实现的。所以不能一概而以电机功率的大小来确定是否需采用星三角启动,还的看是什么样的负载,一般在需要启动时负载轻运行时负载重尚可采用星三角启动,一般情况下鼠笼型电机的启动电流是运行电流的5—7倍,而对电网的电压要求一般是正负10%(我记忆中)为了不形成对电网电压过大的冲击所以要采用星三角启动,一般要求在鼠笼型电机的功率超过变压器额定功率的10%时就要采用星三角启动。只有鼠笼型电机才采用星三角启动。
1. 当负载对电动机启动力矩无严格要求又要限制电动机启动电流、电机满足380V/Δ接线条件、电机正常运行时定子绕组接成三角形时才能采用星三角启动方法;
2.该方法是:在电机启动时将电机接成星型接线,当电机启动成功后再将电机改接成三角型接线(通过双投开关迅速切换);
3.由于电机启动电流与电源电压成正比,而此时电网提供的启动电流只有全电压启动电流的1/3,因此其启动力矩也只有全电压启动力矩的1/3;
4.星三角启动属降压启动,它是以牺牲功率为代价换取降低启动电流来实现的,所以不能一概而论以电机功率的大小来确定是否需采用星三角启动,还要看是什么样的负载。一般在启动时负载轻、运行时负载重的情况下可采用星三角启动,通常鼠笼型电机的启动电流是运行电流的5-7倍,而电网对电压要求一般是正负10%,为了使电机启动电流不对电网电压形成过大的冲击,可以采用星三角启动。一般要求在鼠笼型电机的功率超过变压器额定功率的10%时就要采用星三角启动;5.在实际使用过程中,有时电机功率为11KW就需要星三角启动,如额定功率11KW的风机在启动时电流为7-9倍(100A左右),按正常配置的热继电器根本启动不了(关风门也没用),热继电器配太大又无法起到保护电机的作用,所以建议采用星三角启动。
星形接U1,V1,W1;把U2,V2,W2短接。
三角形,U1-W2,V1U2,W1V2分别短接,电源加在形成的三角形接头上。
下图是星三角启动电路图的主回路图

三角启动电路图的主回路图
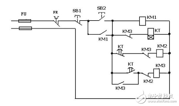
下图是星三角启动电路图的二次回路控制图
按下SB2——KM1吸合——KM1常开闭合,KM1自保持,
——KM2吸合开始星形启动,时间继电器KT得电延时——延时到KT常闭使KM2断电释放,星形启动停止——电流经KT常开,KM2常闭使KM3吸合,线圈KM3常开使KM3自保持,开始角形运转——KM3常闭断开KT电源。按SB1可停止电机运转。
《注》时间继电器设定的时间要根据具本情况设定,一般是当电机起到的时间到起动后电流降到额定电流之间的时间决定。

星三角二次回路控制电路图
1.电动机无法启动,检查电压是否偏底,检查电动机是否烧坏,检查启动按钮和停止按钮是否是好的。热继电器的常闭触头是否断开,保险管是否烧坏。
2.电动机起动无法切换到三角形启动,检查时间断电器是否损坏。
3.电动机起动时三相中一相电流偏高,检查配电柜中中接触器的触头是否接触良好,螺栓是否紧固。
星三角电控柜接线实物图
大功率的电动机起动的瞬间电流是电机的额定电流的3到4倍,星三角启动能有效的降低电机的起动电流,延长了电动机的使用寿命,减小了对电网的波动,也保证了电压的质量和人身安全。
下一篇:一文带你快速了解变频器