时间:2017-11-09 10:45
人气:
作者:admin
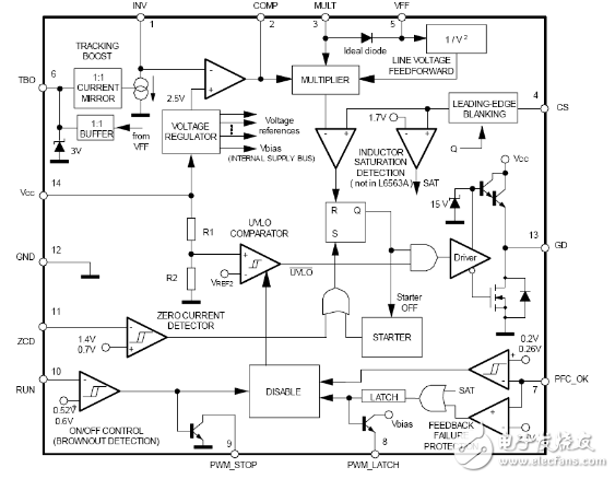
L6563是ST公司推出的一种过渡模式(TM)电流型PFC控制器。
L6563不仅含有标准TM-PFC控制器的基本电路(例如电压误差放大器、乘法器、PWM比较器、零电流检测器、控制逻辑和MOSFET栅极驱动器等),而且含有输入电压前馈(1/V2校正)、跟踪升压、遥控开/关控制、DC-DC变换器PWM控制IC接口及保护电路等单元电路,并提供了许多改进和附加功能。L6563的引脚说明


1、 INV:误差放大器反向输入端。PFC预调节器的输出电压信息通过一个电阻分压流入此脚。此脚正常特性为高阻抗,但是如果运用了跟踪Boost功能,一个用TBO(6脚)编程的内部电流产生器将被激活。它将从此脚吸入电流来改变输出电压,所以它跟踪了主电压。
2、 COMP:误差放大器的输出端。需要再此脚与INV(1脚)之间加入一个补偿网络来达到控制环路的稳定和确保高PF和低THD。
3、 MULT:乘法器的主输入。此脚通过一个电阻分压连接到整流后的主电压端,并且给电流环路提供一个正弦参考。此脚上的电压也被用来得到主电压的有效值信息。
4、 CS:输入到PWM比较器。流入MOSFET的电流通过一个电阻感测,其感测后的结果电压加入到此脚与内部的参考进行比较来决定MOSFET的开关。一个第二次的比较水平1.7V来探测不正常的电流(比如:由于BOOST电感保护),一旦发生这种情况,关断IC,将其损耗降低到几乎与启动时同样的水平,将PWM_LATCH(8脚)置为高电平。此功能在L6563A中没有。
5、 VFF:1/V2的乘法器的第二个输入端。一个电容和并联电阻必须从此脚连接到GND。他们完成内部的峰值保持电路,此峰值保持电路从主电压的有效值获得信息。此脚的电压直流水平与MULT脚(3脚)的峰值电压相等,此电压补偿依赖于主电压的控制环路增益。不要将此脚直接连接到GND。
6、 TBO:跟踪BOOST功能。此脚提供一个缓冲VFF电压。通过一个电阻将此脚连接到GND来定义从INV(1脚)流入的电流。在这种情况下,输出电压相对主电压成比例的变化(跟踪BOOST)。如果不用此功能将此脚悬空。
7、 PFC_OK:PFC预调节输出电压监测或使能功能端。此脚通过一个电阻分压来感测PFC预调节输出电压,也被用作保护目的。如果此脚电压超过2.5V,IC被关断,其损耗降低到接近启动时的水平并且此情况被锁住。PWM_LATCH脚被置为高电平。只有当Vcc重新上电后才能重新正常工作。此功能用来做反馈环路失效的保护。如果此脚电压低于0.2V,IC关断,其损耗降低。此脚电压必须重新高于0.26V IC才能重新启动。如果这些功能都不需要,将此脚的电压保持在0.26到2.5V之间。
8、 PWM_LATCH:故障信号的输出脚。在正常工作期间此脚保持高阻抗特性。如果检测到PFC_OK(7脚)电压高于2.5V,或检测到CS(4脚)电压高于1.7V,此脚电压被置高电平。正常情况,此脚被用来停止其后面带的DC-DC工作,通过调用一个锁存使能其PWM控制器。如果不用,将此脚悬空。
9、 PWM_STOP:故障信号的输出脚。正常工作期间此脚特性为高阻抗。如果IC因为RUN(10脚)电压低于0.5V被使能,此脚电压被拉低到GND。一般情况下,此脚被用来停止其后端的DC-DC转换器工作,通过使能其PWM控制器来实现。如果不用,将此脚悬空。
10、 RUN:远程开关控制端。低于0.52V的电压关断(不锁住)IC并降低其损耗到很低的水平。PWM_STOP被置低电平。此脚电压高于0.6V后IC重新启动。将此脚直接或通过一个电阻分压连接到VFF(5脚)来使用此功能作欠压保护(AC主电压欠压),如果不用将此功能将其连接到INV(1脚)。
11、 ZCD:BOOST电感退磁感测输入在传统模式下。一个负向的边缘触发MOSFET开通。
12、 GND:地端。IC信号部分和栅极驱动的电流返回端。
13、 GD:栅极驱动输出。图腾极的输出能驱动功率MOSFET和IGBT,驱动峰值电流达到600mA输出和800mA吸入。此脚高电平电压箝位在12V以避免超过栅极电压。
14、 VCC:IC信号部分和栅极驱动的供电电压。

上一篇:arduino控制继电器
下一篇:l6563的pfc电路