时间:2023-08-11 11:04
人气:
作者:admin
条件:欧姆龙PLC变送器的输出信号为0-10V,对应温度为-100--200摄氏度;CP1H的模拟量输入量程设置为0-10V,分辨率选择6000
目的:使用SCL2指令将模拟量转换得到的数据0-6000(BIN)对应缩放到-100--200(BCD)摄氏度显示输出。
程序如下:

SCL2控制字解释: 200:CP1H的模拟量输入通道1 D100:偏移量(带符号BIN)详见下图 D101:ΔX(带符号BIN)详见下图 D102:ΔY(BCD)详见下图 D200:转换结果通道

结果:程序执行后就可以实现0-6000(BIN)转换到-100--200(BCD)摄氏度显示了。
注:因为BCD数是以十六进制来表示十进制数据的,因此对应的温度值应该用16进制方式去监视。
例如:当200CH中的数据是&4000(即6.66V电压输入),那么用十六进制监控数据D200应该显示#100。 &符号表示十进制数;#表示十六进制数。
SCL指令应用案例
条件:欧姆龙PLC变送器的输出信号为0-10V,对应压力为0-400MPa;CP1H的模拟量输入量程设置为0-10V,分辨率选择6000。
目的:使用SCL指令将模拟量转换得到的数据0-6000(BIN)对应缩放到0-400MPa(BCD)显示输出。 程序如下:


结果:程序执行后就可以实现0-6000(BIN)转换到0-400(BCD)的压力值了。 注:因为BCD数是以十六进制来表示十进制数据的,因此对应的压力值应该用16进制方式去监视。
例如:当200CH中的数据是&3000(即5V电压输入),那么用十六进制监控数据D200应该显示#200。 &符号表示十进制数;#表示十六进制数。
使用CPM1A-AD041的模块采集模拟量4-20ma的信号,该模拟量信号取自一位移传感器信号,代表一个0-100mm的距离,要怎么才能把输入通道里的数据转换成所对应的这个距离值呢?
可以使用SCL指令做此类的定标转换,该指令的作用是把一个16进制数据线性转换成一个BCD码的数据,这条指令有3个操作数见图1,S为源字,P1是参数首字,R是结果字,从P1到P1+3要设置4个值,P1是AY,P1+1是AX,P1+2是BY,P1+3是BX(见图2),在此例中因为输入的数据范围是0-1770 HEX,所以P1+1和P1+3分别是0和1770,而定标结果是0-100,所以P1和P1+2分别是0和100.具体可以这么做,例如AD041的输入通道是002,把DM0作为参数首字,D10作为结果字存放0-100的距离值。
SCL 2 DM0 DM10 在执行SCL指令前先用MOV指令对DM0-DM3里分别赋值0,0,100,1770。之后SCL指令就能把输入的模拟量值定标成0-100的距离值了。

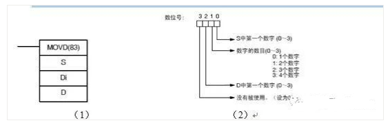
CPM1A-MAD02-CH使用了4路输入,但是它的输入数据是每两路放一个通道的,这样就无法进行监视或处理单独一路的输入数据了,有什么办法可以把两路数据分离开吗?
可以用MOVD指令,分别把两路数据传送到一个单独的通道。该指令有3个操作数,

操作数排列如图1,S是源字,也就是用模拟量输入的通道,DI是指定数位号,每个数字指定方式如上图2,也就是指定从源字中哪一个数字开始传送(一个通道是4个16进制数字,一路输入是半个通道,也就是2个16进制数字),传送几个数字,传送到目标通道的哪个数字,D就是指定目标通道。例如现在MAD02的第一第二路输入的通道是002通道,现在要把第一路数据传送到DM0,第二路数据传送到DM1,MOVD指令

CPM1A-AD041的外部输入电流和电压信号要如何接线?
电压输入:把外部的输入正信号接V IN,负信号接com端;
电流输入:把模块上V IN和I IN的端子短接后接输入正信号,负信号接com端。

CPM1A-MAD02-CH的参数应该怎么设置?
在n+1通道(n为分配给CPU单元或前一个扩展单元的最后一个输出通道)的每个位对应的作用按照如下表分配,在量程对应的位是设定输入输出的量程范围,在启动位和平均值对应的位是设定该功能使用与否,例如4路输入1路输出全用4-20ma,平均值功能不用,就在N+1通道设置C3FF HEX就可以了。

CP1H-X□40D□-□的型号是如何定义的?

欧姆龙PLCMOVD指令的解释

举例说明如下:

S:200CH为传送源地址,初始值为#ABCD(十六进制)。
D:300CH为传送目标地址,初始值为#0000(十六进制)。
例1:D300为#0211: 从左往右解释: 2表示传送到目标字以位2开始(即8-11位)。
1表示传送位数2位。
1表示传送源字以位1开始(即4-7位)。
程序执行后,300CH中的值为#BC00。
例2:D300为#0230: 从左往右解释: 2表示传送到目标字以位2开始(即8-11位)。
3表示传送位数4位。
0表示传送源字以位0开始(即0-3位)。
程序执行后,300CH中的值为#CDAB。
CPM2A-30CDR-A配CPM1A-AD041和CPM1A-20EDR1地址是如何分配的?

CX-Programmer下传程序的时提示UM区被保护,如何处理?
① 新建PLC程序时,在设备型号后的设定中选中了文件内存只读,只要把文件内存只读的钩去掉即可;
② 询问CPU型号:
a.CPM系列,DM 6602设为了×××1,可以在编程模式中将DM6602设为×××0后断电上电即可;
b.C200Ha或CQM1系列,CPU盖板下的开关中的DIP-1打在了On上,断电将DIP-1打为Off上电即可;
c.CP/CJ/CS系列,如果CPU被加过写保护密码,需要先释放密码,CPU盖板下的开关中的DIP-1打在了On上,断电将DIP-1打为Off上电即可。
在输入模拟量数据后,如果要把数据定标成带小数点的数据,可以怎么做?
两种办法,一是把定标的结果数据放大10的N次方来得出小数点,例如需要2位小数,例如把0-0FA0的输入定标成0-10.00V的BCD码,带两位小数,那就当成0-1000来定标。
如果是CP1H或CQM1H那还有一种方法,就是如果把源数据转成浮点数来做浮点运算,也能做到,但因为CPM系列的PLC不支持浮点数,所以不能用这个方法。
4-20ma模拟量输入的时候,输入信号为4ma,但输入通道的数据在0,65535两个值跳,这是正常的吗?实际使用中如果不能有这样的数据怎么办?
65535的16进制其实是FFFF,因为PLC是用二进制补码表示负数的,其实这个数据是代表-1,也就是模拟量输入在0到-1之间跳动,是属于正常的。
如果处理跳变的现象,不要直接用输入通道的数据,可以把这个数据传送到另一个中间通道后再使用,之前用一条CPS比较指令判断输入信号是否是负的,如果是负的,就不传送输入通道数据而传送0到这个中间通道,把信号作为0来处理
几根常用的RS-232C通讯电缆的接线?
①电缆XW2Z-200S-V连接图:
PLC(9孔)侧 PC(9针计算机)侧
2――――2
3――――3
9――――5
PLC的4与5短接
PC侧的4与6短接, 7与8短接
②电缆XW2Z-200S-CV连接图:
PLC(9孔)侧 PC(9针计算机)侧
2――――2
3――――3
4――――8
5――――7
9――――5
③电缆XW2Z-200P-V连接图:
PLC(25孔)侧 PC(9针计算机)侧
2――――2
3――――3
7――――5
PLC侧4,5短接,6,20短接。
计算机侧4,6短接,7,8短接。
④电缆XW2Z-200T连接图:
PLC(9孔)侧 触摸屏(9孔)侧
2――――3
3――――2
9――――9
PLC和触摸屏两侧的4,5都要短接。
CPM1A的外设口用CPM1-CIF11转成RS-422口后连计算机侧的RS-422电缆接线?
CIF11 计算机
SDA———RDA
SDB———RDB
RDA———SDA
RDB———SDB
NC模块的参数设置注意事项
a)当m+2控制字设置为0000,即x轴使用保存在PCU的FLASH中的轴参数时,NC模块控制电机正常;b)当m+2控制字设置为0001,即x轴使用分配给特殊I/O单元的数据存储器区域字设置的轴参数时,NC模块控制电机不正常。具体表现如下:在a)状态时,开机搜索原点(n.06),然后手动控制电机进位,然后执行原点返回命令(n.07),电机返回原点;在b)状态时,开机搜索原点,然后手动控制电机进位,然后执行原点返回命令(n.07),电机停止不动,检查n+2.05位,发现为ON,即表示定位结束。
根据现象,判断是NC模块没有完成正确的设置,以至于它没有能够正确判断相对和绝对移动。检查公共参数区域(m,m+1……),没有发现问题。
但是在检查到m+25~m+28参数区域时,这4个通道内值为0。这4个通道分别是设置CCW/CW的软限位的。在以前的试验中我们曾发现过当软限位未设置的情况下,NC模块不能执行正确的绝对和相对移动,现象是让电机按照绝对移动或者相对移动模式,运行结果是一样的,按照相对运行的模式运行。
所以估计是这个区域没有设置导致客户出现问题。
将m+25~m+26设置为C0000001,m+27~m+28设置为3FFFFFFF。断电上电,按照b)模式运行,故障消除。
CJ1W-AD041的DM区设置?
对于DM字地址定义是m=20000+(单元号*100)D(m):输入使用设置D(m+1):输入信号范围设置D(m+2):输入1均值处理设置D(m+3):输入2均值处理设置D(m+4):输入3均值处理设置D(m+5):输入4均值处理设置D(m+6)~D(m+17):未使用忽略设置D(m+18):高8位是转换时间/分辨率设置,低8位是操作模式设置具体的参数设置请参照CJ1/CS1模拟量I/O单元中文操作手册P86
例:
我用压力传感器输入4-20mA,对应工作压力为0-70p,用SCL指令源通道我用200,参数字用D100(内存设置D100,D101,D102,D103怎么写),我要做4个报警,在用CMP指令做比较的时候,数据比较1写D100,数据比较2写4个报警的具体数值吗?
1:分辨率为6000的情况下,四个参数字如下:D100:#0 D101:#0 D102:#70 D103:#1770 ;2:分辨率为12000的情况下,四个参数字如下:D100:#0 D101:#0 D102:#70 D103:#2EE0 ;
比如SCL指令的结果通道用的是D300,那么D300里面看到的就是0-70P之间的值,CMP指令和D300里面的当前工程量作比较,满足一定条件输出报警
例2:
两个压力传感器是电流型4-20mA输出、其量程为0-25Mpa,我将其分别接入200CH、201CH,实际工作中的压力计算公式是:实际压力 X=20*25*D200/6000。(分辨率假定为6000);
我的程序是:--P_on-------Mov #0 D100
|-Mov #0 D101
|-Mov #25 D102
|-Mov #1770 D103
--P_on-------Scl 200 D100 D200
|-Cmp D200 D0(设定值)
|-P_on--1000
你的定标是正确的,不过D102设成#25太小,精度太低,建议设为#2500.比较程序的判别标记不能使用P_ON
审核编辑:刘清
NVIDIA RTX PRO 4500 Blackwell GPU测试分析