时间:2024-11-08 11:46
人气:
作者:admin
摘要:
2电路设计
2.2电压比较电路模块设计
2.3增益电路模块设计
2.4带通滤波器模块设计
(1)高通滤波器的设计
(2)低通滤波器的设计
所以R14和R15的取值为
3 电路仿真
3.2电压比较电路及增益电路模块仿真
c. 当直流输入电压5V
接下来进行交流分析仿真,设置起始频率为1Hz,停止频率为10MHz,扫描类型为十倍频程,输出设置为该电路输出电压(V(20)),点击仿真,得到图3-9。
表3-1 带通滤波器交流分析结果
通过结果可知,该电路可以实现3dB带宽为30Hz-15kHz的滤波功能。
3.3整机电路仿真
b. 当交流输入信号为1V
c. 当交流输入信号为〖5V
d. 检验3dB带宽
4 结论
本报告使用运算放大器设计一个能够根据输入信号幅值切换调整增益的电压放大电路。输入信号可直流可交流,若为交流先通过整流滤波电路变为直流;将直流信号输入到电压比较器,通过基准电压的状态控制模拟开关的工作状态,选择相应的电压增益进行电压放大;输入为直流信号可直接输出,交流信号需要再输入到带通滤波器后得到输出。经过仿真,电路可实现输入U_i<1V,电路增益为5倍;1V
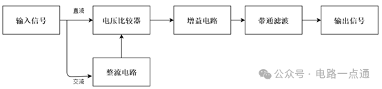
1 功能描述
根据题目要求,本实验需要设计一个能够根据输入信号U_i幅值自动切换增益的电压放大器,具体功能描述:
(1)当输入信号为直流时,
当U_i<1V时,电路增益为5倍;
当1V
(2)当输入信号为交流时,
增益满足直流输入时的相同要求;
3dB带宽为30-15KHz。
当输入信号为交流信号时,先经过整流滤波电路将交流信号转化为直流信号。当输入信号为直流信号或交流信号经整流滤波后输入到电压比较器,通过电压比较器判断输入电压的大小,决定电压比较器的输出,其输出决定增益电路中模拟开关的工作状态,选择输入信号相对应的电压增益进行电压放大。若输入为直流信号可直接从模拟信号的输出得到输出信号;若输入为交流信号,则需再输入到带通滤波器,使其3dB带宽为30Hz-15kHz后得到输出信号。
2.1整流滤波电路模块设计
首先,我们先去掉滤波部分的电容C1,电阻R5的阻值应为20kΩ。
(1)当输入信号U_i>0时,二极管D1截止,D2导通,此时U1的增益为-R_2/R_1 =-1,所以U_o1=-U_i;这时电路的输出信号U_o=-R_5/R_4 * U_i+R_5/R_3 * U_o1=U_i;
(2)当输入信号U_i<0时,二极管D1导通,D2截止,此时U1的增益为0,所以U_o1=0;这时电路的输出信号U_o=-R_5/R_4 * U_i=-U_i。
由上所述,该电路可以实现整流功能。
在电路中接上电容C1后,可以实现滤波功能,但是由傅里叶级数展开可知,滤出的直流分量为峰值的2/π,为了得到峰峰值,需提高R5的大小,通过调节滑动变阻器,最终确定R_5=20×π≈62.8kΩ。

如图2-2所示,选用两个741芯片U3、U4作为电压比较器。将它们的反相输入端分别接基准电压U_REF1和U_REF2,这两个基准电压根据题目设计要求可知分别为U_REF1=5V和U_REF2=1V。
通过基准电压就可以得出R6、R7、R8的值。
U_REF1=VCC* R_8/(R_6+R_7+R_8 )=5V
U_REF2=VCC* (R_7+R_8)/(R_6+R_7+R_8 )=1V
设R8=10kΩ,可以计算出R6=100kΩ,R7=40kΩ。
直流电源信号或经过整流滤波电路输出的直流信号U_i,同时加在U3、U4的同相输入端,U_i与基准电压U_REF1和U_REF2进行比较,决定它们的输出U_o1和U_o2是高电平还是低电平。
然后用U_o1和U_o2的状态控制模拟开关的工作状态。

增益电路图中使用了模拟开关元件ADG409BN,其是一款单芯片CMOS模拟多路复用器,内置4个差分通道。它根据2位二进制地址线A0和A1所确定地址,将4路差分输入之一切换至公共差分输出。该器件提供EN输入,用来使能或禁用器件。
如图2-3,U_i为输入信号(直流电源或交流电源),U_i1和U_i2分别为电压比较电路的两个输出信号。通过U_i1和U_i2的状态控制模拟开关ADG409BN的工作状态,切换反馈电阻即可实现增益的自动转换。题目中要求的电压增益分别为5、1、0.5。受模拟开关的控制,电阻R10、R11、R12与运放U5构成了反相比例放大电路。我们选定输入电阻R9=10kΩ,分别可以确定反馈电阻的值为
R_10=5R_9=50kΩ
R_11=R_9=10kΩ
R_12=0.5R_9=5kΩ
由于我们利用U5构成了反相比例放大电路,输出电压与输入电压反相,但题目设计要求不可改变电压极性,因此我们在U5输出后又添加了一个由U8构成的增益为-R_19/R_18 =-1的反相比例放大电路,可不改变输出电压大小而使输出电压与输入电压极性相同。

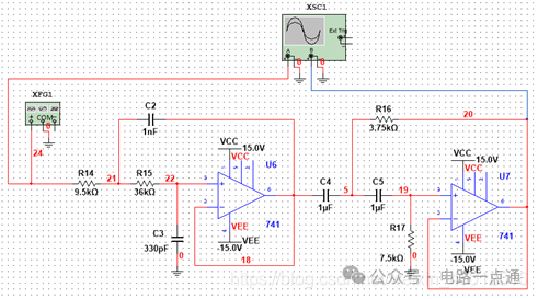
为满足题目中对3dB带宽的要求(30-15kHz),我们通过一个带通滤波器实现。考虑通过查表法设计一个二阶带通滤波器实现该电路,采用一级二阶高通滤波器和一级二阶低通滤波器相级联组成二阶带通滤波器。其中,高通滤波器的截止频率决定带通滤波器的下限截止频率,低通滤波器的截止频率决定带通滤波器的截止频率。
题目要求下限截止频率为f_L=30Hz,根据查表法选定电容C4=C5=1uF,因此参数K_L0为
K_L0=100/(f_L×C_4 )≈3.33
所以R16和R17的取值为
R_16=1.125K_L0≈3.75kΩ
R_17=2.251K_L0≈7.5kΩ
将各参数确定后,可算出该高通滤波器的实际截止频率为
f_L=1/(2π√(R_16 R_17 C_4 C_5 ))≈30.03Hz
误差ε_L为
ε_L=(30.03-30)/30=0.1%
题目要求上限截止频率为f_H=15kHz,根据查表法选定电容C2=1nF,所以C3=330pF,因此参数K_H0为
K_H0=100/(f_H×C_4 )≈6.67
R_16=1.422K_H0≈9.5kΩ
R_17=5.399K_H0≈36kΩ
将各参数确定后,可算出该低通滤波器的截止频率为
f_H=1/(2π√(R_14 R_15 C_2 C_3 ))≈14.98kHz
误差ε_H为
ε_H=(15-14.98)/15=0.13%
3.1整流滤波电路模块仿真
(1)仿真电路图
(2)仿真过程及结果
将图3-1中的函数发生器的输入信号设置为幅值为2V(峰峰值为4V)的正弦波信号,经过整理滤波电路后,得到仿真解果见图3-2。

图3-2中,红色曲线表示输入信号,蓝色曲线表示输出信号,从图中可以看到输入信号为峰峰值为4V的正弦波信号,输出信号为4V的直流信号,实现了整流滤波功能。
(1)仿真电路图
本模块也是当输入信号为直流时的增益自动切换电压放大电路。
(2)仿真过程与结果
a. 当直流输入电压U_i<1V时,电路增益为5;选择U_i=0.5V进行验证。
从图3-4中可以看到,红色曲线表示输入信号,蓝色曲线表示输出信号,输入信号为0.5V,输出信号为2.511V,实现了电路增益为5的电压放大。
b. 当直流输入电压1V
从图3-5中可以看到,红色曲线表示输入信号,蓝色曲线表示输出信号,输入信号为2V,输出信号为2.013V,实现了电路增益为1的电压放大。
3.3带通滤波器电路模块仿真
(1)仿真电路图
(2)仿真过程与结果
设置函数发生器的输入信号为幅值2V、频率为1kHz的正弦波信号,点击运行仿真,得到图3-8。

从图3-8中可以看出,输入信号与输出信号幅值(均为2V左右)、频率(均为1kHz左右)基本相同。

从图3-9中我们可以通过光标看到带通滤波器增益下降3dB的位置并得到表3-1。
参数名称 |要求值 |实际值 |误差
下限截至频率 |30Hz |30.2787Hz |0.93%
上限截止频率 |15kHz |14.9798kHz |0.13%
(1)仿真电路图
(2) 仿真过程与结果
a. 当交流输入信号为U_i<1V(峰峰值)时,电路增益为5;选择峰峰值U_i=0.5V(即幅值为0.25V)的正弦波信号进行验证,得到图3-11。
图3-11中红色曲线表示输入信号,蓝色曲线表示输出信号。输入信号的峰峰值为0.5V,输出信号的峰峰值为2.47V,满足电路增益为5的要求。
图3-12中红色曲线表示输入信号,蓝色曲线表示输出信号。输入信号的峰峰值约为1.96V,输出信号的峰峰值约为1.95V,满足电路增益为1的要求。
图3-12中红色曲线表示输入信号,蓝色曲线表示输出信号。输入信号的峰峰值约为7.87V,输出信号的峰峰值约为3.95V,满足电路增益为0.5的要求。
设置输入信号为幅值为4V、频率为1kHz的正弦波交流信号,进行交流分析。设置起始频率为1Hz,停止频率为10MHz,扫描类型为十倍频程,输出设置为该电路输出电压(V(20)),点击仿真,得到图3-14。

从图3-14中我们可以通过光标看到带通滤波器增益下降3dB的位置并得到表3-2。
表3-2 带通滤波器交流分析结果
参数名称 | 要求值 | 实际值 | 误差
下限截至频率 | 30Hz | 30.2239Hz | 0.75%
上限截止频率 | 15kHz | 14.9183kHz | 0.54%
通过结果可知,整机电路中滤波功能良好。
综上所述,实现了交流输入时的增益自动切换电压放大电路设计,且3dB带宽为30Hz-15kHz。
本次实验设计过程中,分别对整流滤波电路、电压比较电路、增益选择电路和带通滤波电路进行了细致研究,其中了解了模拟开关特别是ADG409的使用方法。我们设计的整流滤波电路输出电压杂质含量少,电压比较电路对于电压大小的判断精准,基准电压附近的电压也能够较为准确判断,带通滤波电路的上下限截止频率误差都很小(都控制在了1%以内)。这个电路设计简洁,实现了自动切换增益的电压放大电路。
龙腾半导体SGT MOSFET LSGT085R018在智慧农业无