时间:2024-03-07 17:06
人气:
作者:admin
电力晶体管(Giant Transistor——GTR),是一种耐高电压、大电流的双极结型晶体管(Bipolar Junction Transistor—BJT),所以有时也称为Power BJT。但其驱动电路复杂,驱动功率大。
电力晶体管的产品特点
l 输出电压
可以采用脉宽调制方式,故输出电压为幅值等于直流电压的强脉冲序列。
2 载波频率
由于电力晶体管的开通和关断时间较长,故允许的载波频率较低,大部分变频器的上限载波频率约为1.2~1.5kHz左右。
3 电流波形
因为载波频率较低,故电流的高次谐波成分较大。这些高次谐波电流将在硅钢片中形成涡流,并使硅钢片相互间因产生电磁力而振动,并产生噪音。又因为载波频率处于人耳对声音较为敏感的区域,故电动机的电磁噪音较强。
4 输出转矩
因为电流中高次谐波的成分较大,故在50Hz时,电动机轴上的输出转矩与工频运行时相比,略有减小。
电力晶体管的驱动保护
1.GTR基极驱动电路
(1)对基极驱动电路的要求
①实现主电路与控制电路间的电隔离。
②导通时,基极正向驱动电流应有足够陡的前沿,并有一定幅度的强制电流,以加速开通过程,减小开通损耗。
③GTR导通期,基极电流都应使GTR处在临界饱和状态,这样既可降低导通饱和压降,又可缩短关断时间。
④在使GTR关断时,应向基极提供足够大的反向基极电流,以加快关断速度,减小关断损耗。
⑤应有较强的抗干扰能力,并有一定的保护功能。
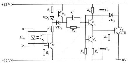
(2)基极驱动电路

图 实用的GTR驱动电路
2.集成化驱动
集成化驱动电路克服了一般电路元件多、电路复杂、稳定性差和使用不便的缺点,还增加了保护功能。
3.GTR的保护电路
开关频率较高,采用快熔保护是无效的。一般采用缓冲电路。主要有RC缓冲电路、充放电型R、C、VD缓冲电路和阻止放电型R、C、VD缓冲电路三种形式,如图所示。

a) b) c)
图 GTR的缓冲电路
图a所示RC缓冲电路只适用于小容量的GTR(电流10 A以下)。图b所示充放电型R、C、VD缓冲电路用于大容量的GTR。图c所示阻止放电型R、C、VD缓冲电路,较常用于大容量GTR和高频开关电路,其最大优点是缓冲产生的损耗小。**
上一篇:如何判断二极管的极性以及它的好坏
龙腾半导体SGT MOSFET LSGT085R018在智慧农业无