时间:2018-06-22 14:21
人气:
作者:admin
本文主要就微电网的两种拓扑架构思路进行简要介绍。第一种是基于微电网即插即用模块化理念的拓扑架构体系,第二种是基于电力电子变压器的微电网拓扑架构体系。
微电网作为对于集中式大电网的一个有力补充,实现新能源的就地消纳,是解决分布式能源接入配电网所带来的影响的一个良好突破口。随着国家政策的出台,极大的推动了微电网的发展,但是步入快车道的微电网如何打破现有困境,推动清洁能源又快又好的发展,这是摆在现实面前的一道难题。
微电网的发展现如今主要面临着以下几个问题:
1.支持政策尚未明确,市场机制尚未建立;
2.商业化运营模式需要探索,商业化示范不足;
3.微电网拓扑架构体系没有明确,缺乏必要的文献标准;
4.产业发展缺乏统筹规划;
5.配网困难。
基于以上第三点本文就微电网的两种拓扑架构进行简要介绍,为微电网项目的开展提供参考。
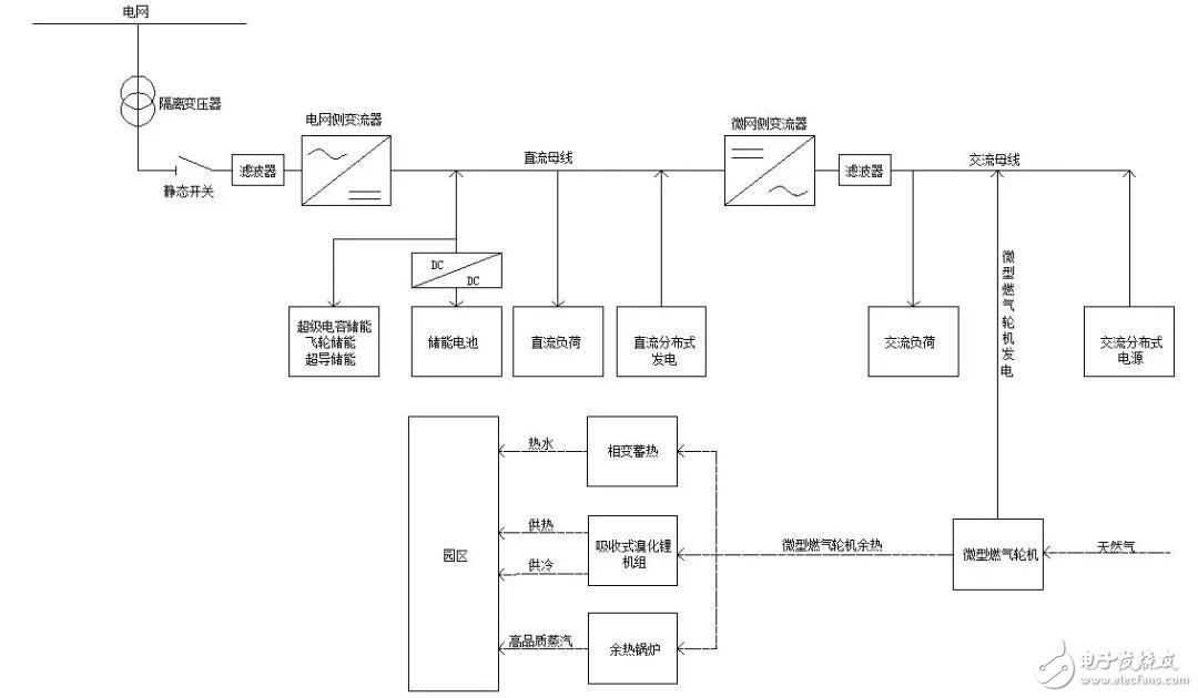
首先,介绍的第一种微电网拓扑架构是一种基于微电网即插即用功能模块化的拓扑架构体系。拓扑架构体系如图1所示:

图1基于能源互联网的模块化微网拓扑架构
模块化微电网分为直流微电网子系统及交流微电网子系统,整个微电网可以实现交直流的容括。微电网包括两个变流部分:第一部分电网侧整流部分为AC/DC整流,可实现整个微电网与配网的接洽;第二部分微网侧整流部分为DC/AC整流,可实现直流微电网子系统与交流微电网子系统的连接,以实现多能源互联互通。微电网直流子系统由直流母线以及母线下级储能系统、直流负荷、直流式分布式电源组成。为实现直流母线电压稳定、平滑分布式能源出力,储能系统包含飞轮储能或超级电容储能或超导储能和蓄电池蓄能,以飞轮储能等响应速度快,功率密度大的储能电池为直流母线提供功率/能量支撑,蓄电池组以DC/DC斩波器进行管理,为飞轮储能等快速响应型电池组提供后备能源支持,在发挥蓄电池能量密度大优势的同时降低其充放电响应频率。微电网交流子系统由交流母线以及交流母线下级交流分布式电源、交流负荷组成。
基于能源互联网的概念,引入微型燃气轮机发电系统,以天然气清洁燃料实现微型燃气轮机发电供给微电网系统运行,燃机发电余热通过相变蓄热装置提供热水供给,通过吸收式溴化锂机组实现供热、供冷的需求,亦可以通过余热锅炉提供高品质的蒸汽。基于微电网经济化运行的角度来看,热点联产可以有效提高系统效率,通过合理的联合燃气轮机发电与储能电池状态,协调微电源与储能电池运行状态可以有效降低储能电池初始储能费用。
接下来,介绍第二种微电网拓扑架构,这种微电网系统是基于先进的电力电子变压器(SST)实现微电网的能源整合。拓扑架构体系如图2所示。

图2基于电力电子变压器的微电网拓扑架构
SST作为未来微电网的核心模块,一直是微电网领域研究的热门课题,其基于先进的控制理念和电子技术能够应对分布式能源接入所带来的种种影响,比如电力电子器件的大量引入所带来的谐波治理问题,电网侧电压不平衡、电压跌落,负载侧扰动。因此基于SST的微电网拓扑结构体系的研究对于微电网的发展是十分有利的。
对于固态变压器,其大体结构可以分为三个部分:
第一部分为输入级,可以实现与电网侧的接入和整流;
第二部分为隔离级,包含三个模块:DC/AC整流、隔离变压器、AC/DC整流,其可以实现电压的可控与谐波的隔离;
第三部分为逆变级,可以实现直流到交流的整流,为直流微电网与交流微电网的连接搭建起桥梁。
基于SST的微电网其主要是以固态变压器作为能源路由器通过与电网、直流微电网、交流微电网三方相连作为中继点实现能源互联互通。图2中直流、交流微网单元与上述第一种微电网直流、交流单元相同,故不在论述。
微电网的发展是不断进步的,技术与控制理论的不断革新,导致微电网拓扑架构也是多种多样的,本文中所提到两种仅是其中的沧海一粟,希望可以为大家的微电网学习提供参考。