时间:2023-07-06 14:46
人气:
作者:admin
经典锁相环结构小结
频率合成器一般分为直接合成模拟式频率合成器、锁相环频率合成器、直接数字频率合成器(DDS)。其中锁相环频率合成器按照实现技术分为模拟PLL、数字PLL(ADPLL)、数模混合PLL。
这篇文章中主要讲的就是比较常用的数模混合PLL(以下简称PLL)的两种经典结构。
主要构成
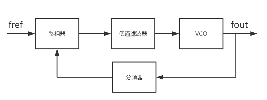
PLL一般由PD(PFD)、LPF、VCO、分频器等组成。

核心器件之鉴相器
模拟鉴相器就是一个乘法器,通常由Gilbert乘法器单元构成,由于当两信号相位差为
时,鉴相器的增益最大,又称为正交型鉴频器,同时环路的相位误差
等于两信号的相位差减去
。当某一个输出信号为方波或者由于输入信号幅度很大类似方波时,需要对VCO的频率范围进行限制,防止环路锁定到高阶谐波频率上,鉴相范围为
。
数字鉴相器主要为异或型鉴相器、时序型鉴相器、以及可鉴频又可鉴相的鉴频鉴相器PFD。
时,鉴相器经过低通滤波器的输出为0,环路相位误差
为0。也要注意锁定到高阶谐波频率上,鉴相范围为
。
,环路锁定时两信号的相位差为0,稳定平衡点和不稳定平衡点的鉴相器增益差距较大,与异或型鉴相器相比,锁定时间减小,但因为是边沿触发,需要保证J、K两端的边沿响应速度相同。
。经典结构之I型锁相环
下图所示的PLL是一个二阶I型锁相环。“二阶”是因为低通滤波器为一阶,Ⅰ型是因为环路增益在原点处有一个极点。

锁定过程
两输入之间相位不同时,鉴频器会输出与相位差正比的宽脉冲,经过低通滤波器后,变为控制VCO振荡频率的控制信号,改变振荡器的频率,再反馈与鉴相器,在各个参数合适的情况下,最终使得输出相位差减小为一稳态值,两输入信号的频率相等。
主要问题
I型锁相环需要在阻尼系数,低通滤波器带宽与相位误差之间进行折衷,或者说系统锁定时间、系统稳定度、相位误差、控制电压的纹波之间需要折衷,而且这种类型的锁相环只有
和
的差值比
略小时才能锁定。
经典结构之II型锁相环

上图所示为三阶II型锁相环,由于鉴相器改为鉴频鉴相器,又可称为电荷泵锁相环(CPPLL)。同理,“三阶”是因为低通滤波器为二阶,II型是因为环路增益在原点处有两个极点。
锁定过程
两输入之间相位不同时,鉴频鉴相器、电荷泵和低通滤波器会产生和相位差、频率差,正比的控制信号,改变VCO振荡频率,再反馈回去,在各个参数合适的情况下,由于鉴频鉴相器中鉴频作用,使得锁定时间减小且捕获范围增大,同时又因为电荷泵直流增益较大,使得锁定时,相位差趋于0,两输入频率也相等。
与I型锁相环的差异点
主要问题