时间:2010-07-20 11:14
人气:
作者:admin
The LTR3596 is a 60V step-down LED Driver. It achieves 10,000:1 digital PWM dimming at 100Hz with fast NPN current sources driving up to 10 LEDs in each channel. 100:1 LED dimming can also be done with analog control of the CTRL1-3 pin.
The step-down switching frequency is programmable between 200kHz and 1MHz and is synchronizable to an external clock. The LT3596 also provides maximum LED brightness while adhering to manufacturers’ specifications for thermal derating. The derate temperature is programmed by placing a negative temperature coefficient (NTC) resistor on the master control pin.
The LT3596 adaptively controls VOUT in order to achieve optimal efficiency. Other features include: 1.5% LED current matching between channels, open LED reporting, shorted LED pin protection and reporting, programmable LED current and programmable temperature protection.
LTR3596主要特性:
n 300mA Buck Regulator, Drives Up to 10 LEDs per Channel with Fast NPN Current Sources
n Fast Current Sources for <1μs Pulse Widths (10,000:1 True Color PWM™ Dimming at 100Hz)
n LEDs Disconnected in Shutdown
n Adaptive VOUT for Increased Efficiency
n 6V to 60V Input Voltage Range
n ±1.5% Accurate LED Current Matching
n External Resistors Set LED Current for Each Channel
n Requires No External Compensation
n Programmable Switching Frequency (200kHz to 1MHz)
n Synchronizable to External Clock
n Open, Short LED Detection and Reporting
n Programmable LED Thermal Derating and Reporting
n Programmable Temperature Protection
n 5mm 8mm Thermally Enhanced QFN Package with
0.6mm High Voltage Pin Spacing
LTR3596应用:
n LED Billboards and Signboards
n Mono, Multi, Full Color LED Displays
n Large Screen Display LED Backlighting
n Automotive, Industrial and Medical Displays

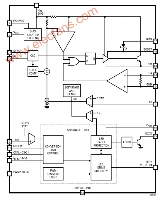
图1.LTR3596方框图

图2.LTR3596典型应用:48V 降压8W 100mA LED驱动器

图3.LTR3596典型应用:24V 降压4W 100mA LED驱动器

图4.LTR3596典型应用:12V 降压100mA 单象素RGB驱动器

图5.LTR3596典型应用:48V 降压10W 100mA LED驱动器
上一篇:I2C I/O扩展芯片特性分析
从profibusDP转ModbusTCP,一网打尽转换技巧!