时间:2009-07-13 20:05
人气:
作者:admin
将USB信号转换为便于光纤传输的电路图
2.1将USB信号(D+、D—)转换为光纤传输信号

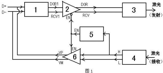
图1为将USB信号(D+、D-)转换为光纤传输信号——激光的框图。USB信号检测电路(1)将D+和D-变换为“或”门输出DOR1和差分比较器输出RCV1。一双可控三态缓冲器(2)通过控制端EN来控制逻辑“通”与“端”。当EN=“0”时,DOR=DOR1、RCV=RCV1。而当EN=“1”时,DOR和RCV为高阻状态。激光发射驱动电路(3)将DOR和RCV转换为三种激光强度(亮、半亮、暗)。激光接收电路(4)将接收到的三种激光强度(亮、半亮、暗)恢复为D+和D-的三种状态。激光接收电路(4)的输出之一H的状态变化触发单稳延时电路(5)。单稳延时电路(5)的输出EN平时(即USB信号处于闲置状态时)为“0”,当其输入H有下降延(即由“1”变为“0”)时输出EN由“0”变为“1”并且保持为“1”大约1000us,然后恢复为“0”。另一双可控三态缓冲器(2)通过控制端EN来控制来控制逻辑“通”与“断”,当EN=“1”时,VP=H、VM=L,而当EN=“0”时输出VP、VM为高阻状态。
2.2将USB信号转换为便于光纤传输的电路图

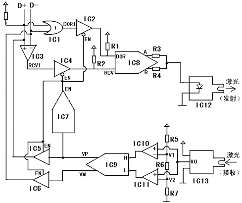
图2为将USB信号转换为便于光纤传输的电路图。假设USB为全速状态(12M),此时D+通过大约1.5KΩ的电阻接+5V电源。平时USB信号处于闲置(Idle)状态,此时D+为“1”(高电平,大约3至5V),D-为逻辑“0”(低电平,大约0至1.4V)。IC1为“或”门。IC2、IC4、IC5和IC6为可控三态缓冲器。其中,IC2和IC4是当其控制信号EN为“0”时导通的,而IC5和IC6是当其控制信号EN为“1”时导通的。由于IC2和IC4在不导通时(即EN为“1”时)输出为高阻状态,所以
图2在IC2的输出端加了上拉电阻R1、在IC4的输出端加了上拉电阻R2。IC3、IC10和IC11是比较器。IC7是单稳触发电路由输入端(信号VP)下降沿触发,输出EN平时为“0”。当IC7的输入端出现一个下降沿时,其输出端将出现一个持续时间大约1000us的“1”状态,然后恢复为“0”。IC7的输出信号EN通过控制IC2、IC4、IC5和IC6来控D+、D-的“收/发”状态。由于EN平时为“0”,所以平时允许接收D+和D-(IC2、IC4导通),而禁止发送信号到D+和D-上(IC5和IC6输出为高阻态)。
从profibusDP转ModbusTCP,一网打尽转换技巧!