时间:2023-02-11 09:27
人气:
作者:admin
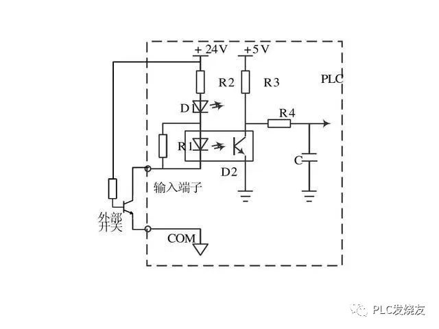
PLC自动化控制在电气自动化和智能化控制中应用相当的广泛,电力作业人员都知道,PLC的自动化控制除了需要输入既定的程序外,还有要对PLC本身进行输入端口和输出端口的接线,只有PLC的程序指令正确,输入端口和输出端口接线正确,PLC才能自动化控制,电工老师傅都知道,PLC既可以接受开关量控制也可以接受模拟量控制,二者是可以相互转换的,今天我们就重点来看看PLC的外部接线以及开关量信号和模拟量信号是如何转换的:






















审核编辑:陈陈
下一篇:变频器在络筒机上的应用