时间:2023-08-01 00:15
人气:
作者:admin
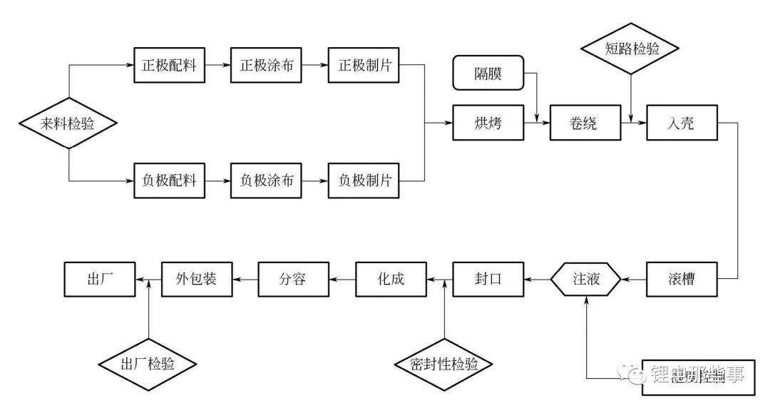
圆柱电池一般为全极耳电池(大圆柱),相对方形电池制造工艺,全极耳圆柱电池前段工序取消了模切制片工序,其余和方形电池制造流程基本一致。装配段典型工序为揉平、包胶。锂电池极耳揉平方式在电池制程过程中占据重要的地位;对于全极耳电池,正/负极片空白区位于电池两端,一般需要先对空白区揉平,使其端面致密,再对其进行极耳焊接;为了防止电池的极耳短路,在极耳焊接之前,会对极耳要外露的部分提前进行包胶。中段/后段与方形电池测试流程也基本一致。下图为全极耳圆柱电池制造流程。

全极耳圆柱电池制造流程
设备主要功能及描述
1.1 圆柱锂电池发展现状
圆柱锂电池也称为圆形锂电池,最早是由日本SONY公司于1992年发明的18650锂电池,其历史相当悠久,采用较为成熟的卷绕工艺,自动化程度高,产品质量稳定,成本相对较低,目前已大面积普及与广泛应用。
圆柱18650电池是被研究得最多、技术讨论最充分的电池品种。单体主要由正极、负极、隔膜、正极负极集电极、安全阀、过流保护装置、绝缘件和壳体共同组成。壳体,早期钢壳较多,当前以铝壳为主。其内部结构如图1所示。

图1 圆柱电芯内部结构
1.2 圆柱锂电池装配设备
近几年,随着新能源汽车市场的再一步扩大,以及消费者对续航里程要求的不断提高,车企对动力电池在容量、生产成本、储能寿命和产品附加属性等方面都提出了更高的要求。在原材料领域尚未获得巨大突破的前提下,适当增大圆柱锂电池的尺寸以获得更高能量密度便成为一种生产的主要方向。
如今锂电池正在往安全性以及标准化的方向发展,设备的高精度、高效率、系列化以及高自动化生产线将成为行业发展的大方向。本节提供一种锂电圆柱电池自动化生产线,实现高效自动化生产,大大节省人力成本,极大提高产能和产品质量及成品率,为客户实现利益最大化。全自动化和智能化的锂电池生产设备将在保证锂电池生产工艺的基础上,使生产出的锂电池具有较好的一致性,高的安全性能和直通良率,从而降低生产成本。
图2为圆柱电池的装配工艺流程图,实现了从卷芯到电芯焊接封口整个流程的自动化生产。圆柱电池装配线用于实现圆柱锂离子电池的电芯输送、电芯与钢壳的装入、(-)Tab与钢壳底部焊接、钢壳滚槽、Hi-pot、X射线检测、盖帽焊接、注液、封口、清洗、套膜装盒。所以整个圆柱电池装配线设备包括以下设备:卷芯上料机构、J/R与B/I插入机、Tab焊接与缩口机、T/I插入机、辊槽机、短路检测、注液机、(+)Tab焊接机、封口机等,后面一一重点介绍这些设备。

图2 圆柱电池装配工艺流程
1.3 圆柱电池装配产线未来的发展趋势
圆柱电池生产线使用时间比较长,相应的技术已经非常成熟,现有的装配线设备也大同小异。未来的发展趋势,除了从材料方面继续改善,找到高性能的电芯材料外,对于电池装配生产线而言,效率、成本等依然是动力锂电池未来发展的方向,对现有市场发展概况总结后有以下几点值得关注:
①电池本体的性能方面,比如电池尺寸、能量密度等越来越大。
②装配生产效率,在保证设备成本改动不大的情况下,不断改善生产效率;现有的圆柱锂电池装配效率可达到120PPM,甚至更高。
③电池装配线的自动化程度,显而易见自动化程度高,人工成本减少了很多,同时生产的良率更容易控制。合理控制每个工序的制作时间,从而有效缩短锂电池的生产时间,而且极大改善了工人的劳动强度大和生产成本高的问题。
④人机工程方向,设备易操作、易维修更是要关注的一点,保证设备操作的灵活性。
⑤缩短生产周期,提高产品质量,降低生产成本是未来整体发展方向,模块化技术的应用是自动化设备深度优化的目标。
1.4 圆柱锂电池生产装配线的设计
对于圆柱电池产线的设计,针对客户提出的要求会有不同的设计,根据在生产过程中遇到的问题及相应的实践,主要要从以下几个方面去考虑:
①产品的工艺:包括电池的大小、极耳的大小、焊接的厚度等。
②厂房空间大小:据此安排生产线设备的具体位置,以及要优化的机构等,还要考虑人机工程,人工操作的方便性,以及后期维护的可操作性。
③设备的设计:结构越简单越好,这样更容易操作。
④生产线中节拍的分配:重点考虑瓶颈工位的效率,如果效率达不到,考虑将单工位改为双工位甚至多工位,同时高的安全性能和直通良率也是重点关注的点。
⑤产品定位方式:对于客户不同的需求,采用不同的产品定位方式,比如侧边定位、以两边为基准定位、夹具定位等。
⑥粉尘防止装置:圆柱电池装配线设备中基本都是每个需要除尘的设备中都有相应的除尘设施,比如集尘器、毛刷等。
⑦质量检测:整套装配线中会涉及CCD检测、电芯测厚检测、绝缘检测、短路检测等。
⑧生产线的外观的一致性:保持整套设备的美观。
2.1 卷芯上料机
圆柱锂电池的关键来料就是卷芯(极组),它是电池性能的重要保障之一,其制作工艺技术已经研究成熟,因此不再继续阐述。着重关注从卷芯(极组)开始装配的设备流程,圆柱锂电池的装配线从卷芯上料开始,包括卷芯(极组)托盘投入、输送线运输、卷芯(极组)供应、空托盘堆叠、排出、卷芯(极组)装入托杯、托杯输送等工序环节,整个过程对卷芯(极组)的定位要求准确,以及卷芯(极组)装入托杯的高精确度,卷芯(极组)上料的效率也是设备重点考虑的地方,提高自动化程度与生产效率是市场、企业对未来设备的要求方向。
具体的工序流程在后面会配合相应的设备详细介绍。
图3是利用16×16的极组(卷芯)专用托盘进行极组供给,具体流程如下:人工通过小车(或者托盘输送线)的方式将托盘投入到设备入口处,设备自动将托盘进行输送、分盘、定位,使用机械手将托盘中的极组取放到极组专用托杯中,为极组入壳设备进行供料,具体的工艺流程如图4所示。
图3 卷芯上料设备

图4 卷芯(极组)设备工艺流程
设备每个工位完成的具体动作包括如下步骤:①卷芯托盘供给;②托盘升降机;③托盘移送;④卷芯移送;⑤卷芯移送传送带;⑥卷芯直径检查。
卷芯上料设备布局如图5所示。

图5 卷芯上料设备布局
1—极组托盘小车;2—极组托盘供料;3—极组托盘传送;4—取出托盘内极组;5—极组放入进料工装内;6—空托盘叠放(5层);7—空托盘叠放(10层);8—空托盘小车排出
从上面的工艺流程中可以得知,卷芯上料机重点是把卷芯(极组)从托盘中取出并放在相应的托杯上,而准确性和工作效率是其重要的衡量标准。所以设备中的取料机械手的作用显得尤为重要,选取该结构作为关键结构详细说明,如图6所示。

图6 取料机械手
取料机械手在工作中,采用的16个夹子(手指)从极组托盘中取料,在气动装置的控制下可以高效完成相应动作。工作过程中的注意事项如下:
①卷芯夹取手指下降时有上下浮动功能。
②卷芯移送时一列的标准是16个。
③夹取手指的内部及角保证光滑,卷芯不会有损伤。
④卷芯内部不会因为夹取手指及套座移送而导致损伤。
2.2 J/R与B/I插入机
J/R即卷芯(极组),B/I即底部绝缘片。该工序的目的是将底部绝缘片(B/I)插入在极组(J/R)上,然后装入钢壳(或铝壳)中,这是圆柱锂电池装配线的关键流程。结构相对较复杂,设备所完成的动作较多。
J/R与B/I插入机用于实现电芯的(-)端部整理、(-)端部外径检测、NG出料、自动上料、(-)Tab定位、下绝缘片装入、折(-)内极耳、折(-)外极耳、钢壳自动供料、吸取粉尘、CCD检查绝缘片与极耳是否盖住中心孔、电芯入壳、NG排出、良品下料等功能。
J/R与B/I插入机如图7所示,其中极组由专用托杯通过输送链板进行供给进入设备入口,分别对极组的终端Tab、先端Tab进行定位整理,插入B/I并随即弯折Tab,通过视频(CCD)对Tab弯折状态与B/I状态进行实时检查;对钢壳内部进行除粉尘作业,钢壳插入极组。具体工艺流程如图8所示。

图8 工艺流程图
1)设备的组成及工位划分
①卷芯供料;
②B/I冲裁和插入;
③负极耳定位与折弯;
④CCD检查;
⑤钢壳供给及插入;
⑥钢壳插入卷芯单元;
⑦良品与NG品排出。
2)关键结构
J/R与B/I插入机设备布局如图9所示。

图9 J/R与B/I插入机设备布局
1—料机械手;2—先端Tab定位与终端Tab定位;3—底部绝缘片插入;4—底部绝缘片冲裁;5—先端Tab弯折&终端Tab弯折;6—极组插入钢壳(入壳);7—钢壳供料;8—NG排出
从图9中可知,底部绝缘片(B/I)插入、底部绝缘片(B/I)冲裁、先端Tab弯折与终端Tab弯折、极组插入钢壳(入壳)、钢壳供料等比较关键,对整个装配出来的半成品有至关重要的作用,选取其中几个机构做详细的介绍说明。
①底部绝缘片(B/I)冲裁机构如图10所示。

图10 B/I(底部绝缘片)冲裁机构
1—伺服电机;2—上下导向;3—冲裁模具;4—B/I吸取机构;5—B/I卷料供给方向;6—B/I卷料回收装置
底部绝缘片(B/I)的冲裁机构工作时重要注意事项如下:
a.B/I冲裁和供给时不会因静电(有去静电离子发生器)导致供给错误发生;
b.B/I插入使用负压吸取方式;
c.B/I插入装置设计为可上下浮动的构造,插入时卷芯上部不会有损伤;
d.B/I片材质:PP/PET建议厚度为0.3mm;
e.B/I颜色:蓝色(颜色不允许白色和黑色);
f.B/I供给确认,使用真空压力进行检查;
g.B/I冲裁不会出现中心口偏移的现象;
h.底部绝缘片的冲裁模具材质为SKD11。
②(-)2Tab(负极)折弯。如图11所示,负极的两个Tab折弯工艺以及其先后折弯顺序可以清晰看出来,在工作过程中,Tab的折弯和视频检查先后进行,做到加工的精确性和完整度,保证加工质量。

图11 Tab折弯机构
③钢壳供给机构。钢壳供给机构如图12所示,该机构的钢壳供给方式为包装箱供给钢壳,磁石吸附供给方式供给数量为10层。卷芯插入前在钢壳内部进行正压吹,采用负压吸的方式对钢壳进行清洁处理。

图12 钢壳供给机构
1—供料缓存Ⅰ;2—钢壳吸取装置Ⅰ;3—提升机构Ⅰ;4—换盘横移;5—钢壳输出;6—供料缓存Ⅱ;7—钢壳吸取装置Ⅱ;8—提升机构Ⅱ
2.3 Tab焊接与缩口机及T/I插入机
如图13所示,底部焊接机完成Tab焊接、缩口、插Pin、T/I插入等工艺,入壳后的极组投入设备,将(-)Tab与钢壳底部进行电阻焊接、钢壳口部缩颈、插入中心Pin、装入T/I。过程中会分别对焊接强度、缩口外径、中心Pin、T/I进行实时有效的检查判断。整体工艺流程如图14所示。

图14 整体工艺流程图
1)设备组成及工位划分
①电芯供料;
②卷芯中心孔整形;
③负极耳焊接部分;
④正极耳整形;
⑤整形后位置精度保证在±3˚以内;
⑥电池翻转180°;
⑦钢壳缩口;
⑧极耳定位与整形;
⑨T/I冲裁与插入;
⑩T/I检查;
⑪极耳整理。
2)关键结构
如图15所示的设备布局图中可知,Tab焊接与缩口机设备中(-)Tab焊接与拉力检查、缩口、中心Pin插入、T/I冲裁、T/I插入等比较关键,对整个装配出来的产品有至关重要的作用,选取其中几个机构做详细的介绍说明。

图15 关键结构设备布局
1—极组中心孔整理;2—视觉检测(CCD);3—(-)Tab焊接与拉力检查(焊接设定值:电流、电压、压力);4—缩口;5—中心Pin供应;6—中心Pin插入;7—(+)Tab定位;8—T/I冲裁;9—T/I插入
①负极Tab焊接机构。负极Tab焊接机构构成如图16所示,该机构主要完成负极处Tab与钢壳的焊接工序,完成之后同时进行拉伸检测,确定焊接后的强度能够满足要求。

图16 负极Tab焊接机构构成
②缩口机构。缩口机构构成如图17所示,该机构主要完成对卷芯的外壳即钢壳的缩口工序,缩小卷芯上部的钢壳外径,这对于电池的封装是个初步过程,为后续圆柱电池的封口做好铺垫。

图17 缩口机构构成
③Pin插入机构。Pin插入机构构成如图18所示,该机构主要完成将中心销(Pin)插入收口成型的卷芯内径中,包括Pin的供料、Pin的插入以及Pin高度检查等,工序完成的同时也完成了对Pin插入的检测,保证了工序的准确性以及完整度。

图18 Pin插入机构构成
1—升降机械手;2—气动手指与夹具;3—高度检测;4—载具与输送;5—二次定位
④T/I插入机构。T/I插入机构构成如图19所示,该机构主要完成对正极Tab的定位、顶部绝缘片(T/I)插入电池内部等工序,同时在动作完成以后对T/I插入进行检测,保障工序完成的准确性和完整度。

图19 T/I插入机构构成
1—升降机构;2—90°旋转;3—真空吸头;4—载具与输送
2.4 辊槽机及短路测试机
辊槽机及短路测试机(图20)是对前面加工好的半成品电池进行加工,即对电池的钢壳实施槽口加工进而滚压,并对电池内部进行短路测试。辊槽机由上料输送带、上料分料盘、辊槽机构、下料分料盘、下料传送带等部件和除尘机构与Hi-pot检测装置共同组成。辊槽通过采用横向进刀、上下同时压缩补给、背轮支撑的结构方式来实现钢壳槽口的成型。
具体工艺流程如下:电池投入后将托杯与电池分离,通过上下部的凸轮曲线运动,分别在电池长度方向进行机械压缩,利用滚刀在钢壳口部实施槽口的加工;对已完成辊槽工艺的电池进行尺寸检查(辊槽部位的外径、高度)与短路测试等。
关键结构:辊槽机及短路测试机设备布局如图21所示;其工艺流程如图22所示。

图21 辊槽机及短路测试机设备布局
1—电池投入;2—电池与托杯分离;3—辊槽(6个冲裁头);4—电池与托杯结合;5—T/I检查;6—外径检测及高度检测;7—短路检测;8—X射线(电池排出);9—NG排出

图22 辊槽机及短路测试设备的工艺流程
从图20的设备布局图中可知,辊槽、短路测试设备中辊槽机构、T/I检查机构、短路检测机构等是关键机构,对整个装配出来的产品有至关重要的作用,选取其中几个机构做详细的介绍说明。
①辊槽机构。辊槽机构如图23所示,该机构主要完成在电池的钢壳上进行辊槽,中间会完成电池和托杯的分离与结合动作,钢壳上部辊槽成型,目的是为了确保盖帽放置位置。

图23 辊槽机构
②短路测试机构。短路测试机构如图24所示,该机构主要完成在(+)Tab定位后,检测钢壳与卷芯(+)Tab间的电阻,保证电池内部的绝缘性,是电池装配完成前的检测工作。

图24 短路测试机构
2.5 (+)Tab激光焊接机
(+)Tab激光焊接机(图25)是圆柱电池装配的后环节,主要功能是将正极处的Tab与电池的盖帽进行激光焊接,并做进一步检测工序,后面详细介绍各个机构的工作过程。
将注液后的电池(+)Tab与盖帽进行激光焊接的工序包括:(+)Tab清洁、定位、CCD检测、激光焊接、焊接拉力测试、Tab弯折、盖帽压入等。
焊接设备结构布局如图26所示,可以看出(+)Tab焊接机每个工位的具体工作内容。其工艺流程如图27所示。

图26 焊接设备结构布局
1—电池供给;2—高度调整;3—Tab定位;4—DMC清洗(湿擦);5—擦洗(干擦);6—Tab定位(CCD);7—盖帽供料;8—激光焊接;9—拉力检测;10—焊接位置检测(CCD);11—极耳弯折;12—顶盖压入;13—高度检测;14—NG排出;15—随行治具

图27 激光焊接机工艺流程
从图26的设备结构布局图中可知,(+)Tab焊接机设备中激光焊接机构、拉力检测机构、极耳弯折机构、顶盖压入机构等是关键机构,对整个装配出来的产品有至关重要的作用,选取其中几个机构做详细的介绍说明。
①盖帽激光焊接机构。盖帽激光焊接机构如图28所示,该机构主要完成(+)Tab的定位、激光焊接Tab和盖帽、焊接强度检测、将盖帽插入中钢壳中等工序,每个工序都很关键,为后续的封口环节打好基础。

图28 盖帽激光焊接机构
②拉力测试机构。拉力测试机构如图29所示,它由压紧板、盖帽夹持机构、上下运动机构、拉力传感器、放大器等组成,用于检查焊接拉力是否满足强度要求。可根据要求自动设定检测的频次及拉力的大小,具有焊接拉力检测范围设置以及拉力异常报警停线功能。
2.6 封口机
封口机(图30)是圆柱电池装配的后环节,是对成型电池外表面钢壳进行包装封口,对电池外观的保护,使得电池内部的气密性更好,是圆柱电池装配的重要环节。封口机用于盖帽焊接后电池的口部密封。钢壳经封口1次或2次弯折整形作业后,蹲压电池上部端面,使电池内部保持密闭。
封口机设备主要工艺包括:DMC清洗、卷边1、DMC清洗、卷边2、蹲封等。其详细的工艺流程如图31所示。

图31 封口机设备工艺流程
封口机设备的整体布局如图32所示,可以清晰看到设备从电池供给到封口、检测完排出的加工整个过程。

图32 封口机设备的整体布局
1—托杯与电池供给;2—DMC涂抹;3—卷边;4—DMC涂抹;5—卷边;6—排出;7—托杯与电池供给;8—托杯与电池分离;9—空托杯回流;10—DMC涂抹;11—蹲封;12—高度检查;13—外形检查;14—NG排出;15—电池排出
从图32中可知,封口机设备中的卷边机构、蹲封机构、外形检测机构等是关键机构,对整个装配出来的产品有至关重要的作用,选取其中卷边蹲封机构做详细的介绍说明。其结构示意图以及工艺流程如图33与图34所示。

图33 卷边、蹲封结构示意图

图34 卷边、蹲封工艺流程
封口机通过3爪与封口模具对电池进行1次、2次的卷边封口,然后利用上模具对电池表面进行蹲封工艺,目的是为了电池高度保持一致。
Pack的意思就是包装,电池pack指的就是组合电池,也就是动力电池的包装、封装或者装配过程。我们都知道动力电池内部包括电解液、隔膜、正/负极材料等,这些东西组合在一起成了电芯;而多个单独的电芯通过特定的方式进行包装成组最后就形成了我们的动力电池,动力电池加上电池管理系统、电气和机械系统等就能够变成电动汽车的能量来源,而这整个过程所用到的就是电池pack。
什么叫PACK电池包?
首先要了解锂电池单体、锂电池模组和锂电池包的大致区分:
电池单体(cell):组成电池组和电池包的最基本的单元,一般能提供的电压是3v-4v之间;
电池模组(Module):由多个单体集合,构成一个单一的物理模块,提供更高的电压和容量;
电池包(pack):一般是由多个电池组集合而成的,同时,还加入了电池管理系统(BMS)等,也就是电池厂最后提供给用户的产品。

Pack组成
电芯作为PACK的核心组成,目前以电芯的外形分类主流分为三大类:方壳、圆柱、软包。正负极片通过不同的方式封装到相应的外壳里面。
电池模组
通过组装单体电芯,通过汇流排将电芯组成不同的串并联,可用螺丝锁紧、电阻焊、超声焊接、超声铝丝焊及激光焊接。
综合考虑生产良率、效率及连接点的内阻,目前激光焊接已经是很多电池厂商的首选。
PACK的要求
电池组PACK要求电池具有高度的一致性(容量、内阻、电压、放电曲线、寿命)。
电池组PACK的循环寿命低于单只电池的循环寿命。
在限定的条件下使用(包括充电、放电电流,充电方式,温度等)。
锂电池组PACK成型后电池电压及容量有很大提高,必须加以保护,对其进行充电均衡、温度、电压及过流监测。
电池组PACK必须达到设计需要的电压、容量要求。
PACK电池包的组成
主要包括电池模块、结构件、电气系统、热管理系统和BMS五大个部分。

电池模块
如果把电池PACK比作一个人体,那么模块就是“心脏”,负责储存和释放能量,为汽车提供动力。
结构件
主要由电池PACK上盖、托盘、各种金属支架、端板和螺栓组成,可以看作是电池PACK的“骨骼”,起到支撑、抗机械冲击、机械振动和环境保护(防水防尘)的作用。
电气系统
主要由高压跨接片或高压线束、低压线束和继电器组成。高压线束可以看作是电池PACK的“大动脉血管”,将动力电池系统心脏的动力不断输送到各个需要的部件中,低压线束则可以看作电池PACK的“神经网络”,实时传输检测信号和控制信号。
热管理系统
热管理系统主要有4类:风冷、水冷、液冷、相变材料。以水冷系统为例,热管理系统主要由冷却板,冷却水管、隔热垫和导热垫组成。热管理系统相当于是给电池PACK装了一个空调。

BMS
Battery management system 电池管理系统,可以看作是电池的“大脑”。主要由CMU和BMU组成。
CMU :Cell monitor Unit单体监控单元,负责测量电池的电压、电流和温度等参数,同时还有均衡等功能。当CMU测量到这些数据后,将数据通过前面讲到的电池“神经网络”传送给BMU。
BMU:Battery management Unit电池管理单元。负责评估CMU传送的数据,如果数据异常,则对电池进行保护,发出降低电流的要求,或者切断充放电通路,以避免电池超出许可的使用条件,同时还对电池的电量、温度进行管理。根据先前设计的控制策略,判断需要警示的参数和状态,并且将警示发给整车控制器,最终传达给驾驶人员。

工艺流程
电池PACK是新能源汽车核心能量源,为整车提供驱动电能。作为新能源汽车的核心部件,其品质直接决定了整车性能。设备精度和自动化水平将会直接影响产品的生产效率和一致性。
虽然电芯及模组种类不同,但是PACK的组成和工艺流程大体是一样的,下图所示供参考。

PACK装配工艺流程
主要分为装配工艺、气密性检测工艺、软件编写工艺、电性能检测工艺等。
在包装阶段,电池通过激光焊接、超声波焊接以及脉冲焊接,或是通过弹性金属片接触等方式组装成电池包,之后就会进行装配,主要通过螺帽、螺栓、扎带、卡箍线束抛钉等将电池包装配在电动汽车之上,让其跟其他部分形成动力总成。
气密性检测是一个十分重要的环节,毕竟动力电池安装在新能源汽车的座椅下方,距离车上的人员很近,而且跟外界直接接触,如果气密性不好就可能出现泄漏,而且空气、灰尘等也可能会进入电池内部,硬性性能。另外,在路上行驶的车难免会遇到雨天,如果气密性不好,电车有可能会短路或者出现漏电现象,严重威胁车内人员安全。
软件刷写工艺就是将BMS控制策略以代码的形式刷入到BMS中的CMU和BMU中,电子控制单元会对电池测试和使用过程中采集的电池状态信息进行数据数据处理和分析,然后根据分析结果对系统内的相关功能模块发出控制指令,通过这一工艺用户可以实现对电池状态的实时把控,确保行车安全。
最后要进行的是电性能检测工艺,它是在产品下线之前必做的检测工艺。主要包括绝缘检测、充电状态检测、快慢充测试等,当电池完成这一系列的测试之后就说明整个pack工艺达到了客户的要求,就能大规模进行供应了。
产线介绍
PACK装配过程中存在很多柔性线路及压装拧紧,要自动化的难度较高及投入产出比不高,所以后段设备的自动化程度相对于前段和中段会比较低,但是可兼容圆柱、方壳、及软包三种PACK电池包装配。
可能会要求自动化的工位:
-下壳体自动上线
-模组自动上线入壳体
-模组固定拧紧
-上盖上线及拧紧
-自动涂A/B导热胶(根据工艺而定)
-自动涂密封胶(根据工艺而定)
-成品下线
另外有些会提出铜牌安装及螺丝拧紧、气密性测试、EOL测试也需要自动的方式,这种比较少,且稳定性较难保证。
后段PACK线量产设备的主要有两种运转类型:
1. AGV+装配台车
以往主要在车厂使用较多,现电池厂也慢慢在推此种模式。
AGV输送
2. 输送线+托盘的模式
滚筒线/辊道摩擦线/倍数链输送线
下一篇:三极管开关电路驱动电阻如何选择