时间:2019-06-10 17:41
人气:
作者:admin
变频驱动器(VFD)是工业自动化机械的重要组成部分。它们能够高效地驱动泵、风扇、传送带、计算机数控机床和机器人自动化解决方案,有助于降低工厂的总能耗。若VFD发生故障会直接导致机器停机,进而造成工厂停工和生产损失。因此,VFD的可靠性和鲁棒性是机器制造商和工厂业主的关键要求。
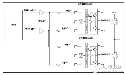
图1所示的三相逆变器结构是VFD的核心,能够将整流后的电源电压转换为输出到电机的可变频率和可变电压。逆变器的鲁棒性是确保VFD鲁棒性的关键要素。

图1:带隔离栅极驱动器的三相逆变器
三相逆变器的关键组件是绝缘栅双极晶体管(IGBT)电源开关(通常集成在单个IGBT模块内)和控制IGBT栅极的隔离栅极驱动器。微控制器(MCU)产生彼此互补的高侧和低侧脉冲宽度调制(PWM)信号,在PWM信号转换期间插入死区时间。该死区时间确保顶部和底部IGBT栅极信号不会同时为高电平。
MCU硬件故障或电机控制软件故障可能导致MCU的高侧和低侧PWM信号锁存为高电平。结果通过顶部和底部IGBT的交叉传导,导致直流总线短路。将电流传感器插入直流总线可检测过流情况,并通过栅极驱动器的启用/禁用管脚或将PWM信号驱动到栅极驱动器的缓冲器来禁用栅极驱动器。感测过流和关机之间的延迟通常为几微秒。但是,多次重复该感测序列会降低IGBT开关的可靠性和寿命。IGBT开关为VFD内部最昂贵的半导体元件。
但如果两个栅极驱动器都没有响应伪PWM序列呢?无需使用额外的外部硬件,使用联锁法即可实现。
联锁高侧和低侧栅极驱动器
在图2所示的这种配置中,高侧驱动器仿真二极管的阳极连接到低侧驱动器仿真二极管的阴极。高侧驱动器仿真二极管的阴极连接到低侧驱动器仿真二极管的阳极。

图2:联锁电路配置
德州仪器在“具有光模拟输入栅极驱动器的200-480 VAC驱动器的三相逆变器参考设计”中测试了联锁电路配置的应用。
如图3所示,在正常工作期间,PWM脉冲是互补的,要么正向偏置UCC23513的输入仿真二极管,要么反向偏置缓冲驱动电压为-5 V的隔离栅极驱动器。高反向电压UCC23513的仿真二极管可处理联锁配置中出现的反向电压。而电流控制电容隔离栅极驱动器不具有高反向电压处理能力,且不能联锁。在死区时间内,仿真二极管两端的电压为0 V。

图3:带联锁的正常PWM操作
有目的地插入负死区时间可让您检查联锁电路对来自MCU的故障PWM信号的响应。在图4中,您可看到,若两个MCU输出均为高电平,则栅极驱动器的输出为低电平。无论输入PWM信号如何,高侧和低侧栅极驱动器的输出都不会同时变为高电平,从而防止交叉传导。

图4:联锁电路对来自MCU的故障PWM输入信号的响应

表1:联锁操作
您可将传统的光隔离栅极驱动器联锁,但它们不能带来更多的好处,比如更高的工作隔离电压;更高的共模瞬变抗扰度;在高达150°C的结温下工作,以及诸如较低的传播延迟和较低的脉冲宽度失真等改进的开关参数。
UCC23513采用业界标准的六管脚小外形封装,您无需任何额外的原理图或印刷电路板设计更改,即可通过简易交换轻松升级现有VFD中的逆变器。