TPS5516x-Q1 系列器件是一款高压同步降压-升压 DC-DC 转换器。该器件从各种不同的输入电源(例如汽车电池)提供稳定的电源输出。降压-升压重叠控制可确保降压和升压模式之间的自动转换,并具有最佳效率。TPS55165-Q1 输出电压可以设置为 5 V 或 12 V 的固定电平。TPS55160-Q1 和 TPS55162-Q1 器件具有 5.7 V 至 9 V 的可配置输出电压范围,由外部电阻分压器设置。
*附件:tps55162-q1.pdf
对于正常的汽车电池电压,输出电流可以高达 1 A,对于较低的输入电压,例如对于常见的电池启动配置文件,输出电流可以保持在 0.4 A。降压-升压转换器基于固定频率、脉宽调制 (PWM) 控制电路,使用同步整流来获得最大效率。开关频率设置为2 MHz(典型值),允许使用使用较少电路板空间的小型电感器。
特性
- V 的 2V 至 36V 输入电压范围
外 = 5 伏 - 5V 或 12V 固定输出电压 (TPS55165-Q1)
- 5.7 V 至 9 V 的可调输出电压选项(TPS55160-Q1 和 TPS55162-Q1)
- 效率高达 85%
- V 的 1A 输出电流
外 = 5 V 和 V 在 ≥ 5.3 伏 - 0.8A 输出电流 (V
外 = 5 V 和 V 在 ≥ 3.8 V - 0.4A 输出电流 v
外 = 5 V 和 V 在 ≥ 2.3 伏 - 降压和升压模式之间的自动转换
- 低功耗模式,可在轻负载条件下提高效率 (TPS55160-Q1/TPS55165-Q1)
- 器件静态电流在低功耗模式下小于 15 μA (TPS55160-Q1/TPS55165-Q1)
- 器件关断电流小于 3 μA
- 2 MHz 的强制固定频率作
- 可选扩频(TPS55160-Q1 和 TPS55165-Q1)
- 通过具有电源锁存功能的 IGN 唤醒
- 具有可配置延迟时间的智能电源良好输出
- 过温保护和输出过压保护
- 采用易于使用的 20 引脚 HTSSOP PowerPAD™ 封装
参数

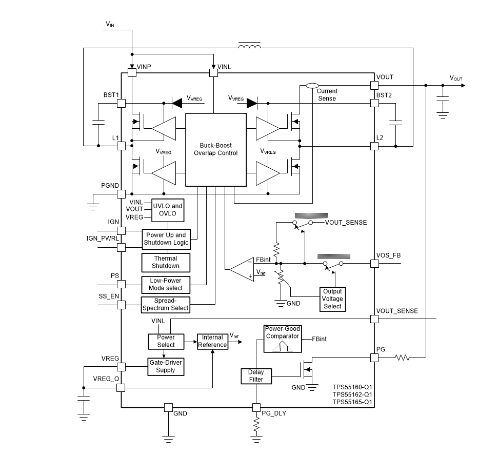
方框图

1. 产品概述
TPS5516x-Q1是德州仪器(TI)推出的汽车级高电压同步降压-升压DC-DC转换器系列,包括TPS55160-Q1、TPS55162-Q1和TPS55165-Q1三款型号。主要特点包括:
- 宽输入电压范围:2V至36V,适应汽车电池波动环境。
- 输出配置:
- TPS55165-Q1支持固定5V或12V输出。
- TPS55160/62-Q1支持5.7V至9V可调输出(通过外部电阻分压器设置)。
- 高效率:最高85%,支持1A输出电流(5V输出时VIN≥5.3V)。
- 工作模式:自动切换降压(Buck)、升压(Boost)及重叠模式,确保平滑过渡。
- 封装:20引脚HTSSOP PowerPAD™封装,尺寸6.5mm×4.4mm。
2. 关键特性
- 功能安全:符合AEC-Q100 Grade 1标准(-40°C至+125°C)。
- 低功耗模式:静态电流<15μA(TPS55160/65-Q1),适合汽车待机应用。
- 保护功能:
- 过温保护(175°C阈值)。
- 输入欠压/过压锁定(UVLO/OVLO)。
- 输出过压保护(OVP)。
- 控制接口:
- IGN引脚用于唤醒/关闭。
- PS引脚选择低功耗模式(PFM)或正常模式(2MHz固定频率PWM)。
- SS_EN引脚启用扩频功能(仅TPS55160/65-Q1)。
3. 典型应用
- 汽车电子:信息娱乐系统、车身控制模块、网关模块。
- 工业应用:太阳能电池充电、锂离子电池组供电。
4. 设计要点
- 外部元件选择:
- 电感:4.7μH(饱和电流≥4.5A)。
- 输入/输出电容:推荐X7R陶瓷电容(CIN≥10μF,COUT≥22μF)。
- 布局建议:
- 分离模拟地(GND)与功率地(PGND),单点连接。
- 高频电流回路需最小化,优先放置去耦电容靠近器件引脚。