时间:2023-08-10 14:57
人气:
作者:admin
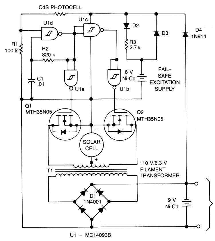
这是使用单个太阳能电池供电的电池充电器电路原理图。该电路采用安森美半导体公司生产的MC14011B设计。 CD4093可用来替代MC14011B。电源电压范围:3.0 VDC 至 18 VDC。

该电路在 0.4V 电压下以每输入安培约 30mA 的电流为 9V 电池充电。U1 是一个四路施密特触发器,可用作非稳态多谐振荡器来驱动推挽式 TMOS 器件 Q1 和 Q2。 U1 的电源通过 D4 从 9V 电池获得; Q1和Q2的电源由太阳能电池提供。由 R2-C1 确定的多谐振荡器频率设置为 180 Hz,以实现 6.3V 灯丝变压器 T1 的最大效率。变压器的次级连接到全波桥式整流器 D1,该整流器连接到正在充电的电池。小型镍镉电池是一种故障安全励磁电源,可在 9V 电池完全放电时使系统恢复。
下一篇:功率放大器的主要作用有哪些