时间:2022-11-09 17:42
人气:
作者:admin
充电器,已经成为每个人的生活必需品。充电器的结构是否紧凑,能否提供更高的功率和更短的充电时间,对消费电子企业和消费者都非常重要,在这种背景下,让氮化镓已成为电源适配器和充电器的首选技术。
谈到氮化镓技术,必须要从纳微半导体聊起,纳微半导体是一家氮化镓功率芯片公司,是世界上唯一一家将氮化镓器件、驱动、控制和保护功能集成在一颗芯片中,降低氮化镓应用门槛的半导体公司。今年9月,纳微半导体正式发布了NV624X 半桥氮化镓功率芯片,它采用了由纳微半导体在2021年11月推出的GaNSense技术。
纳微GaNSense技术有何厉害之处?该技术可减少25%的能量损耗,从而实现更小、更轻、更快的充电性能,获得更高的系统稳定性,GaNSense从检测到保护仅需30纳秒,比传统分立式氮化镓方案快了6倍,实现了前所未有的自动保护。能够获得这些最强性能,得从一项核心技术说起,无损电流感测。
何为无损电流感测?下图为纳微官网给出的资料中所展示的现有电流感测与纳微无损电流感测的对比图。

图1
图片来源于纳微官网手册《AN018:新型采用GaNSense 技术的GaNFast 系列半桥功率芯片》
在检测下管流经的周期电流时,图中左侧的现有技术需要在下管的源极连接和PGND之间放置一个外部电流检测电阻Rcs。使用外部电流检测电阻会增加系统导通损耗,在PCB上产生热点,并降低整体系统效率。而纳微通过集成在GaN芯片CS处的无损电流感测技术,避免了较大的检测电阻。
纳微的GaNSense无损电流感测技术是否有专利,布局情况如何呢?截至目前为止,纳微半导体早在2018年11月14日,就开始围绕该项技术进行专利了布局,已布局了7件专利,这7件专利属于同族,其中4件已经拿到专利授权,而且这些专利布局在了美国、中国、中国台湾,(TWI748284B、US10666147B1、US11251709B2、US10931200B2、CN111193395A、TW202209787A、US20220231606A1)。
以下就基于中国同族专利CN111193395A来对纳微的GaNSense无损电流感测技术进行详细介绍。图2为该专利中电流检测FET 4000的示意图,根据专利中的记载,该电流检测FET可以连接在半桥式功率转换电路中,从而完成对上桥或下桥的电流检测。其中包括主FET 4010、检测FET 4020和感测电阻器4030,具体连接方式如图中所示,通过栅极G处来控制主FET 4010和检测FET 4020的开关,通过输出节点DET处对电流进行检测。

图2
在专利中,其进一步限定了电阻器4030的电阻值需要足够低,使得当主FET 4010和检测FET 4020均传导时,通过主FET 4010的电流与通过检测FET 4020的电流的比率大体上等于主FET 4010的宽度除以长度与检测FET 4020的宽度除以长度的比率(核心发明点之一)。
在具体实施例中,主FET 4010的宽度除以长度是检测FET 4020的宽度除以长度的约5、约10、约25等倍数,使得流经主FET 4010的电流更大。通过这种分流的方式,可以将电流检测的损耗降低到很小。
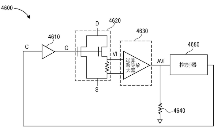
图3中展示了专利中电流检测FET的整体控制结构图,根据其转换器的控制方案,控制器4650控制电流检测FET 4620导通,在一段时间后,如果节点AVI处的电压已增加到阈值以上,控制器4650控制电流检测FET 4620关断,即,电流检测FET 4620传导的电流大于阈值时,控制器4650控制其关断,防止过流。

图3
以上就是纳微关于GaNSense无损电流感测技术的主要方案内容,另外,值得一提的是,在这7件同族专利中,CN111193395A、US10666147B1、TWI748284B这三件专利并未在权利要求中限定上述电路只能应用在基于氮化镓的芯片上,因此其专利保护范围较大,对竞争对手有较强的限制。
纳微半导体去年发布的核心技术,早在4年前申请的专利中就能看到踪迹,因此,想了解一项技术的发展,或竞争对手的动态,从专利入手不失为一个好的情报获取方式。
作者简介:
庞滨洋,超凡知识产权检索分析师,具有7年知识产权从业经验,擅长集成电路领域的专利检索与分析。
审核编辑:汤梓红
上一篇:PD放大电路调试中的电源问题