全球最实用的IT互联网信息网站!
AI人工智能P2P分享&下载搜索网页发布信息网站地图
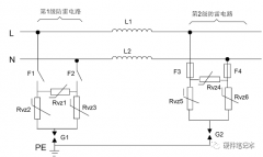
交流电源口和直流电源口的防雷电路设计
阅读全文2023-11-17
巧用三个GaN器件 轻松搞定紧凑型电源设计
阅读全文2023-11-16
自走式电器上的电池放电保护说明
DC电源模块对效率有什么要求?
变频电源与中频电源在原理与应用方面区别?
Buck基础拓扑电路的工作原理分析
阅读全文2023-11-09
如何科学的测试电源纹波?
阅读全文2023-11-01
深度解析通用汽车奥特能无线电池管理系统及应
阅读全文2023-10-24
小体积也有大乾坤!高效又紧凑的的5W USB电源适
合宙CC表更新三个功能
两款SiC MOSFET在智能断路器中的应用分析
LM2773系列 低纹波1.8V/1.6V扩频开关电容降压
TPS63810 2.5A 高效降压-升压转换器,带 I²
TPS63900 1.8V 至 5.5V、75nA IQ 降压-升压转换器
CPU | 内存 | 硬盘 | 显卡 | 显示器 | 主板 | 电源 | 键鼠 | 网站地图
Copyright © 2025-2035 诺佳网 版权所有 备案号:赣ICP备2025066733号 本站资料均来源互联网收集整理,作品版权归作者所有,如果侵犯了您的版权,请跟我们联系。